Категория: Цилиндрические

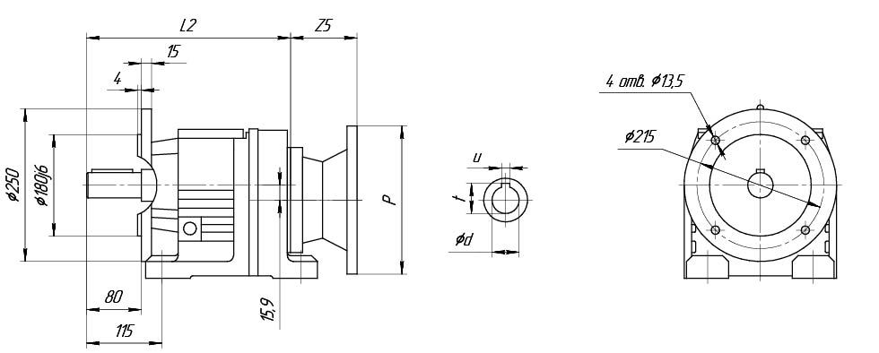
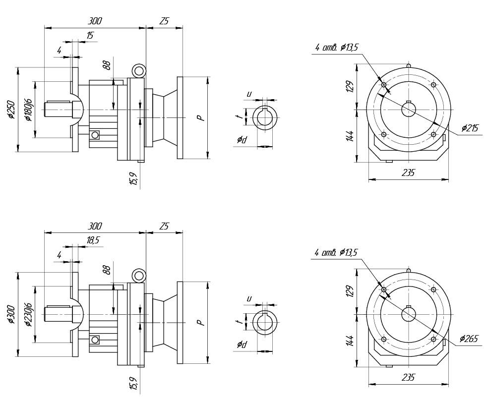
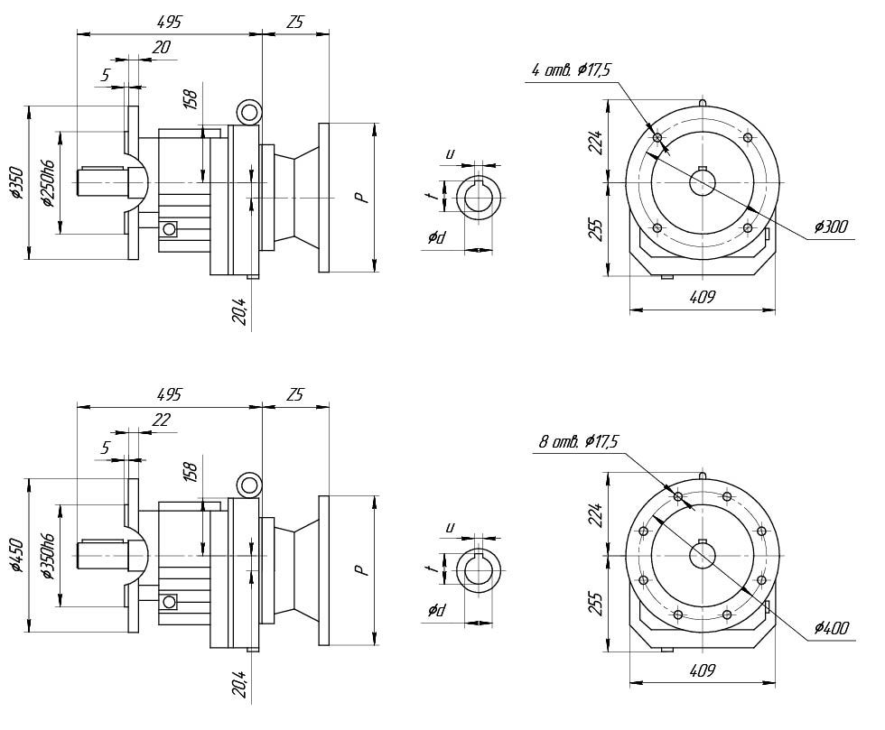
250- наружный диаметр входного фланца редуктора (мм).
5. Монтажная позиция редуктора (M1, M2, M3, M4, M5, M6).

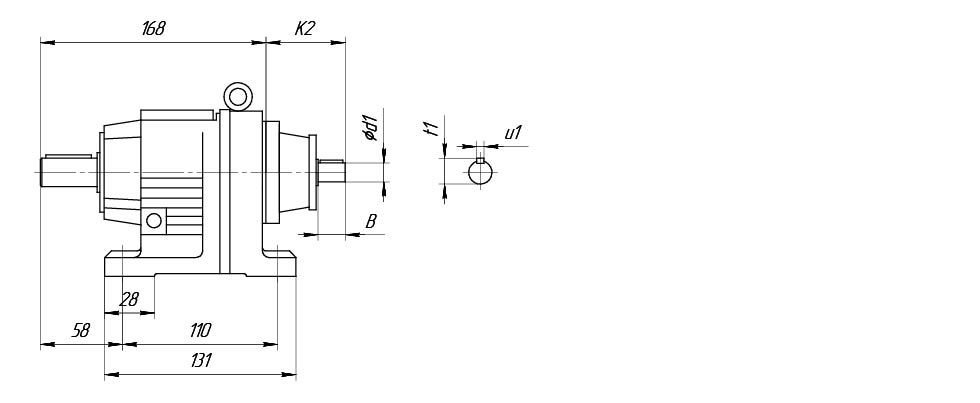
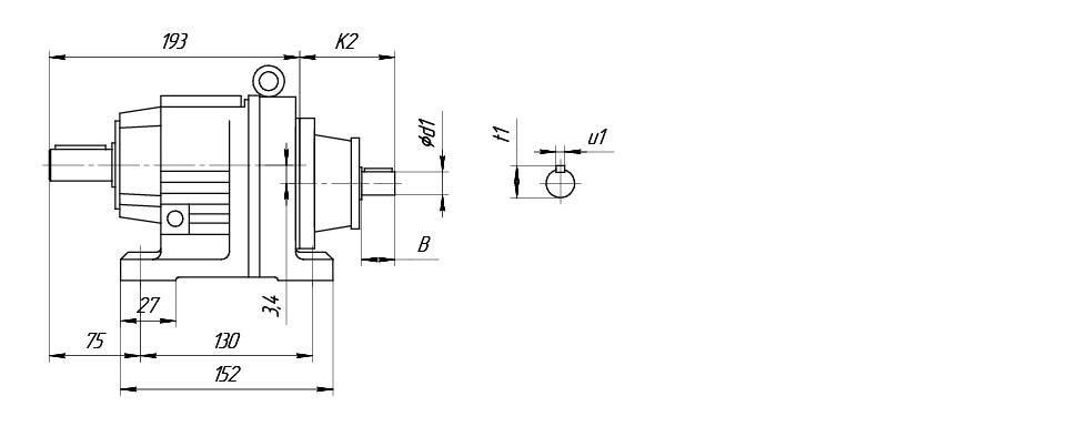
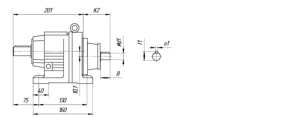
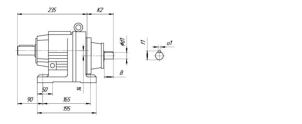
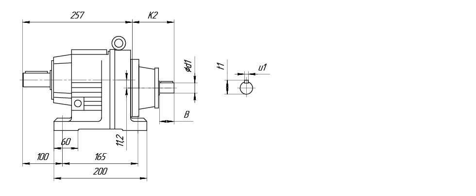
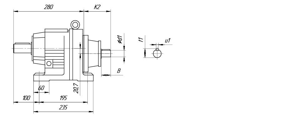
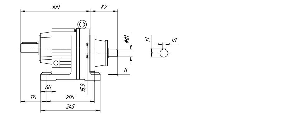
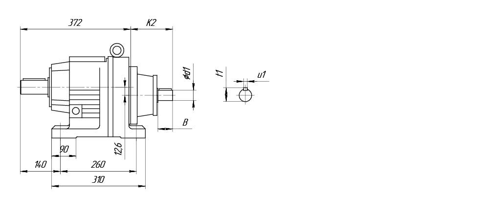
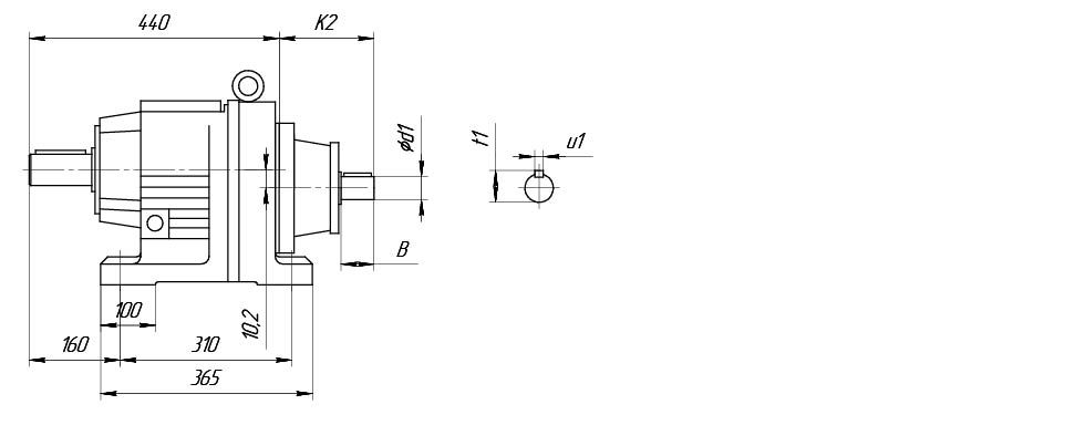
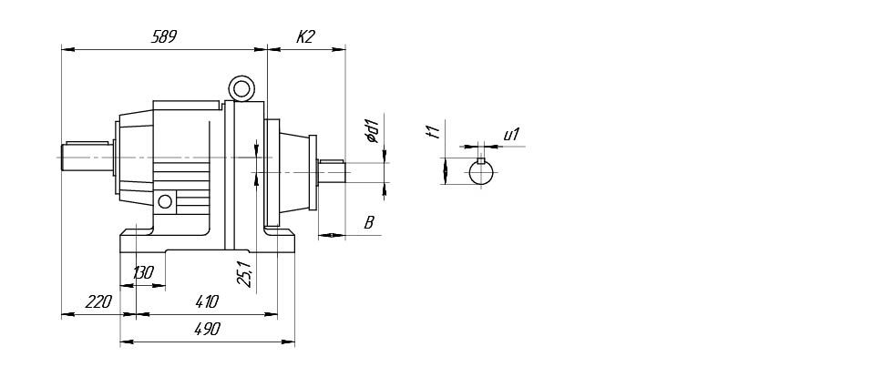
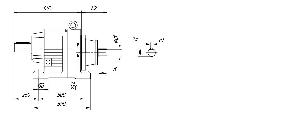
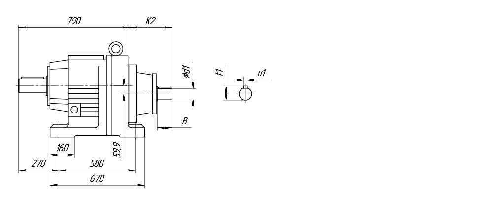
Размеры K2, B, d1, u1, t1 по требованию Заказчика

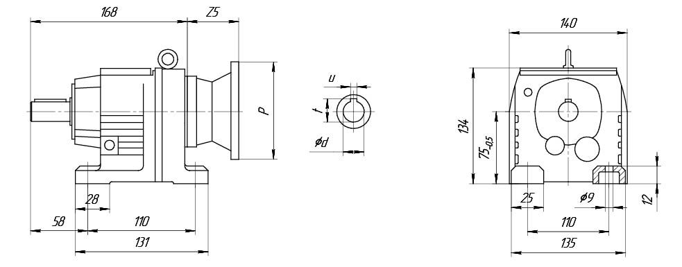
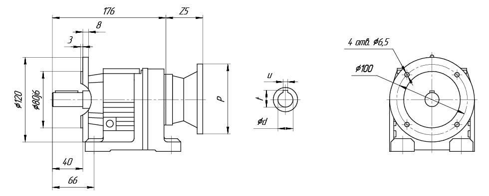
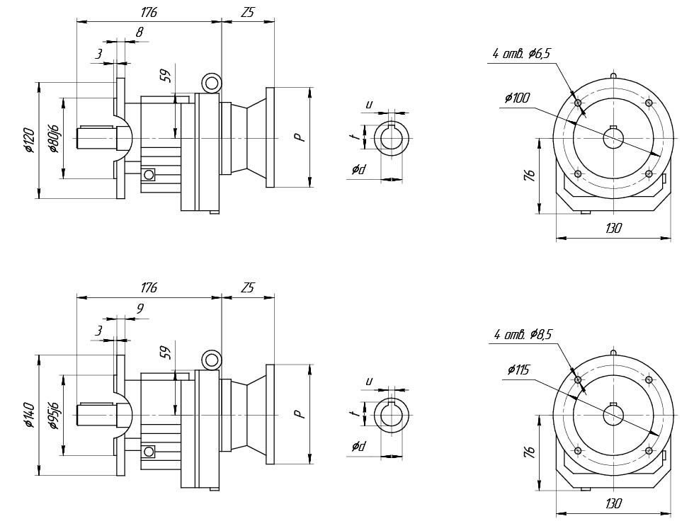
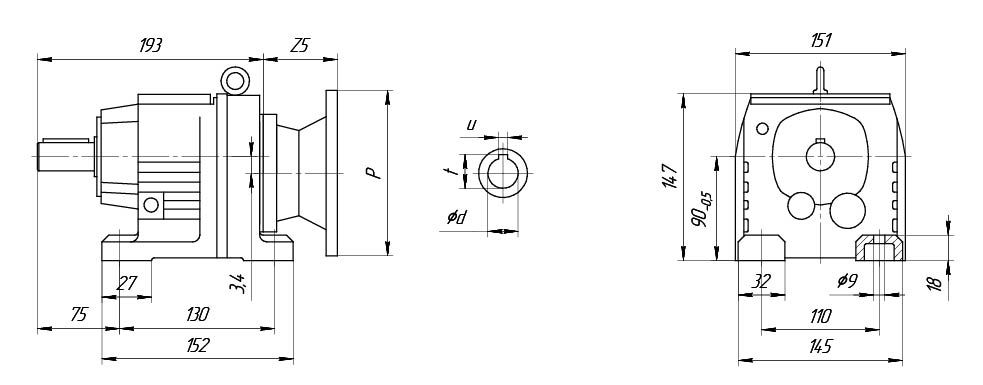
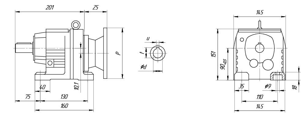
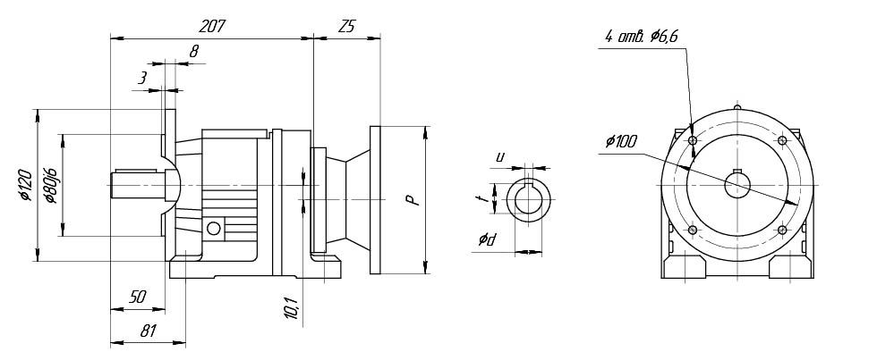
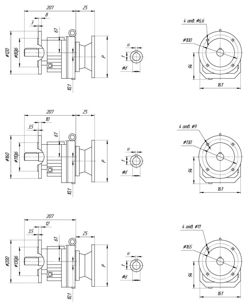
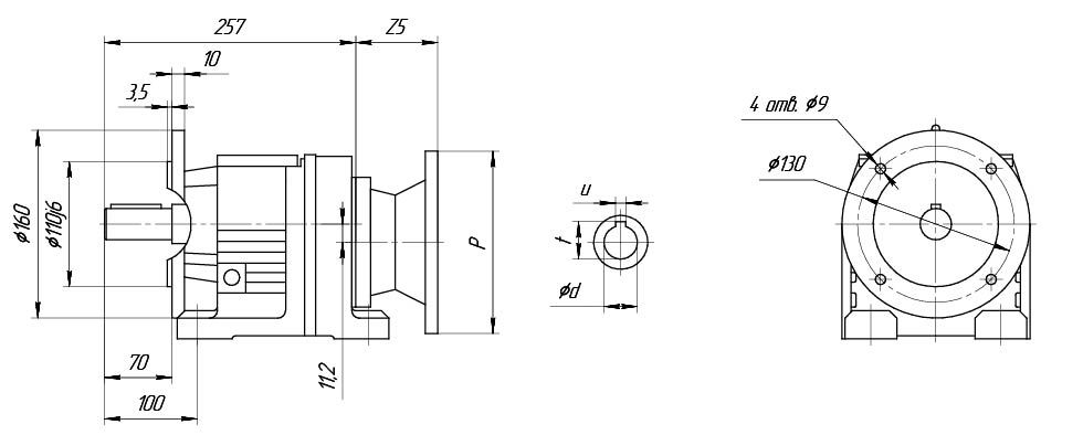
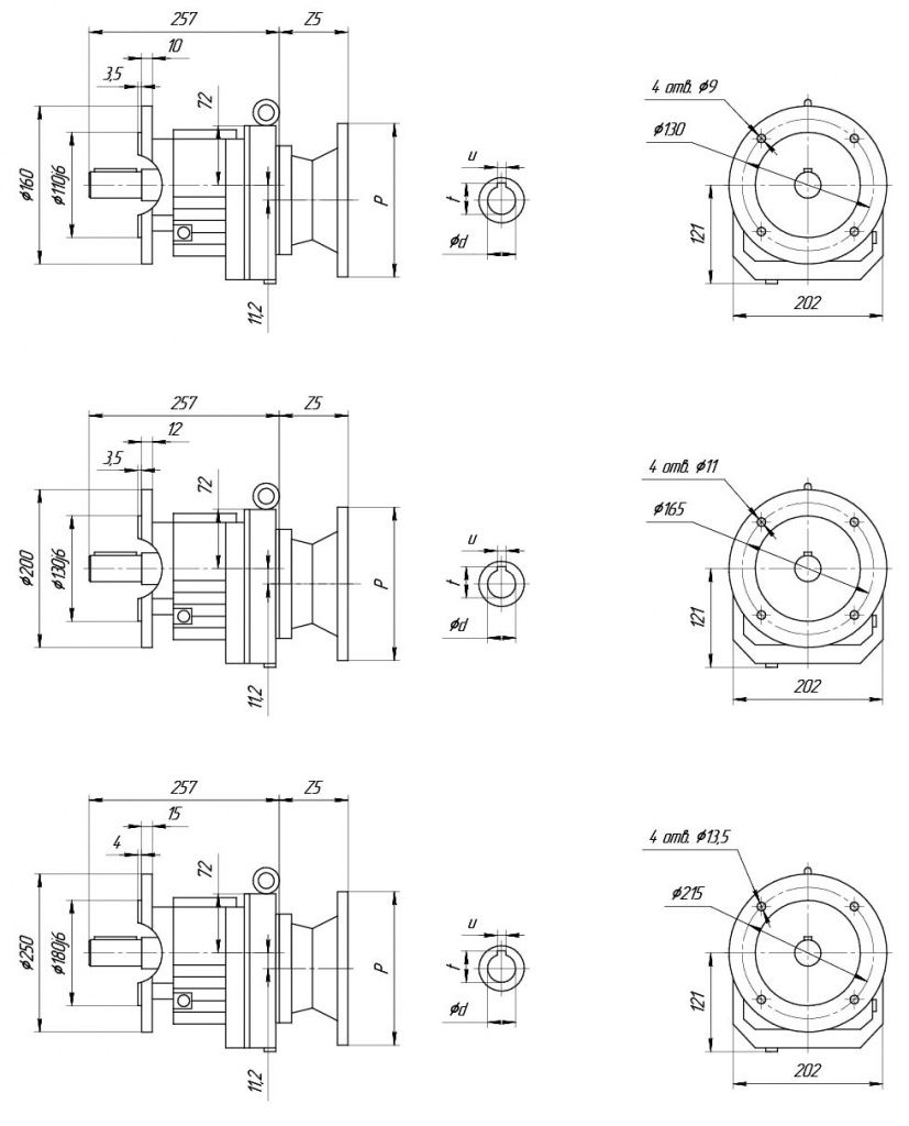
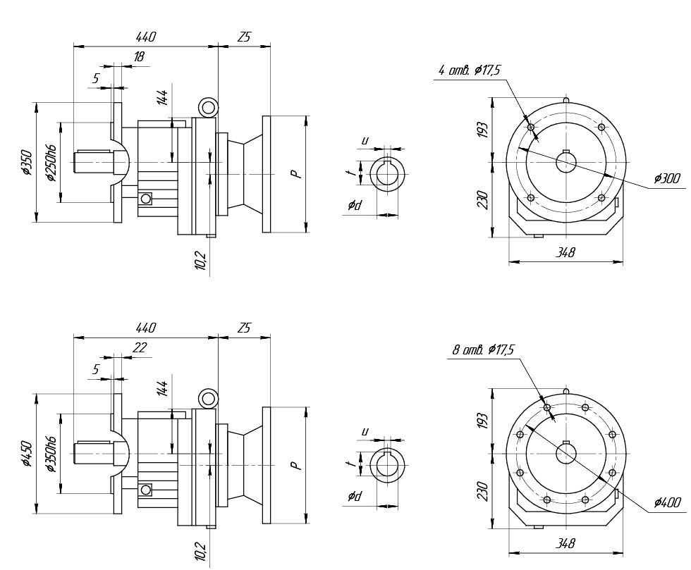
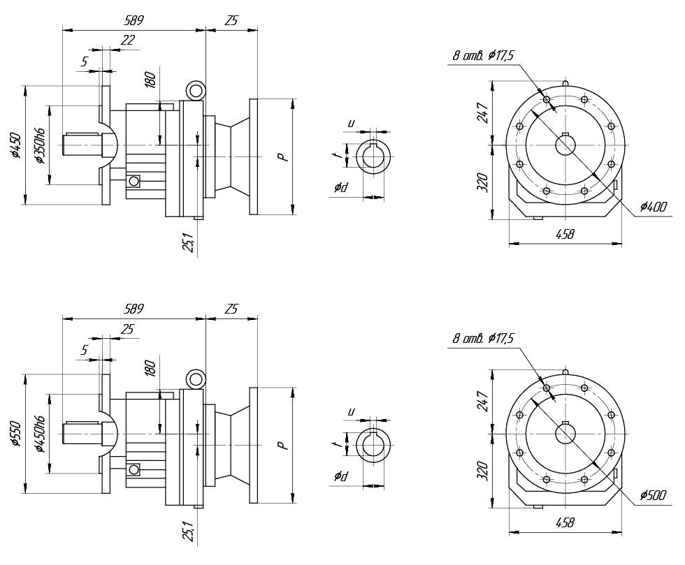
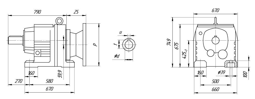
Z5*- указанный размер ориентировочный и может отличаться от действительного.
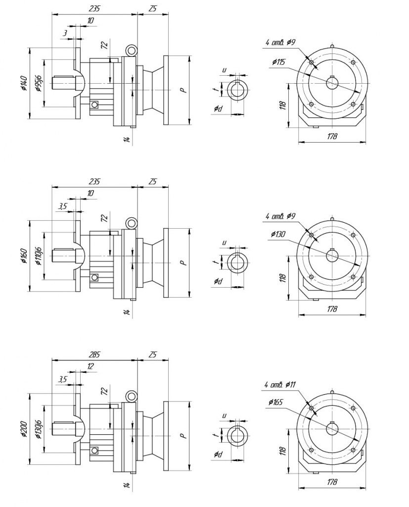
| UD-R17 | Исполнение 1 | Исполнение 2 | Исполнение 3 |
| Р, мм | 140 | 160 | 200 |
| Z5*, мм | 50 | 55 | 60 |

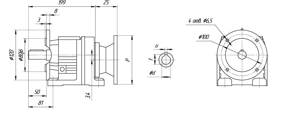
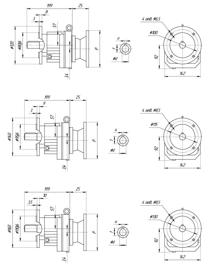
Z5*- указанный размер ориентировочный и может отличаться от действительного.
| UD-R17 | Исполнение 1 | Исполнение 2 | Исполнение 3 |
| Р, мм | 140 | 160 | 200 |
| Z5*, мм | 50 | 55 | 60 |

Z5*- указанный размер ориентировочный и может отличаться от действительного.
| UD-R17 | Исполнение 1 | Исполнение 2 | Исполнение 3 |
| Р, мм | 140 | 160 | 200 |
| Z5*, мм | 50 | 55 | 60 |

| Мощность, кВт | Частота вращения выходного вала, об/мин | Передаточное число | Крутящий момент, Нм | Допустимая радиальная нагрузка, Н | Сервис- фактор | Частота вращения эл.двигателя |
| Двухступенчатые | ||||||
| 0,18 | 34 | 25,23 | 50 | 2330 | 1,7 | 900 |
| 37 | 23,15 | 46 | 2290 | 1,85 | ||
| 43 | 19,71 | 39 | 2200 | 2,2 | ||
| 55 | 25,23 | 33 | 2110 | 2,6 | 1400 | |
| 60 | 23,15 | 30 | 2060 | 2,8 | ||
| 71 | 19,71 | 26 | 1970 | 3,3 | ||
| 82 | 16,99 | 22 | 1890 | 3,8 | ||
| 88 | 15,84 | 21 | 1860 | 4,1 | ||
| 101 | 13,84 | 18 | 1790 | 4,7 | ||
| 108 | 12,98 | 17 | 1760 | 5 | ||
| 122 | 11,45 | 15 | 1690 | 5,4 | ||
| 138 | 10,15 | 13 | 1640 | 5,8 | ||
| 162 | 8,63 | 11 | 1560 | 6,4 | ||
| 185 | 7,55 | 9,8 | 1480 | 5,7 | ||
| 199 | 7,04 | 9,2 | 1450 | 6 | ||
| 228 | 6,15 | 8 | 1390 | 6,8 | ||
| 243 | 5,76 | 7,5 | 1370 | 7,1 | ||
| 275 | 5,09 | 6,6 | 1320 | 7,7 | ||
| 310 | 4,51 | 5,9 | 1270 | 8,1 | ||
| 366 | 3,83 | 5 | 1210 | 9 | ||
| 268 | 10,15 | 6,4 | 1310 | 12 | 2720 | |
| 315 | 8,63 | 5,5 | 1250 | 13 | ||
| 360 | 7,55 | 4,8 | 1190 | 12 | ||
| 387 | 7,04 | 4,4 | 1160 | 13 | ||
| 442 | 6,15 | 3,9 | 1120 | 14 | ||
| 472 | 5,76 | 3,6 | 1090 | 15 | ||
| 535 | 5,09 | 3,2 | 1050 | 16 | ||
| 603 | 4,51 | 2,8 | 1010 | 17 | ||
| 710 | 3,83 | 2,4 | 960 | 19 | ||
| Трехступенчатые | ||||||
| 0,18 | 17 | 81,64 | 106 | 1246 | 8 | 1400 |
| 20 | 70,39 | 92 | 1330 | 0,95 | ||
| 21 | 65,61 | 85 | 1740 | 1 | ||
| 24 | 57,35 | 75 | 2350 | 1,15 | ||
| 26 | 53,76 | 70 | 2500 | 1,2 | ||
| 30 | 47,44 | 62 | 2450 | 1,4 | ||
| 32 | 44,18 | 58 | 2410 | 1,5 | ||
| 36 | 38,61 | 50 | 2340 | 1,7 | ||
| 38 | 36,2 | 47 | 2300 | 1,8 | ||
| 44 | 31,94 | 42 | 2240 | 2 | ||
| 49 | 28,32 | 37 | 2170 | 2,3 | ||
| 58 | 24,07 | 31 | 2080 | 2,7 | ||
| Двухступенчатые | ||||||
| 0,25 | 55 | 25,23 | 46 | 2020 | 1,85 | 1400 |
| 60 | 23,15 | 43 | 1980 | 2 | ||
| 71 | 19,71 | 36 | 1910 | 2,3 | ||
| 82 | 16,99 | 31 | 1840 | 2,7 | ||
| 88 | 15,84 | 29 | 1810 | 2,9 | ||
| 101 | 13,84 | 25 | 1750 | 3,3 | ||
| 108 | 12,98 | 24 | 1720 | 3,6 | ||
| 122 | 11,45 | 21 | 1660 | 3,9 | ||
| 138 | 10,15 | 19 | 1600 | 4,1 | ||
| 162 | 8,63 | 16 | 1530 | 4,6 | ||
| 185 | 7,55 | 14 | 1450 | 4 | ||
| 199 | 7,04 | 13 | 1420 | 4,3 | ||
| 228 | 6,15 | 11 | 1370 | 4,8 | ||
| 243 | 5,76 | 11 | 1350 | 5 | ||
| 275 | 5,09 | 9,3 | 1300 | 5,5 | ||
| 310 | 4,51 | 8,3 | 1250 | 5,8 | ||
| 366 | 3,83 | 7 | 1190 | 6,4 | ||
| 433 | 6,15 | 5,5 | 1110 | 9,8 | 2720 | |
| 461 | 5,76 | 5,2 | 1090 | 10 | ||
| 523 | 5,09 | 4,6 | 1050 | 11 | ||
| 590 | 4,51 | 4 | 1010 | 12 | ||
| 694 | 3,83 | 3,4 | 960 | 13 | ||
| Трехступенчатые | ||||||
| 0,25 | 24 | 57,35 | 105 | 156 | 0,8 | 1400 |
| 26 | 53,76 | 99 | 785 | 0,85 | ||
| 30 | 47,44 | 87 | 1630 | 1 | ||
| 32 | 44,18 | 81 | 2000 | 1,05 | ||
| 36 | 38,61 | 71 | 2200 | 1,2 | ||
| 38 | 36,2 | 67 | 2180 | 1,3 | ||
| 44 | 31,94 | 59 | 2130 | 1,45 | ||
| 49 | 28,32 | 52 | 2070 | 1,65 | ||
| 58 | 24,07 | 44 | 2000 | 1,9 | ||
| Двухступенчатые | ||||||
| 0,37 | 55 | 25,23 | 65 | 1840 | 1400 | |
| 60 | 23,15 | 59 | 1820 | 1,45 | ||
| 71 | 19,71 | 51 | 1760 | 1,7 | ||
| 82 | 16,99 | 44 | 1710 | 1,95 | ||
| 88 | 15,84 | 41 | 1680 | 2,1 | ||
| 101 | 13,84 | 35 | 1630 | 2,4 | ||
| 108 | 12,98 | 33 | 1610 | 2,6 | ||
| 122 | 11,45 | 29 | 1560 | 2,8 | ||
| 138 | 10,15 | 26 | 1520 | 3 | ||
| 162 | 8,63 | 22 | 1460 | 3,3 | ||
| 185 | 7,55 | 19 | 1370 | 2,9 | ||
| 199 | 7,04 | 18 | 1350 | 3,1 | ||
| 228 | 6,15 | 16 | 1300 | 3,4 | ||
| 243 | 5,76 | 15 | 1280 | 3,6 | ||
| 275 | 5,09 | 13 | 1240 | 3,9 | ||
| 310 | 4,51 | 12 | 1200 | 4,2 | ||
| 366 | 3,83 | 9,8 | 1150 | 4,6 | ||
| 0,37 | 191 | 13,84 | 19 | 1390 | 4,6 | 2720 |
| 204 | 12,98 | 17 | 1360 | 4,9 | ||
| 231 | 11,45 | 15 | 1320 | 5,3 | ||
| 261 | 10,15 | 14 | 1270 | 5,7 | ||
| 307 | 8,63 | 12 | 1220 | 6,3 | ||
| 351 | 7,55 | 10 | 1150 | 5,5 | ||
| 377 | 7,04 | 9,4 | 1130 | 5,8 | ||
| 431 | 6,15 | 8,2 | 1090 | 6,6 | ||
| 460 | 5,76 | 7,7 | 1070 | 6,9 | ||
| 521 | 5,09 | 6,8 | 1030 | 7,5 | ||
| 588 | 4,51 | 6 | 990 | 8 | ||
| 691 | 3,83 | 5,1 | 950 | 8,8 | ||
| Трехступенчатые | ||||||
| 0,37 | 38 | 36,2 | 93 | 1260 | 0,9 | 1400 |
| 44 | 31,94 | 82 | 1910 | 1,05 | ||
| 49 | 28,32 | 73 | 1880 | 1,15 | ||
| 58 | 24,07 | 62 | 1830 | 1,4 | ||
| Двухступенчатые | ||||||
| 0,55 | 71 | 19,71 | 76 | 1590 | 1,1 | 1400 |
| 82 | 16,99 | 66 | 1560 | 1,3 | ||
| 88 | 15,84 | 61 | 1550 | 1,4 | ||
| 101 | 13,84 | 54 | 1510 | 1,6 | ||
| 108 | 12,98 | 50 | 1500 | 1,7 | ||
| 122 | 11,45 | 44 | 1460 | 1,85 | ||
| 138 | 10,15 | 39 | 1430 | 1,95 | ||
| 162 | 8,63 | 33 | 1380 | 2,2 | ||
| 185 | 7,55 | 29 | 1290 | 1,9 | ||
| 199 | 7,04 | 27 | 1270 | 2 | ||
| 228 | 6,15 | 24 | 1240 | 2,3 | ||
| 243 | 5,76 | 22 | 1220 | 2,4 | ||
| 275 | 5,09 | 20 | 1190 | 2,6 | ||
| 310 | 4,51 | 17 | 1150 | 2,8 | ||
| 366 | 3,83 | 15 | 1110 | 3 | ||
| 313 | 8,63 | 17 | 1170 | 4,3 | 2720 | |
| 358 | 7,55 | 15 | 1100 | 3,8 | ||
| 384 | 7,04 | 14 | 1080 | 4 | ||
| 439 | 6,15 | 12 | 1050 | 4,5 | ||
| 468 | 5,76 | 11 | 1030 | 4,7 | ||
| 531 | 5,09 | 9,9 | 990 | 5,2 | ||
| 599 | 4,51 | 8,8 | 960 | 5,4 | ||
| 704 | 3,93 | 7,5 | 620 | 6 | ||
| Трехступенчатые | ||||||
| 0,55 | 50 | 53,76 | 105 | 235 | 0,8 | 2720 |
| 57 | 47,44 | 92 | 1280 | 0,9 | ||
| 61 | 44,18 | 86 | 1610 | 1 | ||
| 70 | 38,61 | 75 | 1590 | 1,15 | ||
| Двухступенчатые | ||||||
| 0,75 | 71 | 19,71 | 102 | 465 | 0,85 | 1400 |
| 82 | 16,99 | 88 | 1390 | 0,95 | ||
| 88 | 15,84 | 82 | 1380 | 1,05 | ||
| 0,75 | 101 | 13,84 | 72 | 1370 | 1,2 | |
| 108 | 12,98 | 67 | 1360 | 1,25 | ||
| 122 | 11,45 | 59 | 1350 | 1,35 | ||
| 138 | 10,15 | 53 | 1320 | 1,45 | ||
| 162 | 8,63 | 45 | 1290 | 1,6 | ||
| 185 | 7,55 | 39 | 1200 | 1,45 | ||
| 199 | 7,04 | 37 | 1180 | 1,5 | ||
| 228 | 6,15 | 32 | 1160 | 1,7 | ||
| 243 | 5,76 | 30 | 1150 | 1,75 | ||
| 275 | 5,09 | 26 | 1120 | 1,95 | ||
| 310 | 4,51 | 23 | 1090 | 2 | ||
| 366 | 3,83 | 20 | 1060 | 2,3 | ||
| 236 | 11,45 | 30 | 1200 | 2,7 | 2720 | |
| 266 | 10,15 | 27 | 1170 | 2,9 | ||
| 313 | 8,63 | 23 | 1130 | 3,1 | ||
| 358 | 7,55 | 20 | 1060 | 2,8 | ||
| 384 | 7,04 | 19 | 1040 | 2,9 | ||
| 439 | 6,15 | 16 | 1010 | 3,3 | ||
| 468 | 5,76 | 15 | 990 | 3,5 | ||
| 531 | 5,09 | 14 | 960 | 3,8 | ||
| 599 | 4,51 | 12 | 930 | 4 | ||
| 704 | 3,83 | 10 | 890 | 4,4 | ||
| Двухступенчатые | ||||||
| 1,1 | 137 | 19,71 | 77 | 1150 | 1,1 | 2720 |
| 159 | 16,99 | 66 | 1140 | 1,3 | ||
| 170 | 15,84 | 62 | 1140 | 1,4 | ||
| 195 | 13,84 | 54 | 1120 | 1,6 | ||
| 208 | 12,98 | 51 | 1120 | 1,7 | ||
| 236 | 11,45 | 45 | 1100 | 1,8 | ||
| 266 | 10,15 | 40 | 1080 | 1,95 | ||
| 313 | 8,63 | 34 | 1050 | 2,1 | ||
| 358 | 7,55 | 29 | 970 | 1,9 | ||
| 384 | 7,04 | 27 | 960 | 2 | ||
| 439 | 6,15 | 24 | 940 | 2,3 | ||
| 468 | 5,76 | 22 | 930 | 2,4 | ||
| 531 | 5,09 | 20 | 910 | 2,6 | ||
| 599 | 4,51 | 18 | 880 | 2,7 | ||
| 704 | 3,83 | 15 | 850 | 3 | ||


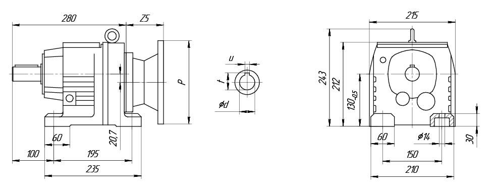
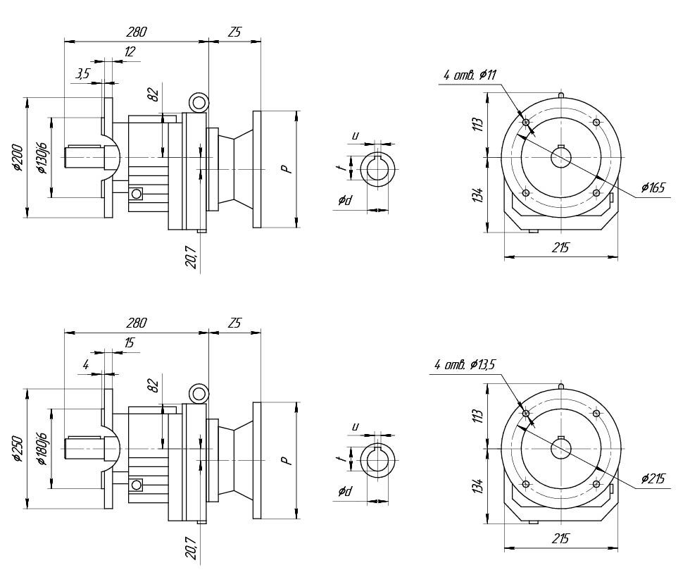
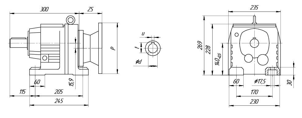
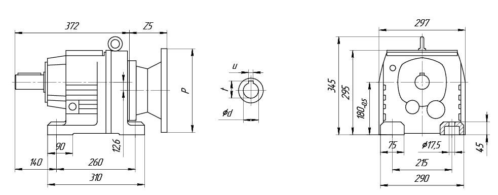
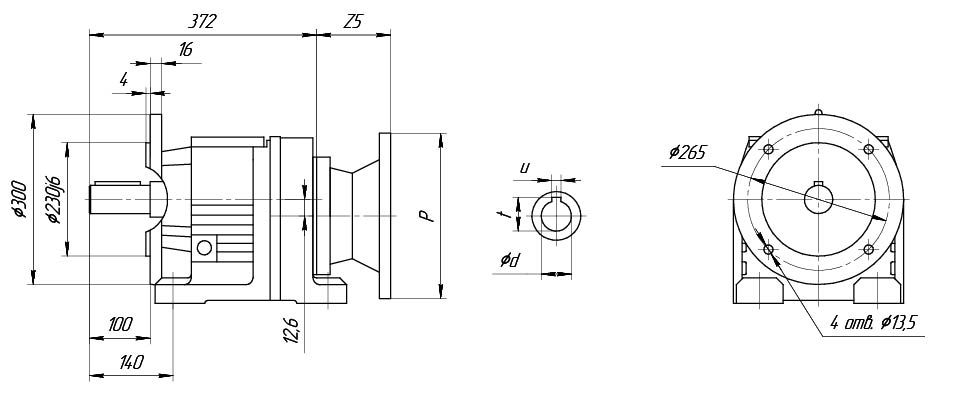
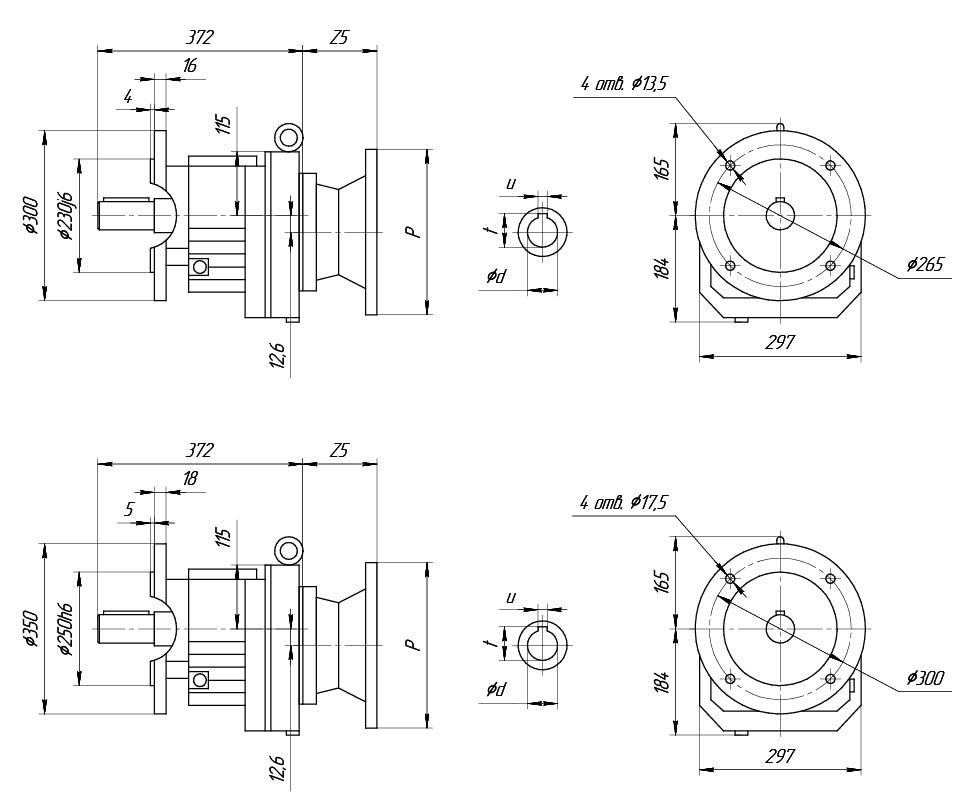
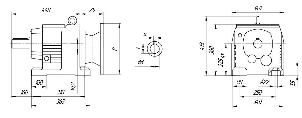
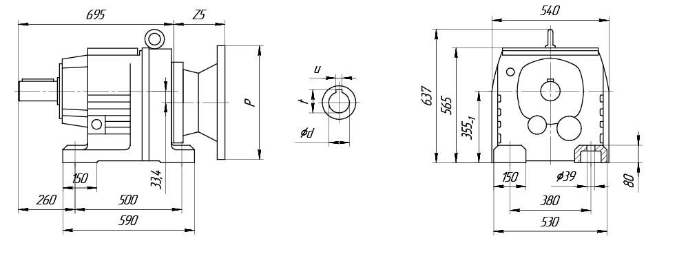
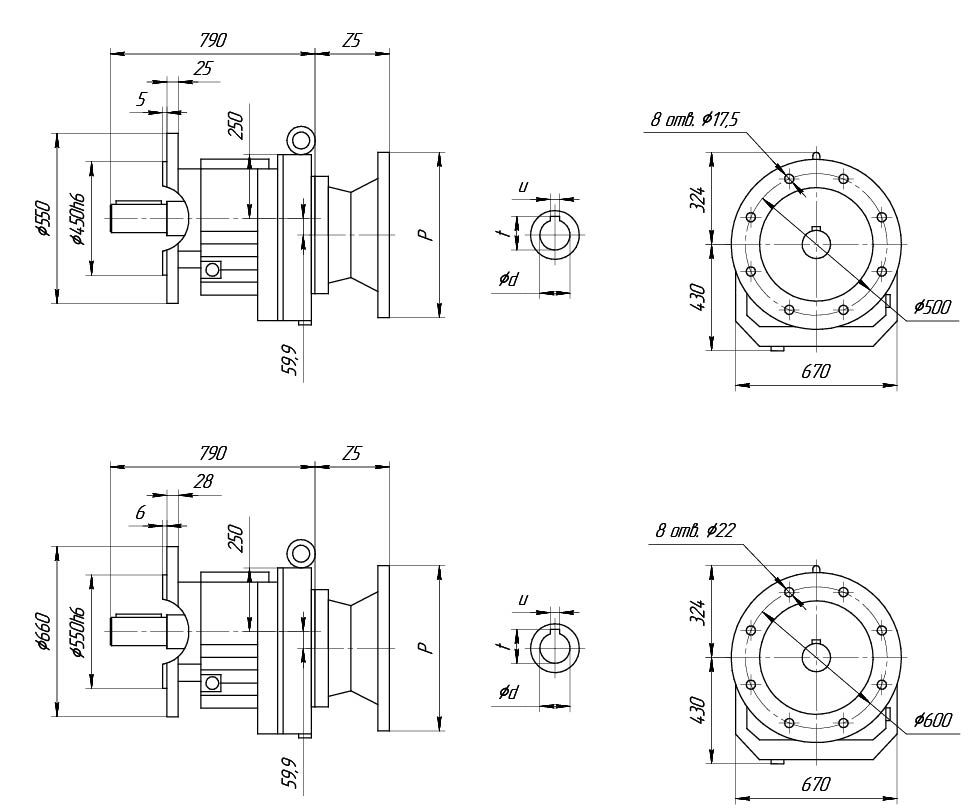
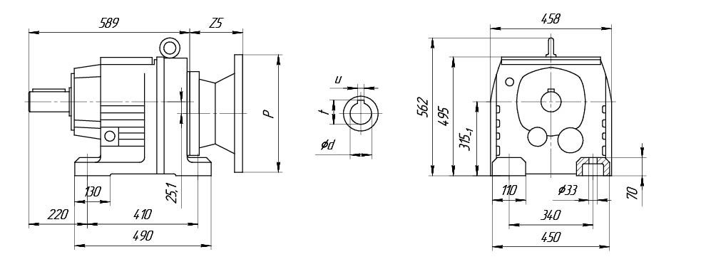
1. Модель редуктора (R-исполнение на лапах, RF-исполнение на фланце).
2. Габарит редуктора (17,27,37,47,57,67,77,87,97,107,137,147,167).
3. Передаточное число.
4. (PAM 28/250)
28- диаметр полого входного вала редуктора (мм),
250- наружный диаметр входного фланца редуктора (мм).
5. Монтажная позиция редуктора (M1, M2, M3, M4, M5, M6).


Z5*- указанный размер ориентировочный и может отличаться от действительного.
| UD-R27 | Исполнение 1 | Исполнение 2 | Исполнение 3 | Исполнение 4 |
| Р, мм | 140 | 160 | 200 | 250 |
| Z5*, мм | 50 | 55 | 60 | 80 |

Z5*- указанный размер ориентировочный и может отличаться от действительного.
| UD-R27 | Исполнение 1 | Исполнение 2 | Исполнение 3 | Исполнение 4 |
| Р, мм | 140 | 160 | 200 | 250 |
| Z5*, мм | 50 | 55 | 60 | 80 |

Z5*- указанный размер ориентировочный и может отличаться от действительного.
| UD-R27 | Исполнение 1 | Исполнение 2 | Исполнение 3 | Исполнение 4 |
| Р, мм | 140 | 160 | 200 | 250 |
| Z5*, мм | 50 | 55 | 60 | 80 |

| Мощность, кВт | Частота вращения выходного вала, об/мин | Передаточное число | Крутящий момент, Нм | Допустимая радиальная нагрузка, Н | Сервис- фактор | Частота вращения эл.двигателя |
| Двухступенчатые | ||||||
| 0,18 | 49 | 28,37 | 37 | 3470 | 3,5 | 1400 |
| 54 | 26,09 | 34 | 3380 | 3,8 | ||
| 63 | 22,32 | 29 | 3220 | 4,5 | ||
| 72 | 19,35 | 25 | 3090 | 5,2 | ||
| 77 | 18,08 | 24 | 3020 | 5,5 | ||
| 90 | 15,63 | 20 | 2890 | 6,4 | ||
| 105 | 13,28 | 17 | 2750 | 7,5 | ||
| Трехступенчатые | ||||||
| 0,18 | 11 | 123,91 | 161 | 4070 | 0,8 | 1400 |
| 13 | 105,49 | 137 | 4200 | 0,95 | ||
| 15 | 90,96 | 118 | 4280 | 1,1 | ||
| 16 | 84,78 | 110 | 4320 | 1,2 | ||
| 18 | 74,11 | 97 | 4370 | 1,35 | ||
| 20 | 69,47 | 91 | 4380 | 1,45 | ||
| 22 | 61,3 | 80 | 4320 | 1,65 | ||
| 25 | 55,87 | 73 | 4210 | 1,8 | ||
| 29 | 48,17 | 63 | 4040 | 2,1 | ||
| 31 | 44,9 | 59 | 3960 | 2,2 | ||
| 35 | 39,25 | 51 | 3810 | 2,5 | ||
| 38 | 36,79 | 48 | 3740 | 2,7 | ||
| 43 | 32,47 | 42 | 3610 | 3,1 | ||
| 48 | 28,78 | 38 | 3480 | 3,5 | ||
| 57 | 24,47 | 32 | 3310 | 4,1 | ||
| Двухступенчатые | ||||||
| 0,25 | 49 | 28,37 | 52 | 3410 | 2,5 | 1400 |
| 54 | 26,09 | 48 | 3330 | 2,8 | ||
| 63 | 22,32 | 41 | 3180 | 3,2 | ||
| 72 | 19,35 | 36 | 3050 | 3,7 | ||
| 77 | 18,08 | 33 | 2990 | 3,9 | ||
| 90 | 15,63 | 29 | 2860 | 4,5 | ||
| 105 | 13,28 | 24 | 2730 | 5,3 | ||
| 118 | 11,86 | 22 | 2630 | 5,9 | ||
| 138 | 10,13 | 19 | 2510 | 6,6 | ||
| 149 | 9,41 | 17 | 2440 | 7,1 | ||
| 172 | 8,16 | 15 | 2330 | 7,7 | ||
| 183 | 7,63 | 14 | 2290 | 8 | ||
| 212 | 6,59 | 12 | 2180 | 8,8 | ||
| 250 | 5,6 | 10 | 2080 | 9,6 | ||
| 280 | 5 | 9,2 | 2000 | 10 | ||
| 328 | 4,27 | 7,8 | 1910 | 11 | ||
| 350 | 4 | 7,3 | 1870 | 12 | ||
| 415 | 3,37 | 6,2 | 1770 | 13 | ||
| Трехступенчатые | ||||||
| 0,25 | 17 | 84,78 | 156 | 4100 | 0,85 | 1400 |
| 19 | 74,11 | 136 | 4210 | 0,95 | ||
| 20 | 69,47 | 128 | 4250 | 1 | ||
| 23 | 61,3 | 113 | 4190 | 1,15 | ||
| 25 | 55,87 | 103 | 4090 | 1,25 | ||
| 29 | 48,17 | 89 | 3940 | 1,45 | ||
| 31 | 44,9 | 83 | 3870 | 1,6 | ||
| 36 | 39,25 | 72 | 3730 | 1,8 | ||
| 38 | 36,79 | 68 | 3670 | 1,9 | ||
| 43 | 32,47 | 60 | 3540 | 2,2 | ||
| 49 | 28,78 | 53 | 3420 | 2,5 | ||
| 57 | 24,47 | 45 | 3270 | 2,9 | ||
| Двухступенчатые | ||||||
| 0,37 | 49 | 28,37 | 73 | 3240 | 1,8 | 1400 |
| 54 | 26,09 | 67 | 3170 | 1,95 | ||
| 63 | 22,32 | 57 | 3040 | 2,3 | ||
| 72 | 19,35 | 50 | 2920 | 2,6 | ||
| 77 | 18,08 | 46 | 2860 | 2,8 | ||
| 90 | 15,63 | 40 | 2750 | 3,2 | ||
| 105 | 13,28 | 34 | 2620 | 3,8 | ||
| Трехступенчатые | ||||||
| 0,37 | 23 | 61,3 | 157 | 3870 | 0,85 | 1400 |
| 25 | 55,87 | 143 | 3800 | 0,9 | ||
| 29 | 48,17 | 123 | 3680 | 1,05 | ||
| 31 | 44,9 | 115 | 3620 | 1,15 | ||
| 36 | 39,25 | 101 | 3510 | 1,3 | ||
| 38 | 36,79 | 94 | 3460 | 1,4 | ||
| 43 | 32,47 | 83 | 3350 | 1,55 | ||
| 49 | 28,78 | 74 | 3250 | 1,75 | ||
| 57 | 24,47 | 63 | 3110 | 2,1 | ||
| Двухступенчатые | ||||||
| 0,55 | 63 | 22,32 | 86 | 2910 | 1,5 | 1400 |
| 72 | 19,35 | 75 | 2810 | 1,75 | ||
| 77 | 18,08 | 70 | 2760 | 1,85 | ||
| 90 | 15,63 | 60 | 2660 | 2,2 | ||
| 105 | 13,28 | 51 | 2550 | U2,5 N | ||
| 118 | 11,86 | 46 | 2470 | 2,8 | ||
| 138 | 10,13 | 39 | 2370 | 3,1 | ||
| 149 | 9,41 | 36 | 2290 | 3,4 | ||
| 172 | 8,16 | 32 | 2200 | 3,7 | ||
| 183 | 7,63 | 29 | 2160 | 3,8 | ||
| 212 | 6,59 | 26 | 2070 | 4,2 | ||
| 250 | 5,6 | 22 | 1980 | 4,6 | ||
| 280 | 5 | 19 | 1910 | 4,9 | ||
| 328 | 4,27 | 17 | 1830 | 5,3 | ||
| 350 | 4 | 15 | 1790 | 5,5 | ||
| 415 | 3,37 | 13 | 1700 | 6,1 | ||
| Трехступенчатые | ||||||
| 0,55 | 36 | 39,25 | 152 | 3280 | 0,85 | 1400 |
| 38 | 36,79 | 142 | 3240 | 0,9 | ||
| 43 | 32,47 | 125 | 3160 | 1,05 | ||
| 49 | 28,78 | 111 | 3080 | 1,15 | ||
| 57 | 24,47 | 95 | 2970 | 1,4 | ||
| Двухступенчатые | ||||||
| 0,75 | 63 | 22,32 | 116 | 2750 | 1,1 | 1400 |
| 72 | 19,35 | 100 | 2670 | 1,3 | ||
| 77 | 18,08 | 94 | 2630 | 1,4 | ||
| 90 | 15,63 | 81 | 2550 | 1,6 | ||
| 105 | 13,28 | 69 | 2450 | 1,9 | ||
| 118 | 11,86 | 62 | 2380 | 2,1 | ||
| 138 | 10,13 | 53 | 2290 | 2,3 | ||
| 149 | 9,41 | 49 | 2210 | 2,5 | ||
| 172 | 8,16 | 42 | 2130 | 2,7 | ||
| 183 | 7,63 | 40 | 2090 | 2,8 | ||
| 212 | 6,59 | 34 | 2010 | 3,1 | ||
| 250 | 5,6 | 29 | 1930 | 3,4 | ||
| 280 | 5 | 26 | 1870 | 3,7 | ||
| Трехступенчатые | ||||||
| 0,75 | 49 | 28,78 | 149 | 2880 | 0,85 | 1400 |
| 57 | 24,47 | 127 | 2800 | 1 | ||
| Двухступенчатые | ||||||
| 1,1 | 72 | 19,35 | 145 | 2430 | 0,9 | 1400 |
| 77 | 18,08 | 136 | 2410 | 0,95 | ||
| 90 | 15,63 | 117 | 2360 | 1,1 | ||
| 105 | 13,28 | 100 | 2290 | 1,3 | ||
| 118 | 11,86 | 89 | 2240 | 1,45 | ||
| 138 | 10,13 | 76 | 2160 | 1,6 | ||
| 172 | 8,16 | 61 | 2010 | 1,9 | ||
| 184 | 7,63 | 57 | 1980 | 1,95 | ||
| 212 | 6,59 | 50 | 1920 | 2,1 | ||
| 250 | 5,6 | 42 | 1840 | 2,4 | ||
| 280 | 5 | 38 | 1790 | 2,5 | ||
| 328 | 4,27 | 32 | 1720 | 2,7 | ||
| 350 | 4 | 30 | 1690 | 2,8 | ||
| 415 | 3,37 | 25 | 1610 | 3,1 | ||
| 203 | 13,28 | 52 | 1980 | 2,5 | 2700 | |
| 228 | 11,86 | 46 | 1920 | 2,8 | ||
| 267 | 10,13 | 39 | 1840 | 3,1 | ||
| 287 | 9,41 | 37 | 1780 | 3,3 | ||
| 331 | 8,16 | 32 | 1720 | 3,7 | ||
| 354 | 7,63 | 30 | 1690 | 3,8 | ||
| 410 | 6,59 | 26 | 1620 | 4,1 | ||
| 482 | 5,6 | 22 | 1550 | 4,5 | ||
| 540 | 5 | 20 | 1500 | 4,9 | ||
| 632 | 4,27 | 17 | 1430 | 5,2 | ||
| 675 | 4 | 16 | 1410 | 5,4 | ||
| 801 | 3,37 | 13 | 1340 | 6 | ||
| Двухступенчатые | ||||||
| 1,5 | 90 | 15,63 | 159 | 1700 | 0,8 | 1400 |
| 105 | 13,28 | 135 | 2020 | 0,95 | ||
| 118 | 11,86 | 121 | 2080 | 1,05 | ||
| 138 | 10,13 | 103 | 2030 | 1,2 | ||
| 149 | 8,16 | 183 | 1880 | 1,4 | ||
| 172 | 7,63 | 78 | 1860 | 1,45 | ||
| 183 | 6,59 | 67 | 1810 | 1,6 | ||
| 212 | 5,6 | 57 | 1750 | 1,75 | ||
| 250 | 5 | 51 | 1710 | 1,85 | ||
| 328 | 4,27 | 43 | 1650 | 2 | ||
| 350 | 4 | 41 | 1630 | 2,1 | ||
| 415 | 3,37 | 34 | 1560 | 2,3 | ||
| 228 | 11,86 | 63 | 1840 | 2,1 | 2700 | |
| 267 | 10,13 | 54 | 1770 | 2,3 | ||
| 331 | 8,16 | 43 | 1650 | 2,7 | ||
| 354 | 7,63 | 41 | 1620 | 2,8 | ||
| 410 | 6,59 | 35 | 1570 | 3 | ||
| 482 | 5,6 | 30 | 1500 | 3,3 | ||
| 540 | 5 | 27 | 1460 | 3,6 | ||
| 632 | 4,27 | 23 | 1400 | 3,8 | ||
| 675 | 4 | 21 | 1370 | 4 | ||
| 801 | 3,37 | 18 | 1310 | 4,4 | ||
| Двухступенчатые | ||||||
| 2,2 | 138 | 10,13 | 151 | 1120 | U0,8 N1 | 1400 |
| 212 | 6,59 | 98 | 1130 | 1,1 | ||
| 250 | 5,6 | 83 | 1390 | 1,2 | ||
| 280 | 5 | 75 | 1540 | 1,3 | ||
| 328 | 4,27 | 64 | 1540 | 1,35 | ||
| 350 | 4 | 60 | 1520 | 1,45 | ||
| 415 | 3,37 | 50 | 1470 | 1,55 | ||
| 203 | 13,28 | 102 | 1720 | 1,25 | 2720 | |
| 228 | 11,86 | 91 | 1690 | 1,4 | ||
| 267 | 10,13 | 78 | 1650 | 1,55 | ||
| 287 | 8,16 | 63 | 1530 | 1,85 | ||
| 331 | 7,63 | 59 | 1510 | 1,9 | ||
| 410 | 6,59 | 51 | 1470 | 2,1 | ||
| 482 | 5,6 | 43 | 1420 | 2,3 | ||
| 540 | 5 | 39 | 1390 | 2,5 | ||
| 632 | 4,27 | 33 | 1340 | 2,6 | ||
| 675 | 4 | 31 | 1310 | 2,8 | ||
| 801 | 3,37 | 26 | 1260 | 3 | ||
| Двухступенчатые | ||||||
| 3 | 250 | 5,6 | 115 | 360 | 0,85 | 1400 |
| 280 | 5 | 102 | 615 | 0,95 | ||
| 328 | 4,27 | 87 | 910 | 1 | ||
| 350 | 4 | 82 | 1010 | 1,05 | ||
| 415 | 3,37 | 69 | 1230 | 1,15 | ||
| 410 | 6,59 | 67 | 1260 | 1,55 | 2720 | |
| 482 | 5,6 | 57 | 1330 | 1,75 | ||
| 540 | 5 | 51 | 1300 | 1,85 | ||
| 632 | 4,27 | 44 | 1260 | 2 | ||
| 675 | 4 | 41 | 1240 | 2,1 | ||
| 801 | 3,37 | 35 | 1200 | 2,3 | ||


1. Модель редуктора (R-исполнение на лапах, RF-исполнение на фланце).
2. Габарит редуктора (17,27,37,47,57,67,77,87,97,107,137,147,167).
3. Передаточное число.
4. (PAM 28/250)
28- диаметр полого входного вала редуктора (мм),
250- наружный диаметр входного фланца редуктора (мм).
5. Монтажная позиция редуктора (M1, M2, M3, M4, M5, M6).


| UD-R37 | Исполнение 1 | Исполнение 2 | Исполнение 3 | Исполнение 4 |
| Р, мм | 140 | 160 | 200 | 250 |
| Z5*, мм | 50 | 55 | 60 | 80 |

Z5*- указанный размер ориентировочный и может отличаться от действительного.
| UD-R37 | Исполнение 1 | Исполнение 2 | Исполнение 3 | Исполнение 4 |
| Р, мм | 140 | 160 | 200 | 250 |
| Z5*, мм | 50 | 55 | 60 | 80 |

Z5*- указанный размер ориентировочный и может отличаться от действительного.
| UD-R37 | Исполнение 1 | Исполнение 2 | Исполнение 3 | Исполнение 4 |
| Р, мм | 140 | 160 | 200 | 250 |
| Z5*, мм | 50 | 55 | 60 | 80 |

| Мощность, кВт | Частота вращения выходного вала, об/мин | Передаточное число | Крутящий момент, Нм | Допустимая радиальная нагрузка, Н | Сервис- фактор | Частота вращения эл.двигателя |
| Трехступенчатые | ||||||
| 0,18 | 7,2 | 123,66 | 245 | 3060 | 8 | 900 |
| 8,5 | 105,28 | 210 | 4840 | 0,95 | ||
| 9,9 | 90,77 | 179 | 5190 | 1,1 | ||
| 10,6 | 84,61 | 167 | 5310 | 1,2 | ||
| 10 | 134,82 | 176 | 5230 | 1,15 | 1400 | |
| 11 | 123,66 | 161 | 5370 | 1,25 | ||
| 13 | 105,28 | 137 | 5580 | 1,45 | ||
| 15 | 90,77 | 118 | 5710 | 1,7 | ||
| 16 | 84,61 | 110 | 5760 | 1,8 | ||
| 19 | 73,96 | 196 | 5840 | 2,1 | ||
| 20 | 69,33 | 90 | 5870 | 2,2 | ||
| 23 | 61,18 | 80 | 5920 | 2,5 | ||
| 25 | 55,76 | 73 | 5940 | 2,8 | ||
| 29 | 48,08 | 63 | 5960 | 3,2 | ||
| Трехступенчатые | ||||||
| 0,25 | 10 | 134,82 | 250 | 2630 | 0,8 | 1400 |
| 11 | 123,66 | 225 | 4560 | 0,9 | ||
| 13 | 105,28 | 193 | 5030 | 1,05 | ||
| 15 | 90,77 | 167 | 5320 | 1,2 | ||
| 17 | 84,61 | 155 | 5420 | 1,3 | ||
| 19 | 73,96 | 136 | 5590 | 1,45 | ||
| 20 | 69,33 | 127 | 5650 | 1,55 | ||
| 23 | 61,18 | 112 | 5750 | 1,8 | ||
| 25 | 55,76 | 102 | 5800 | 1,95 | ||
| 29 | 48,08 | 88 | 5870 | 2,3 | ||
| 31 | 44,81 | 82 | 5760 | 2,4 | ||
| 36 | 39,17 | 72 | 5540 | 2,8 | ||
| 38 | 36,72 | 67 | 5430 | 3 | ||
| 43 | 32,4 | 60 | 5230 | 3,4 | ||
| Двухступенчатые | ||||||
| 0,37 | 49 | 28,32 | 73 | 4830 | 2,8 | 1400 |
| 54 | 26,03 | 67 | 4710 | 2,8 | ||
| 63 | 22,27 | 57 | 4500 | 3,5 | ||
| 73 | 19,31 | 49 | 4320 | 4,1 | ||
| 78 | 18,05 | 46 | 4230 | 4,3 | ||
| Трехступенчатые | ||||||
| 0,37 | 15 | 90,77 | 230 | 4250 | 0,85 | 1400 |
| 16 | 84,61 | 215 | 4720 | 0,9 | ||
| 19 | 73,96 | 189 | 5070 | 1,05 | ||
| 20 | 69,33 | 178 | 5210 | 1,15 | ||
| 23 | 61,18 | 157 | 5410 | 1,3 | ||
| 25 | 55,76 | 143 | 5530 | 1,4 | ||
| 29 | 48,08 | 123 | 5590 | 1,6 | ||
| 31 | 44,81 | 115 | 5480 | 1,75 | ||
| 36 | 39,17 | 100 | 5290 | 2 | ||
| 38 | 36,72 | 94 | 5190 | 2,1 | ||
| 43 | 32,4 | 83 | 5010 | 2,4 | ||
| 49 | 28,73 | 74 | 4850 | 2,7 | ||
| 57 | 24,43 | 63 | 4620 | 3,2 | ||
| Двухступенчатые | ||||||
| 0,55 | 63 | 22,27 | 86 | 4390 | 2,3 | 1400 |
| 73 | 19,31 | 75 | 4220 | 2,7 | ||
| 78 | 18,05 | 70 | 4140 | 2,9 | ||
| 90 | 15,6 | 60 | 3970 | 3,3 | ||
| 106 | 13,25 | 51 | 3790 | 3,7 | ||
| 115 | 11,83 | 46 | 3670 | 4 | ||
| Трехступенчатые | ||||||
| 0,55 | 23 | 61,18 | 235 | 3910 | 0,85 | 1400 |
| 25 | 55,76 | 215 | 4740 | 0,95 | ||
| 29 | 48,08 | 186 | 5120 | 1,1 | ||
| 31 | 44,81 | 173 | 5230 | 1,15 | ||
| 36 | 39,17 | 151 | 5070 | 1,3 | ||
| 38 | 36,72 | 142 | 4990 | 1,4 | ||
| 43 | 32,4 | 125 | 4840 | 1,6 | ||
| 49 | 28,73 | 111 | 4700 | 1,8 | ||
| 57 | 24,43 | 94 | 4500 | 2,1 | ||
| Двухступенчатые | ||||||
| 0,75 | 63 | 22,27 | 116 | 42,3 | 1,75 | 1400 |
| 73 | 19,31 | 100 | 4080 | 2 | ||
| 78 | 18,05 | 94 | 4010 | 2,1 | ||
| 90 | 15,6 | 81 | 3850 | 2,5 | ||
| 106 | 13,25 | 69 | 3690 | 2,8 | ||
| 118 | 11,83 | 61 | 3570 | 3 | ||
| 138 | 10,11 | 53 | 3420 | 3,2 | ||
| 148 | 9,47 | 49 | 3360 | 3,4 | ||
| Трехступенчатые | ||||||
| 0,75 | 29 | 48,08 | 250 | 2330 | 0,8 | 1400 |
| 31 | 44,81 | 235 | 4230 | 0,85 | ||
| 36 | 39,17 | 205 | 4720 | 1 | ||
| 38 | 36,72 | 191 | 4740 | 1,05 | ||
| 43 | 32,4 | 168 | 4610 | 1,2 | ||
| 49 | 28,73 | 149 | 4490 | 1,35 | ||
| 57 | 24,43 | 127 | 4320 | 1,6 | ||
| Двухступенчатые | ||||||
| 1,1 | 73 | 19,31 | 145 | 3840 | 1,4 | 1400 |
| 78 | 18,05 | 135 | 3790 | 1,5 | ||
| 90 | 15,6 | 117 | 3660 | 1,7 | ||
| 106 | 13,25 | 99 | 3520 | 1,9 | ||
| 118 | 11,83 | 89 | 3430 | 2,1 | ||
| 138 | 10,11 | 76 | 3290 | 2,2 | ||
| 148 | 9,47 | 71 | 3230 | 2,3 | ||
| 176 | 7,97 | 60 | 3090 | 2,6 | ||
| 210 | 6,67 | 50 | 2920 | 2,9 | ||
| 247 | 5,67 | 43 | 2790 | 3,3 | ||
| 277 | 5,06 | 38 | 2700 | 3,5 | ||
| Трехступенчатые | ||||||
| 1,1 | 43 | 32,4 | 245 | 2900 | 0,8 | 1400 |
| 49 | 28,73 | 215 | 3300 | 0,95 | ||
| 57 | 24,43 | 183 | 3720 | 1,1 | ||
| Двухступенчатые | ||||||
| 1,5 | 73 | 19,31 | 196 | 2660 | 1 | 1400 |
| 78 | 18,05 | 183 | 2840 | 1,1 | ||
| 90 | 15,6 | 159 | 3160 | 1,25 | ||
| 106 | 13,25 | 135 | 3350 | 1,4 | ||
| 118 | 11,83 | 120 | 3270 | 1,5 | ||
| 138 | 10,11 | 103 | 3160 | 1,65 | ||
| 148 | 9,47 | 96 | 3110 | 1,75 | ||
| 176 | 7,97 | 81 | 2980 | 1,95 | ||
| 210 | 6,67 | 68 | 2820 | 2,1 | ||
| 247 | 5,67 | 58 | 2710 | 2,5 | ||
| 277 | 5,06 | 51 | 2630 | 2,6 | ||
| 324 | 4,32 | 44 | 2520 | 2,9 | ||
| 346 | 4,05 | 41 | 2470 | 3 | ||
| 411 | 3,41 | 35 | 2360 | 3,2 | ||
| 204 | 13,25 | 70 | 2880 | 2,7 | 2720 | |
| 228 | 11,83 | 63 | 2790 | 2,9 | ||
| 267 | 10,11 | 54 | 2680 | 3,2 | ||
| 285 | 9,47 | 50 | 2630 | 3,3 | ||
| 339 | 7,97 | 42 | 2510 | 3,7 | ||
| Двухступенчатые | ||||||
| 2,2 | 90 | 15,6 | 230 | 1070 | 0,85 | 1400 |
| 106 | 13,25 | 198 | 1660 | 0,95 | ||
| 118 | 11,83 | 176 | 1990 | 1,05 | ||
| 138 | 10,11 | 151 | 2360 | 1,15 | ||
| 148 | 9,47 | 141 | 2480 | 1,2 | ||
| 176 | 7,97 | 119 | 2750 | 1,3 | ||
| 210 | 6,67 | 99 | 2470 | 1,45 | ||
| 247 | 5,67 | 84 | 2570 | 1,7 | ||
| 277 | 5,06 | 75 | 2500 | 1,8 | ||
| 324 | 4,32 | 64 | 2410 | 1,95 | ||
| 346 | 4,05 | 60 | 2370 | 2 | ||
| 411 | 3,41 | 51 | 2270 | 2,2 | ||
| 73 | 19,31 | 149 | 2380 | 1,35 | 2720 | |
| 78 | 18,05 | 139 | 2510 | 1,45 | ||
| 90 | 15,6 | 120 | 2740 | 1,65 | ||
| 106 | 13,25 | 102 | 2720 | 1,85 | ||
| 118 | 11,83 | 91 | 2650 | 2 | ||
| 138 | 10,11 | 78 | 2550 | 2,2 | ||
| 148 | 9,47 | 73 | 2510 | 2,3 | ||
| 176 | 7,97 | 61 | 2410 | 2,5 | ||
| 210 | 6,67 | 51 | 2280 | 2,8 | ||
| 247 | 5,67 | 44 | 2180 | 3,3 | ||
| 277 | 5,06 | 39 | 2120 | 3,5 | ||
| 324 | 4,32 | 33 | 2030 | 3,8 | ||
| 346 | 4,05 | 31 | 1990 | 3,9 | ||
| 411 | 3,41 | 26 | 1900 | 4,3 | ||
| Двухступенчатые | ||||||
| 3 | 138 | 10,11 | 205 | 780 | 0,8 | 1400 |
| 148 | 9,47 | 194 | 1010 | 0,85 | ||
| 176 | 7,97 | 163 | 1510 | 0,95 | ||
| 210 | 6,67 | 137 | 1250 | 1,05 | ||
| 247 | 5,67 | 116 | 1630 | 1,25 | ||
| 277 | 5,06 | 104 | 1830 | 1,3 | ||
| 324 | 4,32 | 88 | 2070 | 1,45 | ||
| 346 | 4,05 | 83 | 2140 | 1,45 | ||
| 411 | 3,41 | 70 | 2180 | 1,6 | ||
| 138 | 10,11 | 103 | 2340 | 1,65 | 2720 | |
| 148 | 9,47 | 97 | 2380 | 1,7 | ||
| 176 | 7,97 | 82 | 2290 | 1,9 | ||
| 210 | 6,67 | 68 | 2170 | 2,1 | ||
| 247 | 5,67 | 58 | 2090 | 2,5 | ||
| 277 | 5,06 | 52 | 2030 | 2,6 | ||
| 324 | 4,32 | 44 | 1950 | 2,8 | ||
| 346 | 4,05 | 41 | 1920 | 3 | ||
| 411 | 3,41 | 35 | 1840 | 3,2 | ||


1. Модель редуктора (R-исполнение на лапах, RF-исполнение на фланце).
2. Габарит редуктора (17,27,37,47,57,67,77,87,97,107,137,147,167).
3. Передаточное число.
4. (PAM 28/250)
28- диаметр полого входного вала редуктора (мм),
250- наружный диаметр входного фланца редуктора (мм).
5. Монтажная позиция редуктора (M1, M2, M3, M4, M5, M6).


Z5*- указанный размер ориентировочный и может отличаться от действительного.
| UD-R47 | Исполнение 1 | Исполнение 2 | Исполнение 3 | Исполнение 4 |
| Р, мм | 140 | 160 | 200 | 250 |
| Z5*, мм | 50 | 55 | 70 | 80 |

Z5*- указанный размер ориентировочный и может отличаться от действительного.
| UD-R47 | Исполнение 1 | Исполнение 2 | Исполнение 3 | Исполнение 4 |
| Р, мм | 140 | 160 | 200 | 250 |
| Z5*, мм | 50 | 55 | 70 | 80 |

Z5*- указанный размер ориентировочный и может отличаться от действительного.
| UD-R47 | Исполнение 1 | Исполнение 2 | Исполнение 3 | Исполнение 4 |
| Р, мм | 140 | 160 | 200 | 250 |
| Z5*, мм | 50 | 55 | 70 | 80 |

| Мощность, кВт | Частота вращения выходного вала, об/мин | Передаточное число | Крутящий момент, Нм | Допустимая радиальная нагрузка, Н | Сервис- фактор | Частота вращения эл.двигателя |
| Трехступенчатые | ||||||
| 0,18 | 7,9 | 176,88 | 230 | 5740 | 1,3 | 1400 |
| 8,6 | 162,94 | 210 | 5810 | 1,4 | ||
| 10 | 139,99 | 182 | 5910 | 1,65 | ||
| 11 | 121,87 | 159 | 5980 | 1,9 | ||
| 12 | 114,17 | 149 | 6000 | 2 | ||
| 14 | 100,86 | 131 | 6040 | 2,3 | ||
| 15 | 93,68 | 122 | 6060 | 2,5 | ||
| 16 | 84,9 | 111 | 6080 | 2,7 | ||
| 18 | 76,23 | 99 | 6100 | 3 | ||
| Трехступенчатые | ||||||
| 0,25 | 7,9 | 176,88 | 292 | 5280 | 0,97 | 1400 |
| 8,6 | 162,94 | 269 | 5420 | 1,05 | ||
| 10 | 139,99 | 231 | 5630 | 1,22 | ||
| 11 | 121,87 | 201 | 5770 | 1,4 | ||
| 12 | 114,17 | 188 | 5820 | 1,5 | ||
| 14 | 100,86 | 166 | 5900 | 1,7 | ||
| 15 | 93,68 | 154 | 5940 | 1,83 | ||
| 16 | 84,9 | 140 | 5980 | 2 | ||
| 18 | 76,23 | 126 | 6020 | 2,2 | ||
| 20 | 68,54 | 113 | 6050 | 2,5 | ||
| 22 | 64,21 | 106 | 6070 | 2,7 | ||
| 25 | 56,73 | 94 | 6090 | 3 | ||
| 26 | 52,69 | 87 | 6100 | 3,2 | ||
| 29 | 47,75 | 79 | 6080 | 3,6 | ||
| Двухступенчатые | ||||||
| 0,37 | 41 | 33,79 | 81 | 5270 | 2,8 | 1400 |
| 45 | 31,12 | 74 | 5150 | 2,8 | ||
| 52 | 26,74 | 64 | 4920 | 4,4 | ||
| 60 | 23,28 | 56 | 4720 | 5,1 | ||
| 64 | 21,81 | 52 | 4620 | 5,4 | ||
| Трехступенчатые | ||||||
| 0,37 | 10 | 139,99 | 335 | 3490 | 0,84 | 1400 |
| 11 | 121,87 | 291 | 5350 | 0,97 | ||
| 12 | 114,17 | 273 | 5460 | 1,03 | ||
| 14 | 100,86 | 241 | 5630 | 1,17 | ||
| 15 | 93,68 | 224 | 5700 | 1,26 | ||
| 16 | 84,9 | 203 | 5790 | 1,39 | ||
| 18 | 76,23 | 182 | 5870 | 1,55 | ||
| 20 | 68,54 | 164 | 5930 | 1,72 | ||
| 22 | 64,21 | 153 | 5960 | 1,84 | ||
| 25 | 56,73 | 136 | 6010 | 2,1 | ||
| 26 | 52,69 | 126 | 5990 | 2,2 | ||
| 29 | 47,75 | 114 | 5820 | 2,5 | ||
| 32 | 42,87 | 102 | 5650 | 2,8 | ||
| 38 | 36,93 | 88 | 5410 | 3,2 | ||
| 40 | 34,73 | 83 | 5310 | 3,4 | ||
| Двухступенчатые | ||||||
| 0,55 | 50 | 26,74 | 103 | 4820 | 2,9 | 1400 |
| 60 | 23,28 | 83 | 4630 | 3,4 | ||
| 64 | 21,81 | 77 | 4550 | 3,6 | ||
| Трехступенчатые | ||||||
| 0,55 | 15 | 93,68 | 333 | 3280 | 0,85 | 1400 |
| 16 | 84,9 | 302 | 5230 | 0,94 | ||
| 18 | 76,23 | 271 | 5450 | 1,04 | ||
| 20 | 68,54 | 243 | 5600 | 1,16 | ||
| 22 | 64,21 | 228 | 5670 | 1,24 | ||
| 25 | 56,73 | 202 | 5790 | 1,4 | ||
| 26 | 52,69 | 187 | 5770 | 1,51 | ||
| 29 | 47,75 | 170 | 5630 | 1,66 | ||
| 32 | 42,87 | 152 | 5470 | 1,85 | ||
| 38 | 36,93 | 131 | 5260 | 2,1 | ||
| 40 | 34,73 | 123 | 5180 | 2,3 | ||
| 47 | 29,88 | 106 | 4970 | 2,7 | ||
| Двухступенчатые | ||||||
| 0,75 | 52 | 26,74 | 130 | 4660 | 2,2 | 1400 |
| 60 | 23,28 | 113 | 4490 | 2,5 | ||
| 64 | 21,81 | 106 | 4420 | 2,7 | ||
| 72 | 19,27 | 93 | 4270 | 3 | ||
| 78 | 17,89 | 87 | 4180 | 3,1 | ||
| 86 | 16,22 | 79 | 4070 | 3,3 | ||
| Трехступенчатые | ||||||
| 0,75 | 20 | 68,54 | 332 | 3660 | 0,85 | 1400 |
| 22 | 64,21 | 311 | 4950 | 0,91 | ||
| 25 | 56,73 | 275 | 5450 | 1,03 | ||
| 26 | 52,69 | 255 | 5480 | 1,1 | ||
| 29 | 47,75 | 231 | 5370 | 1,22 | ||
| 32 | 42,87 | 208 | 5240 | 1,36 | ||
| 38 | 36,93 | 179 | 5060 | 1,58 | ||
| 40 | 34,73 | 168 | 4980 | 1,68 | ||
| 47 | 29,88 | 145 | 4800 | 1,95 | ||
| 52 | 26,74 | 129 | 4660 | 2,2 | ||
| 59 | 23,59 | 114 | 4510 | 2,5 | ||
| Двухступенчатые | ||||||
| 1,1 | 60 | 23,28 | 175 | 4270 | 1,7 | 1400 |
| 64 | 21,81 | 154 | 4210 | 1,83 | ||
| 73 | 19,27 | 136 | 4080 | 2 | ||
| 78 | 17,89 | 126 | 4010 | 2,2 | ||
| 86 | 16,22 | 114 | 3910 | 2,3 | ||
| 96 | 14,56 | 103 | 3800 | 2,4 | ||
| 112 | 12,54 | 88 | 3650 | 2,7 | ||
| 119 | 11,79 | 83 | 3590 | 2,8 | ||
| 138 | 10,15 | 72 | 3450 | 3 | ||
| 154 | 9,07 | 64 | 3340 | 3,2 | ||
| Трехступенчатые | ||||||
| 1,1 | 29 | 47,75 | 350 | 3500 | 0,85 | 1400 |
| 32 | 42,87 | 301 | 4850 | 0,95 | ||
| 38 | 36,93 | 273 | 4720 | 1,1 | ||
| 40 | 34,73 | 238 | 4660 | 1,15 | ||
| 47 | 29,88 | 199 | 4520 | 1,35 | ||
| 52 | 26,74 | 177 | 4410 | 1,5 | ||
| 59 | 23,59 | 146 | 4290 | 1,7 | ||
| Двухступенчатые | ||||||
| 1,5 | 60 | 23,28 | 224 | 4040 | 1,26 | 1400 |
| 64 | 21,81 | 210 | 3990 | 1,34 | ||
| 73 | 19,27 | 185 | 3890 | 1,5 | ||
| 78 | 17,89 | 172 | 3830 | 1,58 | ||
| 86 | 16,22 | 156 | 3740 | 1,66 | ||
| 96 | 14,56 | 140 | 3650 | 1,8 | ||
| 112 | 12,54 | 121 | 3520 | 1,9 | ||
| 119 | 11,79 | 113 | 3470 | 2 | ||
| 138 | 10,15 | 98 | 3340 | 2,2 | ||
| 154 | 9,07 | 87 | 3240 | 2,4 | ||
| 175 | 8,01 | 77 | 3140 | 2,5 | ||
| 180 | 7,76 | 75 | 3060 | 2,1 | ||
| 201 | 6,96 | 67 | 2980 | 2,2 | ||
| 233 | 6 | 58 | 2860 | 2,5 | ||
| 248 | 5,64 | 54 | 2810 | 2,7 | ||
| 289 | 4,85 | 47 | 2700 | 3 | ||
| 323 | 4,34 | 42 | 2610 | 3,3 | ||
| 366 | 3,83 | 37 | 2520 | 3,7 | ||
| Трехступенчатые | ||||||
| 1,5 | 38 | 36,93 | 355 | 2380 | 0,8 | 1400 |
| 40 | 34,73 | 334 | 3840 | 0,84 | ||
| 47 | 29,88 | 287 | 4220 | 0,98 | ||
| 52 | 26,74 | 257 | 4140 | 1,1 | ||
| 59 | 23,59 | 227 | 4050 | 1,2 | ||
| Двухступенчатые | ||||||
| 2,2 | 73 | 19,27 | 268 | 3550 | 1,03 | 1400 |
| 86 | 16,22 | 226 | 3460 | 1,15 | ||
| 96 | 14,56 | 203 | 3400 | 1,23 | ||
| 112 | 12,54 | 174 | 3310 | 1,35 | ||
| 119 | 11,79 | 164 | 3270 | 1,4 | ||
| 138 | 10,15 | 141 | 3160 | 1,53 | ||
| 154 | 9,07 | 126 | 3090 | 1,64 | ||
| 175 | 8,01 | 111 | 3000 | 1,73 | ||
| 180 | 7,76 | 108 | 2910 | 1,42 | ||
| 201 | 6,96 | 97 | 2840 | 1,54 | ||
| 233 | 6 | 83 | 2740 | 1,76 | ||
| 248 | 5,64 | 78 | 2700 | 1,86 | ||
| 289 | 4,85 | 67 | 2600 | 2,1 | ||
| 323 | 4,34 | 60 | 2530 | 2,3 | ||
| 366 | 3,83 | 53 | 2440 | 2,5 | ||
| 117 | 23,28 | 179 | 3280 | 1,7 | 2870 | |
| 125 | 21,81 | 168 | 3230 | 1,8 | ||
| 142 | 19,27 | 148 | 3150 | 2 | ||
| 153 | 17,89 | 138 | 3100 | 2,1 | ||
| 168 | 16,22 | 125 | 3030 | 2,2 | ||
| 187 | 14,56 | 112 | 2950 | 2,4 | ||
| 218 | 12,54 | 97 | 2850 | 2,6 | ||
| 231 | 11,79 | 91 | 2800 | 2,7 | ||
| 269 | 10,15 | 78 | 2700 | 2,9 | ||
| 301 | 9,07 | 70 | 2620 | 3,2 | ||
| 341 | 8,01 | 62 | 2530 | 3,3 | ||
| Двухступенчатые | ||||||
| 3 | 86 | 16,22 | 308 | 2030 | 0,84 | 1400 |
| 96 | 14,56 | 276 | 2500 | 0,9 | ||
| 112 | 12,54 | 238 | 3040 | 0,99 | ||
| 119 | 11,79 | 224 | 3040 | 1,03 | ||
| 138 | 10,15 | 192 | 2970 | 1,12 | ||
| 154 | 9,07 | 172 | 2910 | 1,2 | ||
| 175 | 8,01 | 152 | 2840 | 1,27 | ||
| 180 | 7,76 | 147 | 2740 | 1,04 | ||
| 201 | 6,96 | 132 | 2680 | 1,13 | ||
| 233 | 6 | 114 | 2610 | 1,29 | ||
| 248 | 5,64 | 107 | 2580 | 1,36 | ||
| 289 | 4,85 | 92 | 2490 | 1,53 | ||
| 323 | 4,34 | 82 | 2430 | 1,67 | ||
| 366 | 3,83 | 73 | 2360 | 1,86 | ||
| 237 | 11,79 | 121 | 2670 | 2 | 2870 | |
| 270 | 10,15 | 104 | 2580 | 2,2 | ||
| 309 | 9,07 | 93 | 2510 | 2,4 | ||
| 349 | 8,01 | 82 | 2430 | 2,5 | ||
| 361 | 7,76 | 79 | 2370 | 2,1 | ||
| 402 | 6,96 | 71 | 2310 | 2,2 | ||
| 467 | 6 | 61 | 2220 | 2,5 | ||
| 496 | 5,64 | 58 | 2190 | 2,7 | ||
| 577 | 4,85 | 50 | 2100 | 3 | ||
| 646 | 4,34 | 44 | 2040 | 3,3 | ||
| 731 | 3,83 | 39 | 1970 | 3,7 | ||
| Двухступенчатые | ||||||
| 4 | 138 | 10,15 | 253 | 1960 | 0,85 | 1400 |
| 154 | 9,07 | 226 | 2350 | 0,91 | ||
| 175 | 8,01 | 200 | 2640 | 0,96 | ||
| 201 | 6,96 | 174 | 2480 | 0,86 | ||
| 233 | 6 | 150 | 2430 | 0,98 | ||
| 248 | 5,64 | 141 | 2410 | 1,04 | ||
| 289 | 4,85 | 121 | 2350 | 1,17 | ||
| 323 | 4,34 | 108 | 2300 | 1,27 | ||
| 366 | 3,83 | 96 | 2250 | 1,42 | ||
| 176 | 16,22 | 215 | 2640 | 1,25 | 2870 | |
| 196 | 14,56 | 195 | 2600 | 1,35 | ||
| 228 | 12,54 | 168 | 2540 | 1,5 | ||
| 242 | 11,79 | 158 | 2510 | 1,55 | ||
| 282 | 10,15 | 136 | 2440 | 1,7 | ||
| 315 | 9,07 | 121 | 2390 | 1,8 | ||
| 357 | 8,01 | 107 | 2320 | 1,9 | ||
| 369 | 7,76 | 104 | 2250 | 1,55 | ||
| 411 | 6,96 | 93 | 2200 | 1,7 | ||
| 477 | 6 | 80 | 2130 | 1,95 | ||
| 507 | 5,64 | 75 | 2100 | 2,1 | ||
| 589 | 4,85 | 65 | 2020 | 2,3 | ||
| 660 | 4,34 | 58 | 1970 | 2,5 | ||
| 746 | 3,83 | 51 | 1910 | 2,8 | ||
| Двухступенчатые | ||||||
| 5,5 | 289 | 4,85 | 166 | 1870 | 0,85 | 1400 |
| 323 | 4,34 | 149 | 2110 | 0,92 | ||
| 366 | 3,83 | 131 | 2080 | 1,03 | ||
| 230 | 12,54 | 230 | 1730 | 1,1 | 2870 | |
| 244 | 11,79 | 215 | 1910 | 1,15 | ||
| 284 | 10,15 | 185 | 2250 | 1,25 | ||
| 318 | 9,07 | 165 | 2220 | 1,35 | ||
| 359 | 8,01 | 146 | 2170 | 1,4 | ||
| 480 | 6 | 109 | 2000 | 1,45 | ||
| 511 | 5,64 | 103 | 1970 | 1,5 | ||
| 593 | 4,85 | 89 | 1920 | 1,7 | ||
| 664 | 4,34 | 79 | 1870 | 1,85 | ||
| 752 | 3,83 | 70 | 1820 | 2,1 | ||


1. Модель редуктора (R-исполнение на лапах, RF-исполнение на фланце).
2. Габарит редуктора (17,27,37,47,57,67,77,87,97,107,137,147,167).
3. Передаточное число.
4. (PAM 28/250)
28- диаметр полого входного вала редуктора (мм),
250- наружный диаметр входного фланца редуктора (мм).
5. Монтажная позиция редуктора (M1, M2, M3, M4, M5, M6).


Z5*- указанный размер ориентировочный и может отличаться от действительного.
| UD-R57 | Исполнение 1 | Исполнение 2 | Исполнение 3 | Исполнение 4 | Исполнение 5 |
| Р, мм | 140 | 160 | 200 | 250 | 300 |
| Z5*, мм | 50 | 55 | 60 | 80 | 90 |

Z5*- указанный размер ориентировочный и может отличаться от действительного.
| UD-R57 | Исполнение 1 | Исполнение 2 | Исполнение 3 | Исполнение 4 | Исполнение 5 |
| Р, мм | 140 | 160 | 200 | 250 | 300 |
| Z5*, мм | 50 | 55 | 60 | 80 | 90 |

Z5*- указанный размер ориентировочный и может отличаться от действительного.
| UD-R57 | Исполнение 1 | Исполнение 2 | Исполнение 3 | Исполнение 4 | Исполнение 5 |
| Р, мм | 140 | 160 | 200 | 250 | 300 |
| Z5*, мм | 50 | 55 | 60 | 80 | 90 |

| Мощность, кВт | Частотавращения выходного вала, об/мин | Передаточное число | Крутящий момент, Нм | Допустимая радиальная нагрузка, Н | Сервис- фактор | Частота вращения эл.двигателя |
| Трехступенчатые | ||||||
| 0,18 | 4,5 | 186,89 | 355 | 7420 | 1,19 | 900 |
| 4,9 | 172,17 | 327 | 7510 | 1,29 | ||
| 5,7 | 147,92 | 281 | 7650 | 1,5 | ||
| 6,6 | 128,77 | 245 | 7740 | 1,73 | ||
| 7 | 120,63 | 229 | 7780 | 1,84 | ||
| 7,5 | 186,89 | 217 | 7770 | 1,95 | 1400 | |
| 8,1 | 172,17 | 200 | 7810 | 2,1 | ||
| 9,5 | 147,92 | 172 | 7870 | 2,5 | ||
| 11 | 128,77 | 150 | 7900 | 2,8 | ||
| 12 | 120,63 | 140 | 7920 | 3 | ||
| 13 | 106,58 | 124 | 7940 | 3,4 | ||
| 14 | 98,99 | 115 | 7950 | 3,7 | ||
| 16 | 89,71 | 104 | 7970 | 4,1 | ||
| Трехступенчатые | ||||||
| 0,25 | 7 | 120,63 | 325 | 7550 | 1,3 | 900 |
| 8 | 106,58 | 287 | 7660 | 1,47 | ||
| 8,6 | 98,99 | 267 | 7710 | 1,58 | ||
| 7,5 | 186,89 | 308 | 7500 | 1,37 | 1400 | |
| 8,1 | 172,17 | 284 | 7590 | 1,49 | ||
| 9,5 | 147,92 | 244 | 7700 | 1,73 | ||
| 11 | 128,77 | 212 | 7780 | 1,99 | ||
| 12 | 120,63 | 199 | 7810 | 2,1 | ||
| 13 | 106,58 | 176 | 7860 | 2,4 | ||
| 14 | 98,99 | 163 | 7880 | 2,6 | ||
| 16 | 89,71 | 148 | 7910 | 2,9 | ||
| 17 | 80,55 | 133 | 7930 | 3,2 | ||
| 20 | 69,23 | 114 | 7960 | 3,7 | ||
| Трехступенчатые | ||||||
| 0,37 | 7,5 | 186,89 | 447 | 6980 | 0,95 | 1400 |
| 8,1 | 172,17 | 411 | 7140 | 1,03 | ||
| 9,5 | 147,92 | 353 | 7390 | 1,2 | ||
| 11 | 128,77 | 308 | 7550 | 1,37 | ||
| 12 | 120,63 | 288 | 7610 | 1,47 | ||
| 13 | 106,58 | 255 | 7700 | 1,66 | ||
| 14 | 98,99 | 237 | 7750 | 1,79 | ||
| 16 | 89,71 | 214 | 7800 | 1,97 | ||
| 17 | 80,55 | 192 | 7840 | 2,2 | ||
| 20 | 69,23 | 165 | 7890 | 2,6 | ||
| 21 | 64,85 | 155 | 7910 | 2,7 | ||
| 24 | 57,29 | 137 | 7760 | 3,1 | ||
| 26 | 53,22 | 127 | 7600 | 3,3 | ||
| 29 | 48,23 | 115 | 7380 | 3,7 | ||
| Двухступенчатые | ||||||
| 0,55 | 52 | 26,31 | 102 | 6060 | 4,4 | 1400 |
| 54 | 24,99 | 97 | 5970 | 4,7 | ||
| 62 | 21,93 | 85 | 5740 | 5,3 | ||
| 73 | 18,6 | 72 | 5460 | 6,3 | ||
| Трехступенчатые | ||||||
| 0,55 | 11 | 120,63 | 465 | 7030 | 0,95 | 1400 |
| 13 | 106,58 | 410 | 7260 | 1,1 | ||
| 14 | 98,99 | 380 | 7370 | 1,2 | ||
| 15 | 89,71 | 345 | 7490 | 1,3 | ||
| 17 | 80,55 | 310 | 7600 | 1,45 | ||
| 20 | 69,23 | 265 | 7710 | 1,7 | ||
| 21 | 64,85 | 250 | 7750 | 1,8 | ||
| 24 | 57,29 | 220 | 7530 | 2 | ||
| 26 | 53,22 | 205 | 7390 | 2,2 | ||
| 28 | 48,23 | 186 | 7190 | 2,4 | ||
| 31 | 43,3 | 167 | 6980 | 2,7 | ||
| 36 | 37,3 | 144 | 6700 | 3,1 | ||
| 39 | 35,07 | 136 | 6580 | 3,3 | ||
| Двухступенчатые | ||||||
| 0,75 | 53 | 26,31 | 130 | 5900 | 3,3 | 1400 |
| 56 | 24,99 | 124 | 5820 | 3,4 | ||
| 64 | 21,93 | 108 | 5610 | 3,9 | ||
| 75 | 18,6 | 92 | 5350 | 4,6 | ||
| Трехступенчатые | ||||||
| 0,75 | 16 | 89,71 | 435 | 7040 | 0,97 | 1400 |
| 17 | 80,55 | 390 | 7240 | 1,08 | ||
| 20 | 69,23 | 335 | 7450 | 1,26 | ||
| 21 | 64,85 | 314 | 7430 | 1,35 | ||
| 24 | 57,29 | 277 | 7220 | 1,52 | ||
| 26 | 53,22 | 258 | 7090 | 1,64 | ||
| 29 | 48,23 | 234 | 6930 | 1,81 | ||
| 32 | 43,3 | 210 | 6740 | 2 | ||
| 37 | 37,3 | 181 | 6490 | 2,3 | ||
| 40 | 35,07 | 170 | 6380 | 2,5 | ||
| 46 | 30,18 | 146 | 6130 | 2,9 | ||
| 52 | 26,97 | 131 | 5940 | 3,2 | ||
| Двухступенчатые | ||||||
| 1,1 | 53 | 26,31 | 186 | 5650 | 2,3 | 1400 |
| 56 | 24,99 | 176 | 5580 | 2,4 | ||
| 64 | 21,93 | 155 | 5400 | 2,7 | ||
| 75 | 18,6 | 131 | 5170 | 3,2 | ||
| 83 | 16,79 | 118 | 5030 | 3,6 | ||
| Трехступенчатые | ||||||
| 1,1 | 20 | 69,23 | 488 | 6990 | 0,87 | 1400 |
| 21 | 64,85 | 457 | 6850 | 0,92 | ||
| 24 | 57,29 | 404 | 6700 | 1,05 | ||
| 26 | 53,22 | 375 | 6610 | 1,13 | ||
| 29 | 48,23 | 340 | 6490 | 1,24 | ||
| 32 | 43,3 | 305 | 6350 | 1,39 | ||
| 37 | 37,3 | 263 | 6140 | 1,61 | ||
| 40 | 35,07 | 247 | 6060 | 1,71 | ||
| 46 | 30,18 | 213 | 5850 | 1,99 | ||
| 52 | 26,97 | 190 | 5690 | 2,2 | ||
| Двухступенчатые | ||||||
| 1,5 | 56 | 24,99 | 245 | 5330 | 1,72 | 1400 |
| 64 | 21,93 | 215 | 5170 | 1,96 | ||
| 75 | 18,6 | 183 | 4980 | 2,3 | ||
| 83 | 16,79 | 165 | 4850 | 2,6 | ||
| 95 | 14,77 | 145 | 4700 | 2,8 | ||
| 100 | 13,95 | 137 | 4630 | 2,9 | ||
| 118 | 11,88 | 117 | 4440 | 3,3 | ||
| Трехступенчатые | ||||||
| 1,5 | 26 | 53,22 | 523 | 5140 | 0,8 | 1400 |
| 29 | 48,23 | 474 | 6010 | 0,9 | ||
| 32 | 43,3 | 425 | 5920 | 1 | ||
| 37 | 37,3 | 366 | 5770 | 1,15 | ||
| 40 | 35,07 | 344 | 5710 | 1,23 | ||
| 46 | 30,18 | 296 | 5540 | 1,43 | ||
| 52 | 26,97 | 265 | 5420 | 1,6 | ||
| Двухступенчатые | ||||||
| 2,2 | 64 | 21,93 | 305 | 4800 | 1,39 | 1400 |
| 75 | 18,6 | 259 | 4660 | 1,64 | ||
| 83 | 16,79 | 234 | 4570 | 1,81 | ||
| 95 | 14,77 | 205 | 4450 | 1,99 | ||
| 100 | 13,95 | 194 | 4390 | 2,1 | ||
| 118 | 11,88 | 165 | 4230 | 2,3 | ||
| 130 | 10,79 | 150 | 4140 | 2,4 | ||
| 150 | 9,35 | 130 | 4000 | 2,7 | ||
| 155 | 9,06 | 126 | 3980 | 2,8 | ||
| 176 | 7,97 | 111 | 3850 | 3 | ||
| Трехступенчатые | ||||||
| 2,2 | 37 | 37,3 | 519 | 4490 | 0,82 | 1400 |
| 40 | 35,07 | 488 | 5110 | 0,87 | ||
| 46 | 30,18 | 420 | 5030 | 1,01 | ||
| 52 | 26,97 | 400 | 4960 | 1,1 | ||
| Двухступенчатые | ||||||
| 2,2 | 104 | 26,31 | 205 | 4370 | 2,2 | 2870 |
| 109 | 24,99 | 192 | 4320 | 2,3 | ||
| 124 | 21,93 | 169 | 4190 | 2,7 | ||
| 147 | 18,6 | 143 | 4020 | 3,1 | ||
| 163 | 16,79 | 129 | 3920 | 3,5 | ||
| 185 | 14,77 | 114 | 3790 | 3,8 | ||
| 196 | 13,95 | 107 | 3740 | 4 | ||
| Двухступенчатые | ||||||
| 3 | 53 | 26,97 | 511 | 4330 | 0,8 | 1400 |
| 64 | 21,93 | 416 | 4380 | 1,02 | ||
| 75 | 18,6 | 353 | 4300 | 1,2 | ||
| 83 | 16,79 | 318 | 4250 | 1,33 | ||
| 95 | 14,77 | 280 | 4160 | 1,46 | ||
| 100 | 13,95 | 265 | 4130 | 1,53 | ||
| 118 | 11,88 | 225 | 4010 | 1,69 | ||
| 130 | 10,79 | 205 | 3940 | 1,79 | ||
| 150 | 9,35 | 177 | 3820 | 2 | ||
| 155 | 9,06 | 172 | 3810 | 2,1 | ||
| 176 | 7,97 | 151 | 3700 | 2,2 | ||
| 186 | 7,53 | 143 | 3650 | 2,3 | ||
| 218 | 6,41 | 122 | 3520 | 2,6 | ||
| 241 | 5,82 | 110 | 3430 | 2,7 | ||
| 277 | 5,05 | 96 | 3310 | 3 | ||
| 319 | 4,39 | 83 | 3190 | 3,2 | ||
| Двухступенчатые | ||||||
| 3 | 128 | 21,93 | 225 | 3950 | 2 | 2870 |
| 151 | 18,6 | 190 | 3820 | 2,4 | ||
| 167 | 16,79 | 172 | 3730 | 2,6 | ||
| 190 | 14,77 | 151 | 3620 | 2,9 | ||
| 201 | 13,95 | 143 | 3570 | 3 | ||
| 236 | 11,88 | 122 | 3440 | 3,3 | ||
| 259 | 10,79 | 110 | 3360 | 3,5 | ||
| Двухступенчатые | ||||||
| 4 | 75 | 18,6 | 464 | 3520 | 0,91 | 1400 |
| 83 | 16,79 | 419 | 3830 | 1,01 | ||
| 95 | 14,77 | 368 | 3800 | 1,11 | ||
| 100 | 13,95 | 348 | 3780 | 1,16 | ||
| 118 | 11,88 | 296 | 3710 | 1,29 | ||
| 130 | 10,79 | 269 | 3660 | 1,36 | ||
| 150 | 9,35 | 233 | 3580 | 1,49 | ||
| 155 | 9,06 | 226 | 3590 | 1,56 | ||
| 176 | 7,97 | 199 | 3500 | 1,68 | ||
| 186 | 7,53 | 188 | 3470 | 1,75 | ||
| 218 | 6,41 | 160 | 3350 | 1,97 | ||
| 241 | 5,82 | 145 | 3280 | 2,1 | ||
| 277 | 5,05 | 126 | 3180 | 2,3 | ||
| 319 | 4,39 | 109 | 3070 | 2,4 | ||
| Двухступенчатые | ||||||
| 5,5 | 95 | 14,77 | 506 | 1730 | 0,81 | 1400 |
| 100 | 13,95 | 478 | 2070 | 0,85 | ||
| 118 | 11,88 | 407 | 2900 | 0,93 | ||
| 130 | 10,79 | 370 | 3270 | 0,99 | ||
| 155 | 9,35 | 321 | 3240 | 1,08 | ||
| 176 | 7,97 | 273 | 3220 | 1,22 | ||
| 186 | 7,53 | 258 | 3200 | 1,27 | ||
| 5,5 | 218 | 6,41 | 220 | 3120 | 1,43 | |
| 241 | 5,82 | 200 | 3080 | 1,51 | ||
| 277 | 5,05 | 173 | ||||

1. Модель редуктора (R-исполнение на лапах, RF-исполнение на фланце).
2. Габарит редуктора (17,27,37,47,57,67,77,87,97,107,137,147,167).
3. Передаточное число.
4. (PAM 28/250)
28- диаметр полого входного вала редуктора (мм),
250- наружный диаметр входного фланца редуктора (мм).
5. Монтажная позиция редуктора (M1, M2, M3, M4, M5, M6).


Z5*- указанный размер ориентировочный и может отличаться от действительного.
| UD-R67 | Исполнение 1 | Исполнение 2 | Исполнение 3 | Исполнение 4 | Исполнение 5 | Исполнение 5 |
| Р, мм | 140 | 160 | 200 | 250 | 300 | 350 |
| Z5*, мм | 50 | 55 | 60 | 80 | 90 | 90 |

Z5*- указанный размер ориентировочный и может отличаться от действительного.
| UD-R67 | Исполнение 1 | Исполнение 2 | Исполнение 3 | Исполнение 4 | Исполнение 5 | Исполнение 5 |
| Р, мм | 140 | 160 | 200 | 250 | 300 | 350 |
| Z5*, мм | 50 | 55 | 60 | 80 | 90 | 90 |

Z5*- указанный размер ориентировочный и может отличаться от действительного.
| UD-R67 | Исполнение 1 | Исполнение 2 | Исполнение 3 | Исполнение 4 | Исполнение 5 | Исполнение 5 |
| Р, мм | 140 | 160 | 200 | 250 | 300 | 350 |
| Z5*, мм | 50 | 55 | 60 | 80 | 90 | 90 |

| Мощность, кВт | Частота вращения выходного вала, об/мин | Передаточное число | Крутящий момент, Нм | Допустимая радиальная нагрузка, Н | Сервис- фактор | Частота вращения эл.двигателя |
| Трехступенчатые | ||||||
| 0,18 | 4,3 | 199,81 | 380 | 9370 | 1,48 | 900 |
| 4,6 | 184,07 | 350 | 6560 | 1,61 | ||
| 5,4 | 158,14 | 301 | 9830 | 1,88 | ||
| 6,2 | 137,67 | 262 | 10000 | 2,2 | ||
| 6,6 | 128,97 | 245 | 10100 | 2,3 | ||
| 7,5 | 113,94 | 217 | 10200 | 2,6 | ||
| 8 | 105,83 | 201 | 10200 | 2,8 | ||
| 8,9 | 95,91 | 182 | 10300 | 3,1 | ||
| 9,9 | 86,11 | 164 | 10300 | 3,4 | ||
| 11 | 74,17 | 141 | 10400 | 4 | ||
| 12 | 69,75 | 133 | 10400 | 4,3 | ||
| 7 | 199,81 | 232 | 10100 | 2,4 | 1400 | |
| 7,6 | 184,07 | 214 | 10100 | 2,6 | ||
| 8,8 | 158,14 | 184 | 10200 | 3,1 | ||
| 10 | 137,67 | 160 | 10300 | 3,5 | ||
| 11 | 128,87 | 150 | 10300 | 3,8 | ||
| 12 | 113,94 | 132 | 10400 | 4,3 | ||
| 13 | 105,83 | 123 | 10400 | 4,6 | ||
| Трехступенчатые | ||||||
| 0,25 | 4,1 | 158,14 | 562 | 8060 | 1 | 700 |
| 4,7 | 137,67 | 489 | 8730 | 1,15 | ||
| 5 | 128,97 | 458 | 8970 | 1,23 | ||
| 5,7 | 113,9 | 405 | 9340 | 1,39 | ||
| 4,3 | 199,81 | 539 | 8190 | 1,05 | 900 | |
| 4,6 | 184,07 | 496 | 8590 | 1,14 | ||
| 5,4 | 158,14 | 426 | 9140 | 1,32 | ||
| 6,2 | 137,67 | 371 | 9500 | 1,52 | ||
| 6,6 | 128,97 | 348 | 9630 | 1,62 | ||
| 7,5 | 113,94 | 307 | 9840 | 1,84 | ||
| 8 | 105,83 | 285 | 9940 | 1,98 | ||
| 7 | 199,81 | 329 | 9540 | 1,71 | 1400 | |
| 7,6 | 184,07 | 304 | 9700 | 1,86 | ||
| 8,8 | 158,14 | 261 | 9930 | 2,2 | ||
| 10 | 137,67 | 227 | 10100 | 2,5 | ||
| 11 | 128,97 | 213 | 10100 | 2,7 | ||
| 12 | 113,94 | 188 | 10200 | 3 | ||
| 13 | 105,83 | 175 | 10300 | 3,2 | ||
| 15 | 95,91 | 158 | 10300 | 3,6 | ||
| 16 | 86,11 | 142 | 10400 | 4 | ||
| Трехступенчатые | ||||||
| 0,37 | 5,4 | 158,14 | 618 | 7300 | 0,91 | 900 |
| 6,2 | 137,67 | 538 | 8210 | 1,05 | ||
| 6,6 | 128,97 | 504 | 8530 | 1,12 | ||
| 7,5 | 113,94 | 445 | 9010 | 1,27 | ||
| 7 | 199,81 | 477 | 8480 | 1,18 | 1400 | |
| 7,6 | 184,07 | 440 | 8820 | 1,28 | ||
| 8,8 | 158,14 | 378 | 9310 | 1,49 | ||
| 10 | 137,67 | 329 | 9620 | 1,71 | ||
| 11 | 128,97 | 308 | 9740 | 1,83 | ||
| 12 | 113,94 | 272 | 9920 | 2,1 | ||
| 13 | 105,83 | 253 | 10000 | 2,2 | ||
| 15 | 95,91 | 229 | 10100 | 2,5 | ||
| 16 | 86,11 | 206 | 10200 | 2,7 | ||
| 19 | 74,17 | 177 | 10300 | 3,2 | ||
| 20 | 69,75 | 167 | 10300 | 3,4 | ||
| 23 | 61,26 | 146 | 10400 | 3,9 | ||
| 25 | 56,89 | 136 | 10400 | 4,1 | ||
| Трехступенчатые | ||||||
| 0,55 | 10 | 137,67 | 489 | 8290 | 1,15 | 1400 |
| 11 | 128,97 | 458 | 8600 | 1,23 | ||
| 12 | 113,94 | 405 | 9060 | 1,39 | ||
| 13 | 105,83 | 376 | 9280 | 1,5 | ||
| 15 | 95,91 | 341 | 9520 | 1,66 | ||
| 16 | 86,11 | 306 | 9730 | 1,84 | ||
| 19 | 74,17 | 263 | 9940 | 2,1 | ||
| 20 | 69,75 | 248 | 10000 | 2,3 | ||
| 23 | 61,26 | 218 | 10100 | 2,6 | ||
| 25 | 56,89 | 202 | 10200 | 2,8 | ||
| Трехступенчатые | ||||||
| 0,75 | 11 | 128,97 | 625 | 4040 | 0,9 | 1400 |
| 12 | 113,94 | 552 | 7660 | 1,02 | ||
| 13 | 105,83 | 513 | 8120 | 1,1 | ||
| 15 | 95,91 | 465 | 8600 | 1,21 | ||
| 16 | 86,11 | 417 | 9010 | 1,35 | ||
| 19 | 74,17 | 359 | 9430 | 1,57 | ||
| 20 | 69,75 | 338 | 9570 | 1,67 | ||
| 23 | 61,26 | 297 | 9800 | 1,9 | ||
| 25 | 56,89 | 276 | 9910 | 2 | ||
| 27 | 51,56 | 250 | 10000 | 2,3 | ||
| 30 | 46,29 | 224 | 10100 | 2,5 | ||
| Двухступенчатые | ||||||
| 1,1 | 50 | 28,13 | 203 | 10200 | 2,5 | 1400 |
| 52 | 26,72 | 192 | 10100 | 2,6 | ||
| 60 | 23,44 | 169 | 9730 | 3,1 | ||
| 70 | 19,89 | 143 | 9270 | 3,9 | ||
| Трехступенчатые | ||||||
| 1,1 | 16 | 86,11 | 607 | 6820 | 0,93 | 1400 |
| 19 | 74,17 | 523 | 8040 | 1,08 | ||
| 20 | 69,75 | 492 | 8370 | 1,15 | ||
| 23 | 61,26 | 432 | 8920 | 1,31 | ||
| 25 | 56,89 | 401 | 9160 | 1,41 | ||
| 27 | 51,56 | 364 | 9420 | 1,55 | ||
| 30 | 46,29 | 326 | 9650 | 1,73 | ||
| 35 | 39,88 | 281 | 9890 | 1,9 | ||
| 37 | 37,5 | 265 | 9970 | 2 | ||
| 43 | 32,27 | 228 | 10100 | 2,2 | ||
| 49 | 28,83 | 203 | 10200 | 2,4 | ||
| Двухступенчатые | ||||||
| 1,5 | 50 | 28,13 | 276 | 9950 | 2 | 1400 |
| 52 | 26,72 | 262 | 9850 | 2,1 | ||
| 60 | 23,44 | 230 | 9500 | 2,4 | ||
| 70 | 19,89 | 195 | 90700 | 2,9 | ||
| 78 | 17,95 | 176 | 8810 | 3,2 | ||
| Трехступенчатые | ||||||
| 1,5 | 23 | 61,26 | 589 | 7280 | 0,96 | 1400 |
| 25 | 56,89 | 547 | 7810 | 1,03 | ||
| 27 | 51,56 | 496 | 8370 | 1,14 | ||
| 30 | 46,29 | 445 | 8830 | 1,27 | ||
| 35 | 39,88 | 384 | 9300 | 1,47 | ||
| 37 | 37,5 | 361 | 9460 | 1,56 | ||
| 43 | 32,27 | 310 | 9850 | 1,82 | ||
| 49 | 28,83 | 277 | 9920 | 2 | ||
| Двухступенчатые | ||||||
| 2,2 | 60 | 23,44 | 326 | 9140 | 1,61 | 1400 |
| 70 | 19,89 | 277 | 8760 | 2 | ||
| 78 | 17,95 | 250 | 8530 | 2,2 | ||
| 89 | 15,79 | 220 | 8240 | 2,4 | ||
| 94 | 14,91 | 207 | 8110 | 2,5 | ||
| 110 | 12,7 | 177 | 7760 | 2,8 | ||
| 121 | 11,54 | 160 | 7560 | 2,9 | ||
| 140 | 10 | 139 | 7250 | 3,2 | ||
| 161 | 8,7 | 121 | 6960 | 3,4 | ||
| 180 | 7,79 | 108 | 6760 | 3,3 | ||
| Трехступенчатые | ||||||
| 2,2 | 36 | 39,88 | 555 | 7630 | 0,98 | 1400 |
| 38 | 37,5 | 522 | 8020 | 1,03 | ||
| 44 | 32,27 | 449 | 8750 | 1,13 | ||
| 49 | 28,83 | 401 | 9140 | 1,22 | ||
| Двухступенчатые | ||||||
| 3 | 60 | 23,44 | 446 | 8730 | 1,18 | 1400 |
| 70 | 19,89 | 377 | 8420 | 1,5 | ||
| 78 | 17,95 | 340 | 8230 | 1,63 | ||
| 89 | 15,79 | 299 | 7980 | 1,76 | ||
| 94 | 14,91 | 283 | 7860 | 1,8 | ||
| 110 | 12,7 | 241 | 7550 | 2 | ||
| 121 | 11,54 | 219 | 7360 | 2,1 | ||
| 140 | 10 | 190 | 7090 | 2,3 | ||
| Двухступенчатые | ||||||
| 4 | 70 | 19,89 | 496 | 7960 | 1,14 | 1400 |
| 78 | 17,95 | 448 | 7800 | 1,24 | ||
| 89 | 15,79 | 394 | 7600 | 1,34 | ||
| 94 | 14,91 | 372 | 7510 | 1,39 | ||
| 110 | 12,7 | 317 | 7240 | 1,54 | ||
| 121 | 11,54 | 288 | 7080 | 1,63 | ||
| 140 | 10 | 249 | 6840 | 1,77 | ||
| 161 | 8,7 | 217 | 6600 | 1,91 | ||
| 180 | 7,79 | 194 | 6440 | 1,84 | ||
| 190 | 7,36 | 184 | 6340 | 1,9 | ||
| 223 | 6,27 | 156 | 6070 | 2 | ||
| 246 | 5,7 | 142 | 5920 | 2,1 | ||
| 284 | 4,93 | 123 | 5680 | 2,2 | ||
| 326 | 4,29 | 107 | 5460 | 2,4 | ||
| Двухступенчатые | ||||||
| 5,5 | 89 | 15,79 | 541 | 6610 | 0,97 | 1400 |
| 94 | 14,91 | 511 | 6900 | 1,01 | ||
| 110 | 12,7 | 435 | 6810 | 1,12 | ||
| 121 | 11,54 | 396 | 6690 | 1,19 | ||
| 140 | 10 | 343 | 6500 | 1,29 | ||
| 161 | 8,7 | 298 | 6310 | 1,39 | ||
| 180 | 7,79 | 267 | 6180 | 1,34 | ||
| 190 | 7,36 | 252 | 6100 | 1,38 | ||
| 223 | 6,27 | 215 | 5860 | 1,44 | ||
| 246 | 5,7 | 195 | 5720 | 1,79 | ||
| 284 | 4,93 | 169 | 5510 | 1,61 | ||
| 326 | 4,29 | 147 | 5310 | 1,73 | ||
| 331 | 8,7 | 159 | 5300 | 2,8 | 3000 | |
| 369 | 7,79 | 142 | 5160 | 2,7 | ||
| 391 | 7,36 | 134 | 5080 | 2,8 | ||
| 460 | 6,27 | 114 | 4860 | 2,9 | ||
| 506 | 5,7 | 104 | 4730 | 3 | ||
| 584 | 4,93 | 90 | 4540 | 3,2 | ||
| 671 | 4,29 | 78 | 4350 | 3,5 | ||
| Двухступенчатые | ||||||
| 7,5 | 110 | 12,7 | 586 | 4240 | 0,83 | 1400 |
| 121 | 11,54 | 532 | 4860 | 0,86 | ||
| 140 | 10 | 461 | 5620 | 0,96 | ||
| 161 | 8,7 | 401 | 5930 | 1,03 | ||
| 180 | 7,79 | 359 | 550 | 0,99 | ||
| 190 | 7,36 | 339 | 5720 | 1,02 | ||
| 223 | 6,27 | 289 | 5600 | 1,07 | ||
| 246 | 5,7 | 263 | 5480 | 1,11 | ||
| 284 | 4,93 | 227 | 5300 | 1,2 | ||
| 326 | 4,29 | 198 | 5130 | 1,28 | ||
Монтажное положение:

1. Модель редуктора (R-исполнение на лапах, RF-исполнение на фланце).
2. Габарит редуктора (17,27,37,47,57,67,77,87,97,107,137,147,167).
3. Передаточное число.
4. (PAM 28/250)
28- диаметр полого входного вала редуктора (мм),
250- наружный диаметр входного фланца редуктора (мм).
5. Монтажная позиция редуктора (M1, M2, M3, M4, M5, M6).


Z5*- указанный размер ориентировочный и может отличаться от действительного.
| UD-R77 | Исполнение 1 | Исполнение 2 | Исполнение 3 | Исполнение 4 | Исполнение 5 | Исполнение 5 |
| Р, мм | 140 | 160 | 200 | 250 | 300 | 350 |
| Z5*, мм | 50 | 55 | 60 | 80 | 90 | 90 |

Z5*- указанный размер ориентировочный и может отличаться от действительного.
| UD-R77 | Исполнение 1 | Исполнение 2 | Исполнение 3 | Исполнение 4 | Исполнение 5 | Исполнение 5 |
| Р, мм | 140 | 160 | 200 | 250 | 300 | 350 |
| Z5*, мм | 50 | 55 | 60 | 80 | 90 | 90 |

Z5*- указанный размер ориентировочный и может отличаться от действительного.
| UD-R77 | Исполнение 1 | Исполнение 2 | Исполнение 3 | Исполнение 4 | Исполнение 5 | Исполнение 5 |
| Р, мм | 140 | 160 | 200 | 250 | 300 | 350 |
| Z5*, мм | 50 | 55 | 60 | 80 | 90 | 90 |

| Мощность, кВт | Частота вращения выходного вала, об/мин | Передаточное число | Крутящий момент, Нм | Допустимая радиальная нагрузка, Н | Сервис- фактор | Частота вращения эл.двигателя |
| Трехступенчатые | ||||||
| 0,18 | 4,5 | 195,24 | 385 | 12500 | 2,1 | 900 |
| 5,2 | 166,59 | 330 | 12700 | 2,5 | ||
| 6 | 145,67 | 290 | 12800 | 2,8 | ||
| 6,3 | 138,39 | 275 | 12900 | 3 | ||
| 7,2 | 121,42 | 240 | 12900 | 3,4 | ||
| 7,2 | 195,24 | 255 | 12900 | 3,2 | 1400 | |
| 8,4 | 166,59 | 215 | 13000 | 4 | ||
| 9,6 | 145,67 | 190 | 13000 | 4,6 | ||
| 10 | 138,39 | 180 | 13000 | 4,8 | ||
| Трехступенчатые | ||||||
| 0,25 | 3,9 | 166,59 | 592 | 11600 | 1,3 | 700 |
| 4,4 | 145,67 | 518 | 12000 | 1,49 | ||
| 4,7 | 138,39 | 492 | 12100 | 1,57 | ||
| 5,3 | 121,42 | 431 | 12400 | 1,79 | ||
| 4,4 | 195,24 | 526 | 11900 | 1,46 | 900 | |
| 5,1 | 166,59 | 449 | 12300 | 1,72 | ||
| 5,8 | 145,67 | 393 | 12500 | 1,96 | ||
| 7,2 | 195,24 | 322 | 12600 | 2,4 | 1400 | |
| 8,4 | 166,59 | 275 | 12800 | 2,8 | ||
| 9,6 | 145,67 | 240 | 12900 | 3,2 | ||
| 10 | 138,39 | 228 | 12900 | 3,4 | ||
| 12 | 121,42 | 200 | 13000 | 3,8 | ||
| Трехступенчатые | ||||||
| 0,37 | 4,4 | 145,67 | 750 | 10500 | 1,03 | 750 |
| 4,7 | 138,39 | 713 | 10800 | 1,08 | ||
| 5,3 | 121,42 | 625 | 11400 | 1,23 | ||
| 5,1 | 166,59 | 651 | 11200 | 1,18 | 1000 | |
| 5,8 | 145,67 | 569 | 11700 | 1,35 | ||
| 6,1 | 138,39 | 541 | 11900 | 1,43 | ||
| 7,2 | 195,24 | 467 | 12100 | 1,65 | 1400 | |
| 8,4 | 166,59 | 398 | 12400 | 1,94 | ||
| 9,6 | 145,67 | 348 | 12600 | 2,2 | ||
| 10 | 138,39 | 331 | 12600 | 2,3 | ||
| 12 | 121,42 | 290 | 12800 | 2,7 | ||
| 14 | 102,99 | 246 | 12900 | 3,1 | ||
| 15 | 92,97 | 222 | 12900 | 3,47 | ||
| Трехступенчатые | ||||||
| 0,55 | 8,4 | 166,59 | 592 | 11300 | 1,3 | 1400 |
| 9,6 | 145,67 | 517 | 11800 | 1,49 | ||
| 10 | 138,39 | 492 | 11900 | 1,57 | ||
| 12 | 121,42 | 431 | 12200 | 1,79 | ||
| 14 | 102,99 | 366 | 12500 | 2,1 | ||
| 15 | 92,97 | 330 | 12600 | 2,3 | ||
| 17 | 81,8 | 291 | 12800 | 2,7 | ||
| 18 | 77,24 | 274 | 12800 | 2,8 | ||
| 21 | 65,77 | 234 | 12900 | 3,3 | ||
| Трехступенчатые | ||||||
| 0,75 | 8,4 | 166,59 | 807 | 9490 | 0,96 | 1400 |
| 9,6 | 145,67 | 706 | 10500 | 1,09 | ||
| 10 | 138,39 | 670 | 10800 | 1,15 | ||
| 12 | 121,42 | 588 | 11400 | 1,31 | ||
| 14 | 102,99 | 499 | 11900 | 1,55 | ||
| 15 | 92,97 | 450 | 12200 | 1,71 | ||
| 17 | 81,8 | 396 | 12400 | 1,95 | ||
| 18 | 77,24 | 375 | 12500 | 2,1 | ||
| 21 | 65,77 | 319 | 12700 | 2,4 | ||
| 24 | 57,68 | 273 | 12800 | 2,8 | ||
| 27 | 52,07 | 247 | 12900 | 3,1 | ||
| 31 | 45,81 | 217 | 12900 | 3,6 | ||
| 32 | 43,26 | 205 | 13000 | 3,8 | ||
| Трехступенчатые | ||||||
| 1,1 | 12 | 121,42 | 856 | 8990 | 0,9 | 1400 |
| 14 | 102,99 | 726 | 10300 | 1,06 | ||
| 15 | 92,97 | 656 | 10900 | 1,18 | ||
| 17 | 81,8 | 577 | 11500 | 1,34 | ||
| 18 | 77,24 | 545 | 11700 | 1,41 | ||
| 21 | 65,77 | 464 | 12100 | 1,66 | ||
| 24 | 57,68 | 398 | 12400 | 1,94 | ||
| 27 | 52,07 | 359 | 12500 | 2,1 | ||
| 31 | 45,81 | 316 | 12700 | 2,4 | ||
| 32 | 43,26 | 298 | 12700 | 2,6 | ||
| 38 | 36,83 | 254 | 12900 | 3 | ||
| 42 | 33,47 | 231 | 12900 | 3,3 | ||
| Двухступенчатые | ||||||
| 1,5 | 60 | 23,37 | 225 | 11800 | 3,4 | 1,5 |
| 65 | 21,43 | 206 | 11500 | 3,7 | ||
| 74 | 18,8 | 181 | 11000 | 4,1 | ||
| Трехступенчатые | ||||||
| 1,5 | 15 | 92,97 | 894 | 8500 | 0,86 | 1400 |
| 17 | 81,8 | 787 | 9820 | 0,98 | ||
| 18 | 77,24 | 743 | 10200 | 1,04 | ||
| 21 | 65,77 | 633 | 11100 | 1,22 | ||
| 24 | 57,68 | 542 | 11600 | 1,42 | ||
| 27 | 52,07 | 490 | 11900 | 1,57 | ||
| 31 | 45,81 | 431 | 12200 | 1,79 | ||
| 32 | 43,26 | 407 | 12300 | 1,9 | ||
| 38 | 36,83 | 346 | 12600 | 2,2 | ||
| 42 | 33,47 | 315 | 12700 | 2,4 | ||
| 48 | 29 | 273 | 12500 | 2,8 | ||
| 55 | 25,23 | 237 | 12000 | 3,1 | ||
| Двухступенчатые | ||||||
| 2,2 | 60 | 23,37 | 325 | 11400 | 2,4 | 1400 |
| 65 | 21,43 | 298 | 11200 | 2,6 | ||
| 74 | 18,8 | 261 | 10800 | 2,8 | ||
| 79 | 17,82 | 248 | 10600 | 3 | ||
| 90 | 15,6 | 217 | 10200 | 3,2 | ||
| 100 | 14,05 | 195 | 9910 | 3,5 | ||
| Трехступенчатые | ||||||
| 2,2 | 21 | 65,77 | 915 | 5470 | 0,8 | 1400 |
| 24 | 57,68 | 784 | 9540 | 1 | ||
| 27 | 52,07 | 708 | 10300 | 1,1 | ||
| 31 | 45,81 | 623 | 11000 | 1,2 | ||
| 32 | 43,26 | 588 | 11300 | 1,31 | ||
| 38 | 36,83 | 501 | 11800 | 1,54 | ||
| 42 | 33,47 | 455 | 12100 | 1,69 | ||
| 48 | 29 | 394 | 12100 | 1,95 | ||
| 55 | 25,23 | 343 | 11700 | 2,1 | ||
| Двухступенчатые | ||||||
| 3 | 60 | 23,37 | 443 | 11100 | 1,74 | 1400 |
| 65 | 21,43 | 406 | 10800 | 1,9 | ||
| 74 | 18,8 | 357 | 10500 | 2,1 | ||
| 79 | 17,82 | 338 | 10300 | 2,2 | ||
| 90 | 15,6 | 296 | 9980 | 2,4 | ||
| 100 | 14,05 | 266 | 9700 | 2,5 | ||
| 114 | 12,33 | 234 | 9350 | 2,8 | ||
| 129 | 10,88 | 206 | 9030 | 3 | ||
| 145 | 9,64 | 183 | 8720 | 3,2 | ||
| 163 | 8,59 | 160 | 8500 | 3,7 | ||
| 181 | 7,74 | 144 | 8240 | 4 | ||
| 206 | 6,79 | 126 | 7920 | 4,3 | ||
| Трехступенчатые | ||||||
| 3 | 31 | 45,81 | 849 | 8670 | 0,91 | 1400 |
| 32 | 43,26 | 802 | 9270 | 0,96 | ||
| 38 | 36,83 | 683 | 10500 | 1,13 | ||
| 42 | 33,47 | 621 | 11000 | 1,24 | ||
| 48 | 29 | 538 | 11600 | 1,43 | ||
| 55 | 25,23 | 468 | 11300 | 1,57 | ||
| Двухступенчатые | ||||||
| 4 | 60 | 23,37 | 583 | 10600 | 0,32 | 1400 |
| 65 | 21,43 | 534 | 10400 | 1,44 | ||
| 74 | 18,8 | 469 | 10100 | 1,56 | ||
| 79 | 17,82 | 444 | 9950 | 1,65 | ||
| 90 | 15,6 | 389 | 9630 | 1,79 | ||
| 100 | 14,05 | 350 | 9380 | 1,93 | ||
| 114 | 12,33 | 307 | 9070 | 2,1 | ||
| 129 | 10,88 | 271 | 8780 | 2,3 | ||
| 145 | 9,64 | 240 | 8500 | 2,5 | ||
| 163 | 8,59 | 210 | 8320 | 2,8 | ||
| 181 | 7,74 | 189 | 8070 | 3 | ||
| 206 | 6,79 | 166 | 7770 | 3,3 | ||
| 234 | 5,99 | 147 | 7490 | 3,5 | ||
| 264 | 5,31 | 130 | 7230 | 3,7 | ||
| Трехступенчатые | ||||||
| 4 | 38 | 36,83 | 898 | 4070 | 0,86 | 1400 |
| 42 | 33,47 | 816 | 9100 | 0,94 | ||
| 48 | 29 | 707 | 10300 | 1,09 | ||
| 55 | 25,23 | 615 | 10800 | 1,19 | ||
| Двухступенчатые | ||||||
| 5,5 | 74 | 18,8 | 645 | 9240 | 1,14 | 1400 |
| 79 | 17,82 | 611 | 9400 | 1,2 | ||
| 90 | 15,6 | 535 | 9150 | 1,3 | ||
| 100 | 14,05 | 482 | 8950 | 1,4 | ||
| 114 | 12,33 | 423 | 8690 | 1,53 | ||
| 129 | 10,88 | 373 | 8440 | 1,66 | ||
| 145 | 9,64 | 331 | 8190 | 1,79 | ||
| 163 | 8,59 | 289 | 8080 | 2,1 | ||
| 181 | 7,74 | 260 | 7860 | 2,2 | ||
| 206 | 6,79 | 228 | 7580 | 2,4 | ||
| 234 | 5,99 | 202 | 7320 | 2,52 | ||
| 264 | 5,31 | 179 | 7070 | 2,68 | ||
| Двухступенчатые | ||||||
| 7,5 | 74 | 18,8 | 867 | 5310 | 0,85 | 1400 |
| 79 | 17,82 | 822 | 5720 | 0,89 | ||
| 90 | 15,6 | 719 | 6610 | 0,97 | ||
| 100 | 14,05 | 648 | 7180 | 1,04 | ||
| 114 | 12,33 | 569 | 7750 | 1,14 | ||
| 129 | 10,88 | 502 | 8010 | 1,24 | ||
| 145 | 9,64 | 445 | 7810 | 1,33 | ||
| 163 | 8,59 | 388 | 7620 | 1,53 | ||
| 181 | 7,74 | 350 | 7590 | 1,64 | ||
| 206 | 6,79 | 307 | 7340 | 1,78 | ||
| 234 | 5,99 | 271 | 7110 | 1,87 | ||
| 264 | 5,31 | 240 | 6890 | 2 | ||
| Двухступенчатые | ||||||
| 11 | 129 | 10,88 | 736 | 4250 | 0,84 | 1400 |
| 145 | 9,64 | 652 | 5000 | 0,91 | ||
| 181 | 7,74 | 513 | 4630 | 1,12 | ||
| 206 | 6,79 | 450 | 5250 | 1,21 | ||
| 234 | 5,99 | 398 | 5720 | 1,28 | ||
| 264 | 5,31 | 352 | 6090 | 1,36 | ||


1. Модель редуктора (R-исполнение на лапах, RF-исполнение на фланце).
2. Габарит редуктора (17,27,37,47,57,67,77,87,97,107,137,147,167).
3. Передаточное число.
4. (PAM 28/250)
28- диаметр полого входного вала редуктора (мм),
250- наружный диаметр входного фланца редуктора (мм).
5. Монтажная позиция редуктора (M1, M2, M3, M4, M5, M6).


Z5*- указанный размер ориентировочный и может отличаться от действительного.
| UD-R87 | Исполнение 1 | Исполнение 2 | Исполнение 3 | Исполнение 4 |
| Р, мм | 200 | 250 | 300 | 350 |
| Z5*, мм | 60 | 80 | 90 | 125 |

Z5*- указанный размер ориентировочный и может отличаться от действительного.
| UD-R87 | Исполнение 1 | Исполнение 2 | Исполнение 3 | Исполнение 4 |
| Р, мм | 200 | 250 | 300 | 350 |
| Z5*, мм | 60 | 80 | 90 | 125 |

Z5*- указанный размер ориентировочный и может отличаться от действительного.
| UD-R87 | Исполнение 1 | Исполнение 2 | Исполнение 3 | Исполнение 4 |
| Р, мм | 200 | 250 | 300 | 350 |
| Z5*, мм | 60 | 80 | 90 | 125 |

| Мощность, кВт | Частота вращения выходного вала, об/мин | Передаточное число | Крутящий момент, Нм | Допустимая радиальная нагрузка, Н | Сервис- фактор | Частота вращения эл.двигателя |
| Трехступенчатые | ||||||
| 0,25 | 2,6 | 246,54 | 876 | 20000 | 1,66 | 700 |
| 3 | 216,54 | 769 | 20000 | 1,89 | ||
| 3,1 | 205,71 | 731 | 20000 | 1,99 | ||
| 3,5 | 181,77 | 646 | 20000 | 2,3 | ||
| Трехступенчатые | ||||||
| 0,37 | 3 | 216,54 | 1115 | 19300 | 1,31 | 700 |
| 3,1 | 205,71 | 1059 | 19600 | 1,38 | ||
| 3,5 | 181,77 | 936 | 20000 | 1,6 | ||
| 3,4 | 246,54 | 963 | 20000 | 1,51 | 900 | |
| 3,9 | 216,54 | 846 | 20000 | 1,72 | ||
| 4,1 | 205,71 | 804 | 20000 | 1,81 | ||
| 4,7 | 181,77 | 710 | 20000 | 2,1 | ||
| 5,5 | 155,34 | 607 | 20000 | 2,4 | ||
| 6 | 142,41 | 556 | 20000 | 2,6 | ||
| Трехступенчатые | ||||||
| 0,55 | 3,4 | 246,54 | 1375 | 17700 | 1,06 | 900 |
| 3,9 | 216,54 | 1208 | 18700 | 1,21 | ||
| 4,1 | 205,71 | 1148 | 19000 | 1,27 | ||
| 4,7 | 181,77 | 1014 | 19600 | 1,44 | ||
| 5,5 | 155,34 | 867 | 20000 | 1,68 | ||
| 5,7 | 246,54 | 876 | 20000 | 1,66 | 1400 | |
| 6,5 | 216,54 | 769 | 20000 | 1,89 | ||
| 6,8 | 205,71 | 731 | 20000 | 2 | ||
| 7,7 | 181,77 | 646 | 20000 | 2,3 | ||
| 9 | 155,34 | 552 | 20000 | 2,6 | ||
| 9,8 | 142,41 | 506 | 20000 | 2,9 | ||
| 11 | 124,97 | 444 | 20000 | 3,3 | ||
| 12 | 118,43 | 421 | 20000 | 3,5 | ||
| 14 | 103,65 | 368 | 20000 | 4 | ||
| Трехступенчатые | ||||||
| 0,75 | 3,9 | 216,54 | 1602 | 15600 | 0,91 | 900 |
| 4,1 | 205,71 | 1522 | 16300 | 0,96 | ||
| 4,7 | 181,77 | 1345 | 17600 | 1,08 | ||
| 5,5 | 155,34 | 1149 | 18800 | 1,27 | ||
| 5,9 | 142,41 | 1054 | 19300 | 1,38 | ||
| 5,7 | 246,54 | 1194 | 18600 | 1,22 | 1400 | |
| 6,5 | 216,54 | 1049 | 19300 | 1,39 | ||
| 6,8 | 205,71 | 996 | 19600 | 1,46 | ||
| 7,7 | 181,77 | 880 | 20000 | 1,65 | ||
| 9 | 155,34 | 752 | 20000 | 1,94 | ||
| 9,8 | 142,41 | 690 | 20000 | 2,1 | ||
| 11 | 124,97 | 605 | 20000 | 2,4 | ||
| 12 | 118,43 | 574 | 20000 | 2,5 | ||
| 14 | 103,65 | 502 | 20000 | 2,9 | ||
| 15 | 93,38 | 452 | 20000 | 3,2 | ||
| Трехступенчатые | ||||||
| 1,1 | 6,5 | 216,54 | 1527 | 16400 | 0,95 | 1400 |
| 6,8 | 205,71 | 1451 | 17000 | 1 | ||
| 7,7 | 181,77 | 1282 | 18100 | 1,14 | ||
| 9 | 155,34 | 1096 | 19100 | 1,33 | ||
| 9,8 | 142,41 | 1004 | 19600 | 1,45 | ||
| 11 | 124,97 | 881 | 20000 | 1,65 | ||
| 12 | 118,43 | 835 | 20000 | 1,74 | ||
| 14 | 103,65 | 731 | 20000 | 1,99 | ||
| 15 | 93,38 | 659 | 20000 | 2,2 | ||
| 17 | 81,92 | 578 | 20000 | 2,5 | ||
| 19 | 72,57 | 510 | 20000 | 2,9 | ||
| 22 | 63,68 | 448 | 20000 | 3,3 | ||
| 23 | 60,35 | 424 | 20000 | 3,4 | ||
| 27 | 52,82 | 372 | 20000 | 3,9 | ||
| Трехступенчатые | ||||||
| 1,5 | 7,7 | 181,77 | 1748 | 11400 | 0,83 | 1400 |
| 9 | 155,34 | 1494 | 16700 | 0,98 | ||
| 9,8 | 142,41 | 1370 | 17600 | 1,06 | ||
| 11 | 124,97 | 1202 | 18600 | 1,21 | ||
| 12 | 118,43 | 1139 | 19000 | 1,28 | ||
| 14 | 103,65 | 997 | 19600 | 1,46 | ||
| 15 | 93,38 | 898 | 20000 | 1,62 | ||
| 17 | 81,92 | 788 | 20000 | 1,85 | ||
| 19 | 72,57 | 696 | 20000 | 2,1 | ||
| 22 | 63,68 | 611 | 20000 | 2,4 | ||
| 23 | 60,35 | 579 | 20000 | 2,5 | ||
| 27 | 52,82 | 507 | 20000 | 2,9 | ||
| 29 | 47,58 | 456 | 20000 | 3,2 | ||
| 34 | 41,74 | 400 | 20000 | 3,6 | ||
| 38 | 36,84 | 353 | 19600 | 4,1 | ||
| Двухступенчатые | ||||||
| 2,2 | 41 | 34,4 | 478 | 18800 | 3 | 1400 |
| 45 | 31,4 | 434 | 18300 | 3,4 | ||
| 50 | 27,8 | 387 | 17700 | 3,8 | ||
| 60 | 23,4 | 325 | 16800 | 4,5 | ||
| 65 | 2151 | 299 | 16400 | 4,7 | ||
| Трехступенчатые | ||||||
| 2,2 | 11 | 124,97 | 1738 | 10100 | 0,84 | 1400 |
| 12 | 118,43 | 1647 | 15200 | 0,88 | ||
| 14 | 103,65 | 1442 | 17000 | 1,01 | ||
| 15 | 93,38 | 1299 | 17900 | 1,12 | ||
| 17 | 81,92 | 1139 | 1890 | 1,28 | ||
| 19 | 72,57 | 1007 | 19500 | 1,45 | ||
| 22 | 63,68 | 883 | 20000 | 1,65 | ||
| 23 | 60,35 | 837 | 20000 | 1,74 | ||
| 27 | 52,82 | 733 | 20000 | 1,99 | ||
| 29 | 47,58 | 660 | 20000 | 2,2 | ||
| 34 | 41,74 | 579 | 19900 | 2,5 | ||
| 38 | 36,84 | 511 | 19200 | 2,9 | ||
| 43 | 32,66 | 453 | 18500 | 3,2 | ||
| Двухступенчатые | ||||||
| 3 | 41 | 34,4 | 651 | 18400 | 2,2 | 1400 |
| 45 | 31,4 | 592 | 17900 | 2,5 | ||
| 50 | 27,8 | 528 | 17400 | 2,8 | ||
| 60 | 23,4 | 444 | 16500 | 3,3 | ||
| 65 | 21,51 | 408 | 16100 | 3,5 | ||
| 73 | 19,1 | 362 | 15600 | 3,6 | ||
| 82 | 17,08 | 324 | 15100 | 4 | ||
| 91 | 15,35 | 291 | 14600 | 4,3 | ||
| Трехступенчатые | ||||||
| 3 | 15 | 93,38 | 1771 | 13630 | 0,82 | 1400 |
| 17 | 81,92 | 1554 | 16000 | 0,94 | ||
| 19 | 72,57 | 1373 | 17400 | 1,06 | ||
| 22 | 63,68 | 1204 | 18400 | 1,21 | ||
| 23 | 60,35 | 1141 | 18800 | 1,28 | ||
| 27 | 52,82 | 999 | 19500 | 1,46 | ||
| 29 | 47,58 | 900 | 19900 | 1,62 | ||
| 34 | 41,74 | 790 | 19400 | 1,85 | ||
| 38 | 36,84 | 697 | 18700 | 2,1 | ||
| 43 | 32,66 | 618 | 18100 | 2,4 | ||
| 50 | 27,88 | 527 | 17400 | 2,8 | ||
| Двухступенчатые | ||||||
| 4 | 41 | 34,4 | 856 | 17600 | 1,7 | 1400 |
| 45 | 31,4 | 779 | 17400 | 1,87 | ||
| 50 | 27,8 | 694 | 16800 | 2,1 | ||
| 60 | 23,4 | 584 | 16100 | 2,5 | ||
| 65 | 2151 | 536 | 15700 | 2,7 | ||
| 73 | 19,1 | 476 | 15200 | 3,1 | ||
| 82 | 17,08 | 426 | 14700 | 3,1 | ||
| 91 | 15,35 | 383 | 14300 | 3,3 | ||
| 105 | 13,33 | 332 | 13700 | 3,6 | ||
| 117 | 11,93 | 297 | 13300 | 3,9 | ||
| Трехступенчатые | ||||||
| 4 | 22 | 63,68 | 1583 | 13300 | 0,92 | 1500 |
| 23 | 60,35 | 1501 | 13900 | 0,97 | ||
| 27 | 52,82 | 1313 | 15200 | 1,11 | ||
| 29 | 47,58 | 1183 | 16000 | 1,23 | ||
| 34 | 41,74 | 1038 | 16800 | 1,4 | ||
| 38 | 36,84 | 916 | 17400 | 1,59 | ||
| 43 | 32,66 | 812 | 17500 | 1,79 | ||
| 50 | 27,88 | 693 | 16800 | 2,1 | ||
| Двухступенчатые | ||||||
| 5,5 | 60 | 23,4 | 802 | 15500 | 1,82 | 1400 |
| 65 | 21,51 | 738 | 15200 | 2 | ||
| 73 | 19,1 | 655 | 14700 | 2,1 | ||
| 82 | 17,08 | 586 | 14300 | 2,2 | ||
| 91 | 15,35 | 526 | 13900 | 2,4 | ||
| 105 | 13,33 | 457 | 13400 | 2,6 | ||
| 117 | 11,93 | 409 | 13000 | 2,8 | ||
| 141 | 9,9 | 339 | 12300 | 3,3 | ||
| 153 | 9,14 | 317 | 12200 | 3,6 | ||
| 170 | 8,22 | 285 | 11800 | 3,8 | ||
| 196 | 7,13 | 248 | 11300 | 4,1 | ||
| Трехступенчатые | ||||||
| 5,5 | 29 | 47,58 | 1627 | 15400 | 0,9 | 1400 |
| 34 | 41,74 | 1427 | 17000 | 1,02 | ||
| 38 | 36,84 | 1259 | 17200 | 1,16 | ||
| 43 | 32,66 | 1117 | 16700 | 1,3 | ||
| 50 | 27,88 | 954 | 16100 | 1,53 | ||
| Двухступенчатые | ||||||
| 7,5 | 50 | 27,8 | 1284 | 15200 | 1,13 | 1400 |
| 60 | 23,4 | 1079 | 14700 | 1,35 | ||
| 65 | 21,51 | 992 | 14500 | 1,42 | ||
| 73 | 19,1 | 881 | 14100 | 1,54 | ||
| 82 | 17,08 | 788 | 13700 | 1,66 | ||
| 91 | 15,35 | 708 | 12500 | 1,78 | ||
| 105 | 13,33 | 615 | 12900 | 1,96 | ||
| 117 | 11,93 | 550 | 12600 | 2,1 | ||
| 141 | 9,9 | 457 | 12000 | 2,4 | ||
| 153 | 9,14 | 427 | 11900 | 2,7 | ||
| 170 | 8,22 | 384 | 11600 | 2,8 | ||
| 196 | 7,13 | 333 | 11100 | 3 | ||
| 218 | 6,39 | 298 | 10800 | 3,2 | ||
| 254 | 5,3 | 247 | 10200 | 3,5 | ||
| Трехступенчатые | ||||||
| 7,5 | 38 | 36,84 | 1694 | 11500 | 0,86 | 1400 |
| 43 | 32,66 | 1502 | 15700 | 0,97 | ||
| 50 | 27,88 | 1282 | 15200 | 1,1 | ||
| Двухступенчатые | ||||||
| 11 | 65 | 21,51 | 1455 | 13200 | 0,97 | 1400 |
| 73 | 19,1 | 1292 | 13000 | 1,05 | ||
| 82 | 17,08 | 1155 | 12800 | 1,13 | ||
| 91 | 15,35 | 1038 | 12500 | 1,21 | ||
| 105 | 13,33 | 902 | 12200 | 1,33 | ||
| 117 | 11,93 | 807 | 11900 | 1,43 | ||
| 141 | 9,9 | 670 | 11400 | 1,66 | ||
| 153 | 9,14 | 626 | 11500 | 1,82 | ||
| 170 | 8,22 | 563 | 11200 | 1,94 | ||
| 196 | 7,13 | 488 | 10800 | 2,1 | ||
| 218 | 6,39 | 438 | 10400 | 2,2 | ||
| 254 | 5,3 | 363 | 9910 | 2,4 | ||
| Двухступенчатые | ||||||
| 15 | 82 | 17,08 | 1575 | 11600 | 1,13 | 1400 |
| 91 | 15,35 | 1416 | 11500 | 0,89 | ||
| 105 | 13,33 | 1229 | 11300 | 0,98 | ||
| 117 | 11,93 | 1100 | 11100 | 1,05 | ||
| 141 | 9,9 | 913 | 10700 | 1,21 | ||
| 153 | 9,14 | 853 | 11000 | 1,33 | ||
| 170 | 8,22 | 767 | 10700 | 1,42 | ||
| 196 | 7,13 | 666 | 10300 | 1,51 | ||
| 218 | 6,39 | 597 | 10100 | 1,61 | ||
| 254 | 5,3 | 494 | 9600 | 1,73 | ||
| Двухступенчатые | ||||||
| 18,5 | 105 | 13,33 | 1516 | 10600 | 0,8 | 1400 |
| 117 | 11,93 | 1357 | 10400 | 0,85 | ||
| 141 | 9,9 | 1126 | 10200 | 0,98 | ||
| 153 | 9,14 | 1052 | 10600 | 1,08 | ||
| 170 | 8,22 | 946 | 10300 | 1,15 | ||
| 196 | 7,13 | 821 | 10000 | 1,22 | ||
| 218 | 6,39 | 736 | 9770 | 1,3 | ||
| 254 | 5,3 | 610 | 9350 | 1,4 | ||
| Двухступенчатые | ||||||
| 22 | 141 | 9,9 | 1339 | 9640 | 0,83 | 1400 |
| 153 | 9,14 | 1251 | 10100 | 0,91 | ||
| 170 | 8,22 | 1125 | 9960 | 0,97 | ||
| 196 | 7,13 | 977 | 9700 | 1,03 | ||
| 218 | 6,39 | 875 | 9490 | 1,1 | ||
| 254 | 5,3 | 725 | 9110 | 1,18 | ||


1. Модель редуктора (R-исполнение на лапах, RF-исполнение на фланце).
2. Габарит редуктора (17,27,37,47,57,67,77,87,97,107,137,147,167).
3. Передаточное число.
4. (PAM 28/250)
28- диаметр полого входного вала редуктора (мм),
250- наружный диаметр входного фланца редуктора (мм).
5. Монтажная позиция редуктора (M1, M2, M3, M4, M5, M6).

Размеры K2, B, d1, u1, t1 по требованию Заказчика

Z5*- указанный размер ориентировочный и может отличаться от действительного.
| UD-R97 | Исполнение 1 | Исполнение 2 | Исполнение 3 | Исполнение 4 | Исполнение 5 |
| Р, мм | 250 | 300 | 350 | 400 | 450 |
| Z5*, мм | 80 | 90 | 125 | 145 | 160 |

Z5*- указанный размер ориентировочный и может отличаться от действительного.
| UD-R97 | Исполнение 1 | Исполнение 2 | Исполнение 3 | Исполнение 4 | Исполнение 5 |
| Р, мм | 250 | 300 | 350 | 400 | 450 |
| Z5*, мм | 80 | 90 | 125 | 145 | 160 |

| Мощность, кВт | Частота вращения выходного вала, об/мин | Передаточное число | Крутящий момент, Нм | Допустимая радиальная нагрузка, Н | Сервис- фактор | Частота вращения эл.двигателя |
| Трехступенчатые | ||||||
| 0,25 | 2,2 | 289,74 | 1029 | 28200 | 2,7 | 700 |
| 2,5 | 255,71 | 913 | 28300 | 3,1 | ||
| 2,7 | 241,25 | 856 | 28400 | 3,3 | ||
| 3 | 216,28 | 767 | 28400 | 3,7 | ||
| Трехступенчатые | ||||||
| 2,5 | 255,71 | 1323 | 27900 | 2,1 | ||
| 2,7 | 241,25 | 1240 | 28000 | 2,3 | ||
| 3 | 216,28 | 1112 | 28100 | 2,5 | ||
| 3,5 | 186,3 | 958 | 28300 | 2,9 | ||
| 3,1 | 289,74 | 1132 | 28100 | 2,5 | ||
| 3,5 | 255,71 | 1004 | 28200 | 2,8 | ||
| 3,7 | 241,25 | 941 | 28300 | 3 | ||
| 4,2 | 216,28 | 844 | 28400 | 3,3 | ||
| Трехступенчатые | ||||||
| 0,55 | 2,5 | 255,71 | 1893 | 26500 | 1,5 | 700 |
| 2,7 | 241,25 | 1775 | 26900 | 1,59 | ||
| 3 | 216,28 | 1591 | 27400 | 1,77 | ||
| 3,1 | 289,74 | 1682 | 27400 | 1,68 | 900 | |
| 3,5 | 255,71 | 1492 | 27700 | 1,9 | ||
| 3,7 | 241,25 | 1399 | 27800 | 2 | ||
| 4,2 | 216,28 | 1254 | 28000 | 2,2 | ||
| 4,8 | 289,74 | 1029 | 28100 | 2,7 | 1400 | |
| 5,5 | 255,71 | 912 | 28200 | 3,1 | ||
| 5,8 | 241,25 | 855 | 28300 | 3,3 | ||
| 6,5 | 216,28 | 767 | 28400 | 3,7 | ||
| Трехступенчатые | ||||||
| 0,75 | 3 | 216,28 | 2138 | 25300 | 1,32 | 700 |
| 3,5 | 186,3 | 1841 | 26600 | 1,53 | ||
| 4 | 170,02 | 1674 | 27200 | 1,68 | ||
| 3,5 | 255,71 | 1901 | 26200 | 1,49 | 900 | |
| 3,7 | 241,25 | 1782 | 26700 | 1,58 | ||
| 4,2 | 216,28 | 1598 | 27300 | 1,76 | ||
| 4,8 | 289,74 | 1403 | 27600 | 2 | 1400 | |
| 5,5 | 255,71 | 1244 | 27900 | 2,3 | ||
| 5,8 | 241,25 | 1167 | 28000 | 2,4 | ||
| 6,5 | 216,28 | 1046 | 28100 | 2,7 | ||
| 7,5 | 186,3 | 901 | 28300 | 3,1 | ||
| 8,2 | 170,02 | 819 | 28300 | 3,4 | ||
| Трехступенчатые | ||||||
| 1,1 | 3,5 | 255,71 | 2788 | 21500 | 1,02 | 900 |
| 3,7 | 241,25 | 2613 | 22600 | 1,08 | ||
| 4,2 | 216,28 | 2343 | 24200 | 1,2 | ||
| 4,9 | 186,3 | 2018 | 25900 | 1,39 | ||
| 5,5 | 255,71 | 1812 | 26700 | 1,56 | 1400 | |
| 5,8 | 241,25 | 1699 | 27100 | 1,66 | ||
| 6,5 | 216,28 | 1523 | 27500 | 1,85 | ||
| 7,5 | 186,3 | 1312 | 27800 | 2,1 | ||
| 8,2 | 170,02 | 1192 | 27900 | 2,4 | ||
| 9,3 | 150,78 | 1064 | 28100 | 2,7 | ||
| 11 | 126,75 | 894 | 28300 | 3,2 | ||
| 12 | 116,48 | 822 | 28300 | 3,4 | ||
| Трехступенчатые | ||||||
| 1,5 | 5,5 | 255,71 | 2417 | 23500 | 1,14 | 1400 |
| 5,8 | 241,25 | 2316 | 24300 | 1,22 | ||
| 6,5 | 216,28 | 2077 | 25600 | 1,36 | ||
| 7,5 | 186,3 | 1789 | 26800 | 1,58 | ||
| 8,2 | 170,02 | 1626 | 27300 | 1,73 | ||
| 9,3 | 150,78 | 1450 | 27600 | 1,94 | ||
| 11 | 126,75 | 1219 | 27900 | 2,3 | ||
| 12 | 116,48 | 1120 | 28000 | 2,5 | ||
| 14 | 103,44 | 995 | 28200 | 2,8 | ||
| 15 | 92,48 | 889 | 28300 | 3,2 | ||
| Трехступенчатые | ||||||
| 2,2 | 6,5 | 216,28 | 3003 | 17030 | 0,94 | 1400 |
| 7,5 | 186,3 | 2586 | 22500 | 1,09 | ||
| 8,2 | 170,02 | 2351 | 23900 | 1,2 | ||
| 9,3 | 150,78 | 2097 | 25300 | 1,34 | ||
| 11 | 126,75 | 1763 | 26800 | 1,6 | ||
| 12 | 116,48 | 1620 | 27300 | 1,74 | ||
| 14 | 103,44 | 1439 | 27600 | 1,96 | ||
| 15 | 92,48 | 1286 | 27800 | 2,2 | ||
| 17 | 83,15 | 1156 | 28000 | 2,4 | ||
| 19 | 72,17 | 1004 | 28200 | 2,8 | ||
| 21 | 65,21 | 906 | 27700 | 3,1 | ||
| 23 | 59,92 | 832 | 27000 | 3,4 | ||
| 26 | 53,21 | 739 | 26100 | 3,8 | ||
| 29 | 47,58 | 661 | 25300 | 4,3 | ||
| Трехступенчатые | ||||||
| 3 | 9,3 | 150,78 | 2860 | 16200 | 0,99 | 1400 |
| 11 | 126,75 | 2404 | 23600 | 1,17 | ||
| 12 | 116,48 | 2209 | 24700 | 1,28 | ||
| 14 | 103,44 | 1962 | 25900 | 1,44 | ||
| 15 | 92,48 | 1754 | 26800 | 1,61 | ||
| 17 | 83,15 | 1577 | 27300 | 1,79 | ||
| 19 | 72,17 | 1369 | 27700 | 2,1 | ||
| 21 | 65,21 | 1235 | 27000 | 2,3 | ||
| 23 | 59,92 | 1135 | 26400 | 2,5 | ||
| 26 | 53,21 | 1008 | 25600 | 2,8 | ||
| 29 | 47,58 | 901 | 24800 | 3,1 | ||
| 33 | 42,78 | 810 | 24000 | 3,5 | ||
| 38 | 37,13 | 703 | 23100 | 4 | ||
| 42 | 33,25 | 630 | 22400 | 4,3 | ||
| Двухступенчатые | ||||||
| 4 | 44 | 32,05 | 803 | 21600 | 3 | 1400 |
| 51 | 27,19 | 669 | 20600 | 3,6 | ||
| 56 | 25,03 | 624 | 20100 | 4,3 | ||
| 63 | 22,37 | 558 | 19500 | 4,6 | ||
| 70 | 20,14 | 502 | 18900 | 4,9 | ||
| Трехступенчатые | ||||||
| 4 | 12 | 116,48 | 2905 | 13800 | 0,97 | 1400 |
| 14 | 103,44 | 2579 | 22400 | 1,09 | ||
| 15 | 92,48 | 2306 | 24100 | 1,22 | ||
| 17 | 83,15 | 2073 | 25400 | 1,36 | ||
| 19 | 72,17 | 1800 | 26600 | 1,67 | ||
| 21 | 65,21 | 1624 | 26000 | 1,74 | ||
| 23 | 59,92 | 1492 | 25500 | 1,89 | ||
| 26 | 53,21 | 1325 | 24700 | 2,1 | ||
| 29 | 47,58 | 1185 | 24000 | 2,4 | ||
| 33 | 42,78 | 1065 | 23400 | 2,6 | ||
| 38 | 37,13 | 925 | 22500 | 3 | ||
| 42 | 33,25 | 928 | 21800 | 3,3 | ||
| Двухступенчатые | ||||||
| 5,5 | 44 | 32,05 | 1105 | 20900 | 2,2 | 1400 |
| 51 | 27,19 | 920 | 20000 | 2,6 | ||
| 56 | 25,03 | 858 | 19600 | 3,1 | ||
| 63 | 22,37 | 767 | 19000 | 3,3 | ||
| 70 | 20,14 | 691 | 18400 | 3,6 | ||
| 77 | 18,24 | 625 | 17900 | 3,8 | ||
| 87 | 16,17 | 554 | 17300 | 4,1 | ||
| Трехступенчатые | ||||||
| 5,5 | 17 | 83,15 | 2851 | 17600 | 0,99 | 1400 |
| 19 | 72,17 | 2475 | 21800 | 1,14 | ||
| 21 | 65,21 | 2233 | 24600 | 1,26 | ||
| 23 | 59,92 | 2052 | 24200 | 1,37 | ||
| 26 | 53,21 | 1822 | 23600 | 1,55 | ||
| 29 | 47,58 | 1629 | 23000 | 1,73 | ||
| 33 | 42,78 | 1465 | 22500 | 1,93 | ||
| 38 | 37,13 | 1271 | 21700 | 2,2 | ||
| 42 | 33,25 | 1138 | 21100 | 2,4 | ||
| 51 | 27,58 | 944 | 20100 | 2,7 | ||
| Двухступенчатые | ||||||
| 7,5 | 44 | 32,05 | 1486 | 20000 | 1,72 | 1400 |
| 51 | 27,19 | 1238 | 19300 | 1,94 | ||
| 56 | 25,03 | 1154 | 18900 | 2,3 | ||
| 63 | 22,37 | 1032 | 18400 | 2,48 | ||
| 70 | 20,14 | 929 | 17900 | 2,64 | ||
| 77 | 18,24 | 841 | 17500 | 2,79 | ||
| Трехступенчатые | ||||||
| 7,5 | 23 | 59,92 | 2760 | 19700 | 1,02 | 1400 |
| 26 | 53,21 | 2451 | 22200 | 1,15 | ||
| 29 | 47,58 | 2191 | 21800 | 1,29 | ||
| 33 | 42,78 | 1970 | 21300 | 1,43 | ||
| 38 | 37,13 | 1710 | 20700 | 1,65 | ||
| 42 | 33,25 | 1531 | 20200 | 1,77 | ||
| 51 | 27,58 | 1270 | 19400 | 1,98 | ||
| Двухступенчатые | ||||||
| 11 | 56 | 25,03 | 1693 | 17700 | 1,57 | 1400 |
| 63 | 22,37 | 1513 | 17300 | 1,69 | ||
| 70 | 20,14 | 1362 | 16900 | 1,8 | ||
| 77 | 18,24 | 1234 | 16600 | 1,9 | ||
| 87 | 16,17 | 1094 | 16100 | 2,1 | ||
| 96 | 14,62 | 989 | 15700 | 2,2 | ||
| 113 | 12,39 | 838 | 15100 | 2,5 | ||
| 129 | 10,83 | 732 | 14600 | 2,7 | ||
| 151 | 9,29 | 626 | 14300 | 3 | ||
| 167 | 8,39 | 566 | 13900 | 3,4 | ||
| 197 | 7,12 | 480 | 13200 | 3,9 | ||
| 225 | 6,21 | 419 | 12700 | 4,2 | ||
| Трехступенчатые | ||||||
| 11 | 33 | 42,78 | 2889 | 14500 | 0,98 | 1400 |
| 38 | 37,13 | 2508 | 18900 | 1,12 | ||
| 42 | 33,25 | 2245 | 18600 | 1,21 | ||
| 51 | 27,58 | 1863 | 18000 | 1,35 | ||
| Двухступенчатые | ||||||
| 15 | 51 | 27,58 | 2710 | 16500 | 1,1 | 1400 |
| 56 | 25,03 | 2309 | 16300 | 1,15 | ||
| 63 | 22,37 | 2063 | 16100 | 1,24 | ||
| 70 | 20,14 | 1858 | 15800 | 1,32 | ||
| 77 | 18,24 | 1682 | 15600 | 1,4 | ||
| 87 | 16,17 | 1491 | 15200 | 1,51 | ||
| 96 | 14,62 | 1348 | 14900 | 1,6 | ||
| 113 | 12,39 | 1143 | 14400 | 1,8 | ||
| 129 | 10,83 | 999 | 14000 | 2 | ||
| 151 | 9,29 | 854 | 13800 | 2,4 | ||
| 167 | 8,39 | 772 | 13400 | 2,5 | ||
| 197 | 7,12 | 654 | 12800 | |||
| 225 | 6,21 | 572 | 12400 | 3,1 | ||
| Двухступенчатые | ||||||
| 18,5 | 70 | 20,14 | 2291 | 14900 | 1,07 | 1400 |
| 77 | 18,24 | 2075 | 14700 | 1,13 | ||
| 87 | 16,17 | 1839 | 14500 | 1,23 | ||
| 96 | 14,62 | 1663 | 14200 | 1,3 | ||
| 113 | 12,39 | 1409 | 13800 | 1,46 | ||
| 129 | 10,83 | 1232 | 13500 | 1,59 | ||
| 151 | 9,29 | 1053 | 13400 | 1,81 | ||
| 167 | 8,39 | 952 | 13100 | 2 | ||
| 197 | 7,12 | 806 | 12600 | 2,3 | ||
| 225 | 6,21 | 705 | 12100 | 2,5 | ||
| 269 | 5,2 | 589 | 11600 | 2,8 | ||
| 311 | 4,5 | 511 | 11100 | 3 | ||
| Двухступенчатые | ||||||
| 22 | 70 | 20,14 | 2724 | 14000 | 1,04 | 1400 |
| 77 | 18,24 | 2467 | 13900 | 1,14 | ||
| 87 | 16,17 | 2187 | 13700 | 1,29 | ||
| 96 | 14,62 | 1978 | 13600 | 1,43 | ||
| 113 | 12,39 | 1676 | 13200 | 1,23 | ||
| 129 | 10,83 | 1465 | 13000 | 1,34 | ||
| 151 | 9,29 | 1253 | 13100 | 1,52 | ||
| 167 | 8,39 | 1132 | 12800 | 1,69 | ||
| 197 | 7,12 | 959 | 12300 | 1,96 | ||
| 225 | 6,21 | 839 | 11900 | 2,1 | ||
| 269 | 5,2 | 701 | 11400 | 2,4 | ||
| 311 | 4,5 | 607 | 10900 | 2,5 | ||
| Двухступенчатые | ||||||
| 30 | 96 | 14,62 | 2850 | 12000 | 0,8 | 1400 |
| 113 | 12,39 | 2420 | 11900 | 0,9 | ||
| 129 | 10,83 | 2110 | 11800 | 0,98 | ||
| 151 | 9,29 | 1810 | 12300 | 1,12 | ||
| 167 | 8,39 | 1640 | 12100 | 1,24 | ||
| 197 | 7,12 | 1390 | 11700 | 1,44 | ||
| 225 | 6,21 | 1210 | 11400 | 1,55 | ||
| 269 | 5,2 | 1010 | 10900 | 1,75 | ||
| 311 | 4,5 | 880 | 10500 | 1,85 | ||


1. Модель редуктора (R-исполнение на лапах, RF-исполнение на фланце).
2. Габарит редуктора (17,27,37,47,57,67,77,87,97,107,137,147,167).
3. Передаточное число.
4. (PAM 28/250)
28- диаметр полого входного вала редуктора (мм),
250- наружный диаметр входного фланца редуктора (мм).
5. Монтажная позиция редуктора (M1, M2, M3, M4, M5, M6).


Z5*- указанный размер ориентировочный и может отличаться от действительного.
| UD-R107 | Исполнение 1 | Исполнение 2 | Исполнение 3 | Исполнение 4 | Исполнение 5 |
| Р, мм | 250 | 300 | 350 | 400 | 450 |
| Z5*, мм | 80 | 90 | 125 | 145 | 160 |

Z5*- указанный размер ориентировочный и может отличаться от действительного.
| UD-R107 | Исполнение 1 | Исполнение 2 | Исполнение 3 | Исполнение 4 | Исполнение 5 |
| Р, мм | 250 | 300 | 350 | 400 | 450 |
| Z5*, мм | 80 | 90 | 125 | 145 | 160 |

| Мощность, кВт | Частота вращения выходного вала, об/мин | Передаточное число | Крутящий момент, Нм | Допустимая радиальная нагрузка, Н | Сервис- фактор | Частота вращения эл.двигателя |
| Трехступенчатые | ||||||
| 0,75 | 2,8 | 251,15 | 2610 | 36000 | 1,65 | 700 |
| 3 | 229,95 | 2390 | 36300 | 1,8 | ||
| 3,4 | 203,16 | 2110 | 36700 | 2 | ||
| 1,1 | 2,8 | 251,15 | 3880 | 31600 | 1,1 | 700 |
| 3 | 229,95 | 3550 | 33000 | 1,2 | ||
| 3,4 | 203,16 | 3140 | 34500 | 1,35 | ||
| 4 | 172,34 | 2660 | 35900 | 1,6 | ||
| 1,5 | 3 | 229,95 | 4710 | 26500 | 0,9 | 700 |
| 3,4 | 203,16 | 4160 | 30200 | 1,05 | ||
| 4 | 172,34 | 3530 | 33100 | 1,2 | ||
| 4,4 | 158,68 | 3250 | 34100 | 1,3 | ||
| 3,6 | 251,15 | 3910 | 31400 | 1,1 | 900 | |
| 4 | 229,95 | 3580 | 32900 | 1,2 | ||
| 4,4 | 203,16 | 3610 | 34400 | 1,35 | ||
| 5,2 | 172,34 | 2680 | 35900 | 1,6 | ||
| 5,7 | 158,68 | 2470 | 36200 | 1,75 | ||
| 6,4 | 141,83 | 2210 | 36500 | 1,95 | ||
| 2,2 | 4,4 | 203,16 | 4540 | 28100 | 0,95 | 900 |
| 5,2 | 172,34 | 3850 | 31700 | 1,1 | ||
| 5,7 | 158,68 | 3550 | 33000 | 1,2 | ||
| 6,4 | 141,83 | 3170 | 34400 | 1,35 | ||
| 5,6 | 251,15 | 3740 | 32200 | 1,15 | 1400 | |
| 6,1 | 229,95 | 3430 | 33500 | 1,25 | ||
| 6,9 | 203,16 | 3030 | 34900 | 1,4 | ||
| 8,1 | 172,34 | 2570 | 36100 | 1,65 | ||
| 8,8 | 158,68 | 2360 | 36300 | 1,8 | ||
| 9,9 | 141,83 | 2110 | 36600 | 2 | ||
| 10 | 127,68 | 1900 | 36900 | 2,3 | ||
| 12 | 115,63 | 1720 | 37000 | 2,5 | ||
| 14 | 102,53 | 1530 | 37200 | 2,8 | ||
| 15 | 92,7 | 1380 | 37300 | 3,1 | ||
| Трехступенчатые | ||||||
| 3 | 5,7 | 158,68 | 4840 | 21600 | 0,9 | 900 |
| 6,4 | 141,83 | 4320 | 29300 | 1 | ||
| 7,1 | 127,68 | 3890 | 31500 | 1,1 | ||
| 6,1 | 229,95 | 4710 | 56500 | 0,9 | 1400 | |
| 6,9 | 203,16 | 4160 | 30200 | 1,05 | ||
| 8,1 | 172,34 | 3530 | 33100 | 1,2 | ||
| 8,8 | 158,68 | 3250 | 34100 | 1,3 | ||
| 9,9 | 141,83 | 2900 | 35300 | 1,5 | ||
| 10 | 127,68 | 2610 | 36000 | 1,65 | ||
| 12 | 115,63 | 2370 | 36300 | 1,8 | ||
| 14 | 102,53 | 2100 | 36700 | 2 | ||
| 15 | 92,7 | 1900 | 36900 | 2,3 | ||
| 18 | 78,57 | 1610 | 35900 | 2,7 | ||
| 19 | 72,88 | 1490 | 35200 | 2,9 | ||
| Трехступенчатые | ||||||
| 4 | 8,1 | 172,34 | 4640 | 27500 | 0,95 | 1400 |
| 8,8 | 158,68 | 4270 | 29600 | 1,05 | ||
| 9,9 | 141,83 | 3820 | 31900 | 1,15 | ||
| 10 | 127,68 | 3430 | 33400 | 1,25 | ||
| 12 | 115,63 | 3110 | 34600 | 1,4 | ||
| 14 | 102,53 | 2760 | 35700 | 1,55 | ||
| 15 | 92,7 | 2490 | 36200 | 1,7 | ||
| 18 | 78,57 | 2110 | 34900 | 2 | ||
| 19 | 72,88 | 1960 | 34200 | 2,2 | ||
| 21 | 65,6 | 1760 | 33200 | 2,4 | ||
| 24 | 59,41 | 1600 | 32300 | 2,7 | ||
| 27 | 52,68 | 1420 | 31300 | 3 | ||
| Трехступенчатые | ||||||
| 5,5 | 10 | 127,68 | 4690 | 27100 | 0,9 | 1400 |
| 12 | 115,63 | 4250 | 29800 | 1 | ||
| 14 | 102,53 | 3770 | 32100 | 1,15 | ||
| 15 | 92,7 | 3400 | 33500 | 1,25 | ||
| 18 | 78,57 | 2980 | 33500 | 1,5 | ||
| 19 | 72,88 | 2680 | 32900 | 1,6 | ||
| 21 | 65,6 | 2410 | 32100 | 1,8 | ||
| 24 | 59,41 | 2180 | 31300 | 1,95 | ||
| 27 | 52,68 | 1930 | 30300 | 2,2 | ||
| 29 | 47,63 | 1750 | 29500 | 2,5 | ||
| 35 | 40,37 | 1480 | 28200 | 2,9 | ||
| Трехступенчатые | ||||||
| 7,5 | 15 | 92,7 | 4640 | 27500 | 0,95 | 1400 |
| 18 | 78,57 | 3940 | 31300 | 1,1 | ||
| 19 | 72,88 | 3650 | 31300 | 1,2 | ||
| 21 | 65,6 | 3290 | 30600 | 1,3 | ||
| 24 | 59,41 | 2980 | 30000 | 1,45 | ||
| 27 | 52,68 | 2640 | 29200 | 1,65 | ||
| 29 | 47,63 | 2390 | 28500 | 1,8 | ||
| 35 | 40,37 | 2020 | 27300 | 2,1 | ||
| 40 | 35,26 | 1770 | 26400 | 2,4 | ||
| 47 | 29,49 | 1480 | 25200 | 2,9 | ||
| Двухступенчатые | ||||||
| 7,5 | 45 | 30,77 | 1540 | 25500 | 2,8 | 1400 |
| 51 | 27,58 | 1380 | 24700 | 3,1 | ||
| 56 | 24,9 | 1250 | 24100 | 3,5 | ||
| 62 | 22,62 | 1130 | 23400 | 3,8 | ||
| Трехступенчатые | ||||||
| 11 | 21 | 65,6 | 4790 | 23700 | 0,9 | 1400 |
| 24 | 59,41 | 4330 | 27600 | 1 | ||
| 27 | 52,68 | 3840 | 27100 | 1,1 | ||
| 29 | 47,63 | 3470 | 26600 | 1,25 | ||
| 35 | 40,37 | 2940 | 25700 | 1,45 | ||
| 40 | 35,26 | 2570 | 25000 | 1,65 | ||
| 47 | 29,49 | 2150 | 24000 | 2 | ||
| Двухступенчатые | ||||||
| 11 | 45 | 30,77 | 2240 | 24200 | 1,9 | 1400 |
| 51 | 27,58 | 2010 | 23600 | 2,1 | ||
| 56 | 24,9 | 1820 | 23100 | 2,4 | ||
| 62 | 22,62 | 1650 | 22500 | 2,6 | ||
| 70 | 20,07 | 1460 | 21800 | 2,9 | ||
| 77 | 18,21 | 1330 | 21300 | 3,2 | ||
| Трехступенчатые | ||||||
| 15 | 29 | 47,63 | 4670 | 24500 | 0,9 | 1400 |
| 35 | 40,37 | 3960 | 23900 | 1,1 | ||
| 40 | 35,26 | 3460 | 23400 | 1,25 | ||
| 47 | 29,49 | 2890 | 22600 | 1,5 | ||
| Двухступенчатые | ||||||
| 15 | 45 | 30,77 | 3020 | 22800 | 1,4 | 1400 |
| 51 | 27,58 | 2710 | 22400 | 1,6 | ||
| 56 | 24,9 | 2440 | 21900 | 1,75 | ||
| 62 | 22,62 | 2220 | 21400 | 1,95 | ||
| 70 | 20,07 | 1970 | 20900 | 2,2 | ||
| 77 | 18,21 | 1790 | 20400 | 2,4 | ||
| 89 | 15,65 | 1540 | 19700 | 2,8 | ||
| 102 | 13,66 | 1340 | 19000 | 3,2 | ||
| Трехступенчатые | ||||||
| 18,5 | 35 | 40,37 | 4870 | 20200 | 0,9 | 1400 |
| 40 | 35,26 | 4250 | 22000 | 1 | ||
| 47 | 29,49 | 3560 | | 21500 | 1,2 | ||
| Двухступенчатые | ||||||
| 18,5 | 56 | 24,9 | 3000 | 20900 | 1,45 | 1400 |
| 62 | 22,62 | 2730 | 20600 | 1,6 | ||
| 70 | 20,07 | 2420 | 20100 | 1,8 | ||
| 77 | 18,21 | 2200 | 19700 | 1,95 | ||
| 89 | 15,65 | 1890 | 19100 | 2,3 | ||
| 102 | 13,66 | 1650 | 18500 | 2,6 | ||
| 121 | 11,59 | 1400 | 17800 | 3,1 | ||
| 138 | 10,13 | 1220 | 17200 | 3,5 | ||
| 164 | 7,86 | 950 | 16300 | 3,1 | ||
| 178 | 6,66 | 800 | 15600 | 3,7 | ||
| Трехступенчатые | ||||||
| 22 | 40 | 35,26 | 5060 | 17280 | 0,85 | 1400 |
| 47 | 29,49 | 4230 | 20400 | 1 | ||
| Двухступенчатые | ||||||
| 22 | 56 | 24,9 | 3570 | 20000 | 1,2 | 1400 |
| 62 | 22,62 | 3240 | 19700 | 1,35 | ||
| 70 | 20,07 | 2880 | 19300 | 1,5 | ||
| 77 | 18,21 | 2610 | 19000 | 1,65 | ||
| 89 | 15,65 | 2240 | 18500 | 1,9 | ||
| 102 | 13,66 | 1960 | 18000 | 2,2 | ||
| 121 | 11,59 | 1660 | 17300 | 2,6 | ||
| 138 | 10,13 | 1450 | 16800 | 3 | ||
| 171 | 8,56 | 1230 | 16100 | 3,5 | ||
| 164 | 7,86 | 1130 | 16100 | 2,6 | ||
| 178 | 6,66 | 960 | 15400 | 3,1 | ||
| 241 | 5,82 | 840 | 14800 | 3,6 | ||
| Двухступенчатые | ||||||
| 30 | 70 | 20,07 | 3910 | 17600 | 1,1 | 1400 |
| 77 | 18,21 | 3550 | 17400 | 1,2 | ||
| 89 | 15,65 | 3050 | 17100 | U1,4 N | ||
| 102 | 13,66 | 2660 | 16800 | 1,6 | ||
| 121 | 11,59 | 2260 | 16300 | 1,9 | ||
| 138 | 10,13 | 1970 | 15900 | 2,2 | ||
| 171 | 8,56 | 1670 | 15400 | 2,6 | ||
| 164 | 7,86 | 1530 | 15500 | 1,95 | ||
| 178 | 6,66 | 1300 | 14900 | 2,3 | ||
| 241 | 5,82 | 1140 | 14400 | 2,6 | ||
| 285 | 4,92 | 960 | 13700 | 3 | ||
| Двухступенчатые | ||||||
| 37 | 70 | 20,07 | 4820 | 16100 | 0,9 | 1400 |
| 77 | 18,21 | 4380 | 16100 | 1 | ||
| 89 | 15,65 | 3760 | 15900 | 1,15 | ||
| 102 | 13,66 | 3280 | 15700 | 1,3 | ||
| 121 | 11,59 | 2790 | 15400 | 1,55 | ||
| 138 | 10,13 | 2430 | 15100 | 1,75 | ||
| 171 | 8,56 | 2060 | 14700 | 2,1 | ||
| 164 | 7,86 | 1890 | 15000 | 1,55 | ||
| 178 | 6,66 | |1600 | 14400 | 1,85 | ||
| 241 | 5,82 | 1400 | 14000 | 2,1 | ||
| 285 | 4,92 | 1180 | 13400 | 2,5 | ||
| Двухступенчатые | ||||||
| 45 | 89 | 15,65 | 4580 | 14600 | 0,95 | 1400 |
| 102 | 13,66 | 3990 | 14600 | 1,1 | ||
| 121 | 11,59 | 3390 | 14400 | 1,25 | ||
| 138 | 10,13 | 2960 | 14300 | 1,45 | ||
| 171 | 8,56 | 2500 | 14000 | 1,7 | ||
| 164 | 7,86 | 2300 | 14400 | 1,3 | ||
| 178 | 6,66 | 1950 | 14000 | 1,5 | ||
| 241 | 5,82 | 1700 | 13600 | 1,75 | ||
| 285 | 4,92 | 1440 | 13100 | 2 | ||


1. Модель редуктора (R-исполнение на лапах, RF-исполнение на фланце).
2. Габарит редуктора (17,27,37,47,57,67,77,87,97,107,137,147,167).
3. Передаточное число.
4. (PAM 28/250)
28- диаметр полого входного вала редуктора (мм),
250- наружный диаметр входного фланца редуктора (мм).
5. Монтажная позиция редуктора (M1, M2, M3, M4, M5, M6).

Z5*- указанный размер ориентировочный и может отличаться от действительного.
| UD-R137 | Исполнение 1 | Исполнение 2 | Исполнение 3 | Исполнение 4 | Исполнение 5 |
| Р, мм | 250 | 300 | 350 | 400 | 450 |
| Z5*, мм | 80 | 90 | 125 | 145 | 160 |

Z5*- указанный размер ориентировочный и может отличаться от действительного.
| UD-R137 | Исполнение 1 | Исполнение 2 | Исполнение 3 | Исполнение 4 | Исполнение 5 |
| Р, мм | 250 | 300 | 350 | 400 | 450 |
| Z5*, мм | 80 | 90 | 125 | 145 | 160 |

| Мощность, кВт | Частота вращения выходного вала, об/мин | Передаточное число | Крутящий момент, Нм | Допустимая радиальная нагрузка, Н | Сервис- фактор | Частота вращения эл.двигателя |
| Трехступенчатые | ||||||
| 2,2 | 3,1 | 222,6 | 6680 | 55900 | 1,2 | 700 |
| 3,7 | 188,45 | 5660 | 57500 | 1,4 | ||
| 4 | 174,4 | 5230 | 58100 | 1,55 | ||
| 4,4 | 156,31 | 4690 | 58800 | 1,7 | ||
| 4,9 | 141,12 | 4240 | 59300 | 1,9 | ||
| 5,4 | 128,18 | 3850 | 59600 | 2,1 | ||
| 6,1 | 113,72 | 3410 | 60000 | 2,3 | ||
| 6,7 | 103,2 | 3100 | 60300 | 2,6 | ||
| 3 | 3,1 | 222,6 | 8860 | 50300 | 0,9 | 700 |
| 3,7 | 188,45 | 7500 | 54400 | 1,05 | ||
| 4 | 174,4 | 6940 | 55500 | 1,15 | ||
| 4,4 | 156,31 | 6220 | 56700 | 1,3 | ||
| 4,9 | 141,12 | 5620 | 57600 | 1,4 | ||
| 5,4 | 128,18 | 5100 | 58300 | 1,55 | ||
| 6,1 | 113,72 | 4520 | 59000 | 1,75 | ||
| 6,7 | 103,2 | 4110 | 59400 | 1,95 | ||
| 7,8 | 88,7 | 3530 | 59900 | 2,3 | ||
| 4,1 | 222,6 | 6780 | 55800 | 1,2 | 900 | |
| 4,8 | 188,45 | 5740 | 57400 | 1,4 | ||
| 5,2 | 174,4 | 5320 | 58000 | 1,5 | ||
| 5,8 | 156,31 | 4760 | 58700 | 1,7 | ||
| 6,4 | 141,12 | 4300 | 59200 | 1,85 | ||
| 7 | 128,18 | 3910 | 59600 | 2 | ||
| 8 | 113,72 | 3470 | 60000 | 2,3 | ||
| 8,7 | 103,2 | 3150 | 60200 | 2,5 | ||
| 4 | 4 | 174,4 | 9250 | 48400 | 0,85 | 700 |
| 4,4 | 156,31 | 8290 | 52700 | 0,95 | ||
| 4,9 | 141,12 | 7490 | 54400 | 1,05 | ||
| 5,4 | 128,18 | 6800 | 55700 | 1,2 | ||
| 6,1 | 113,72 | 6030 | 57000 | 1,35 | ||
| 6,7 | 103,2 | 5470 | 57800 | 1,45 | ||
| 4,1 | 222,6 | 8860 | 50300 | 0,9 | 900 | |
| 4,8 | 188,45 | 7500 | 54400 | 1,05 | ||
| 5,2 | 174,4 | 6940 | 55500 | 1,15 | ||
| 5,8 | 156,31 | 5220 | 56700 | 1,3 | ||
| 6,4 | 141,12 | 5620 | 57600 | 1,4 | ||
| 7 | 128,18 | 5100 | 58300 | 1,55 | ||
| 8 | 113,72 | 4520 | 59000 | 1,75 | ||
| 8,7 | 103,2 | 4110 | 59400 | 1,95 | ||
| 10,2 | 88,7 | 3530 | 59900 | 2,3 | ||
| 5,5 | 5,4 | 128,18 | 9480 | 44400 | 0,85 | 700 |
| 6,1 | 113,72 | 8410 | 52200 | 0,95 | ||
| 6,7 | 103,2 | 7630 | 54200 | 1,05 | ||
| 7,8 | 88,7 | 6560 | 56100 | 1,2 | ||
| 5,2 | 174,4 | 9540 | 43300 | 0,85 | 900 | |
| 5,8 | 156,31 | 8550 | 51600 | 0,95 | ||
| 6,4 | 141,12 | 7720 | 54000 | 1,05 | ||
| 7 | 128,18 | 7010 | 55300 | 1,15 | ||
| 8 | 113,72 | 6220 | 56700 | 1,3 | ||
| 8,7 | 103,2 | 5650 | 57600 | 1,4 | ||
| 6,3 | 222,6 | 8180 | 53000 | 1 | 1400 | |
| 7,4 | 188,45 | 6920 | 55500 | 1,15 | ||
| 8 | 174,4 | 6410 | 56400 | 1,25 | ||
| 9 | 156,31 | 5740 | 57400 | 1,4 | ||
| 10 | 141,12 | 5180 | 58200 | 1,55 | ||
| 11 | 128,18 | 4710 | 58800 | 1,7 | ||
| 12,3 | 113,72 | 4180 | 59300 | 1,9 | ||
| 13,6 | 103,2 | 3790 | 59700 | 2,1 | ||
| 15,8 | 88,7 | 3260 | 60200 | 2,5 | ||
| 17,3 | 80,91 | 2970 | 60400 | 2,7 | ||
| 19,1 | 73,49 | 2700 | 60500 | 3 | ||
| 21 | 65,2 | 2390 | 60700 | 3,3 | ||
| 24 | 59,17 | 2170 | 60900 | 3,7 | ||
| 28 | 50,86 | 1870 | 61000 | 4,3 | ||
| 7,5 | 7,4 | 188,45 | 9440 | 45300 | 0,85 | 1400 |
| 8 | 174,4 | 8730 | 50800 | 0,9 | ||
| 9 | 156,31 | 7830 | 53700 | 1 | ||
| 10 | 141,12 | 7070 | 55200 | 1,15 | ||
| 11 | 128,18 | 6420 | 56400 | 1,25 | ||
| 12,3 | 113,72 | 5700 | 57500 | 1,4 | ||
| 13,6 | 103,2 | 5170 | 58200 | 1,55 | ||
| 15,8 | 88,7 | 4440 | 59100 | 1,8 | ||
| 17,3 | 80,91 | 4050 | 59500 | 1,95 | ||
| 19,1 | 73,49 | 3680 | 59800 | 2,2 | ||
| 21 | 65,2 | 3270 | 60100 | 2,5 | ||
| 24 | 59,17 | 2960 | 60400 | 2,7 | ||
| 28 | 50,86 | 2550 | 60600 | 3,1 | ||
| 11 | 10 | 141,12 | 10300 | 23300 | 0,8 | |
| 11 | 128,18 | 9350 | 46900 | 0,95 | ||
| 12,3 | 113,72 | 8300 | 52700 | 0,95 | ||
| 13,6 | 103,2 | 7530 | 54400 | 1,05 | ||
| 15,8 | 88,7 | 6470 | 56300 | 1,25 | ||
| 17,3 | 80,91 | 5900 | 57200 | 1,35 | ||
| 19,1 | 73,49 | 5360 | 57900 | 1,5 | ||
| 21 | 65,2 | 4760 | 58700 | 1,7 | ||
| 24 | 59,17 | 4320 | 59200 | 1,85 | ||
| 28 | 50,86 | 3710 | 59800 | 2,2 | ||
| 32 | 44,39 | 3240 | 60200 | 2,5 | ||
| 37 | 37,65 | 2750 | 60500 | 2,9 | ||
| 43 | 32,91 | 2400 | 60700 | 3,3 | ||
| 15 | 13,6 | 103,2 | 10100 | 30700 | 0,8 | 1400 |
| 15,8 | 88,7 | 8700 | 51000 | 0,9 | ||
| 17,3 | 80,91 | 7940 | 53500 | 1 | ||
| 19,1 | 73,49 | 7210 | 55000 | 1,1 | ||
| 21 | 65,2 | 6400 | 56400 | 1,25 | ||
| 24 | 59,17 | 5800 | 57300 | 1,4 | ||
| 28 | 50,86 | 4990 DR | 58400 | 1,6 | ||
| 32 | 44,39 | 4360 | 59100 | 1,85 | ||
| 37 | 37,65 | 3690 | 59800 | 2,2 | ||
| 43 | 32,91 | 3230 | 60200 | 2,5 | ||
| 50 | 27,83 | 2730 | 60500 | 2,8 | ||
| Трехступенчатые | ||||||
| 18,5 | 17,3 | 80,91 | 9760 | 39000 | 0,8 | 1400 |
| 19,1 | 73,49 | 8860 | 50200 | 0,9 | ||
| 21 | 65,2 | 7860 | 53700 | 1 | ||
| 24 | 59,17 | 7140 | 55100 | 1,1 | ||
| 28 | 50,86 | 6130 | 56800 | 1,3 | ||
| 32 | 44,39 | 5350 | 58000 | 1,5 | ||
| 37 | 37,65 | 4540 | 58900 | 1,75 | ||
| 43 | 32,91 | 3970 | 59500 | 2 | ||
| 50 | 27,83 | 3360 | 60100 | 2,3 | ||
| Двухступенчатые | ||||||
| 18,5 | 47 | 29,57 | 3870 | 59900 | 2,2 | 1400 |
| 58 | 24,12 | 2910 | 60400 | 2,8 | ||
| 64 | 22 | 2650 | 60600 | 3 | ||
| 74 | 19,04 | 2300 | 60800 | 3,5 | ||
| 83 | 16,8 | 2030 | 60900 | 4 | ||
| Трехступенчатые | ||||||
| 22 | 21 | 65,2 | 9350 | 46900 | 0,85 | 1400 |
| 24 | 59,17 | 8480 | 51900 | 0,95 | ||
| 28 | 50,86 | 7290 | 54800 | 1,1 | ||
| 32 | 44,39 | 6370 | 56500 | 1,25 | ||
| 37 | 37,65 | 5400 | 57900 | 1,5 | ||
| 43 | 32,91 | 4720 | 58700 | 1,7 | ||
| 50 | 27,83 | 3990 | 59500 | 1,9 | ||
| Двухступенчатые | ||||||
| 22 | 47 | 29,57 | 4240 | 59300 | 1,85 | 1400 |
| 58 | 24,12 | 3460 | 60000 | 2,3 | ||
| 64 | 22 | 3150 | 60200 | 2,5 | ||
| 74 | 19,04 | 2730 | 60500 | 2,9 | ||
| 83 | 16,8 | 2410 | 60700 | 3,3 | ||
| 96 | 14,51 | 2080 | 60900 | 3,8 | ||
| 109 | 12,83 | 1840 | 61000 | 4,3 | ||
| Трехступенчатые | ||||||
| 30 | 28 | 50,86 | 9910 | 35800 | 0,8 | 1400 |
| 32 | 44,39 | 8650 | 51200 | 0,9 | ||
| 37 | 37,65 | 7340 | 54700 | 1,1 | ||
| 43 | 32,91 | 6410 | 56400 | 1,25 | ||
| 50 | 27,83 | 5420 | 57900 | 1,4 | ||
| Двухступенчатые | ||||||
| 30 | 58 | 24,12 | 4700 | 58800 | 1,7 | 1400 |
| 64 | 22 | 4290 | 59200 | 1,85 | ||
| 74 | 19,04 | 3710 | 59800 | 2,2 | ||
| 83 | 16,8 | 3270 | 60100 | 2,4 | ||
| 96 | 14,51 | 2830 | 59500 | 2,8 | ||
| 109 | 12,83 | 2500 | 58400 | 3,2 | ||
| 130 | 10,79 | 2100 | 56600 | 3,8 | ||
| 161 | 7,59 | 1480 | 53300 | 3,5 | ||
| 184 | 6,38 | 1240 | 51300 | 4,1 | ||
| Трехступенчатые | ||||||
| 37 | 37 | 37,65 | 9050 | 49400 | 0,9 | 1400 |
| 43 | 32,91 | 7910 | 53600 | 1 | ||
| 50 | 27,83 | 6690 | 55900 | 1,15 | ||
| Двухступенчатые | ||||||
| 37 | 58 | 24,12 | 5800 | 57300 | 1,4 | 1400 |
| 64 | 22 | 5290 | 58000 | 1,5 | ||
| 74 | 19,04 | 4580 | 57800 | 1,75 | ||
| 83 | 16,8 | 4040 | 57300 | 2 | ||
| 96 | 14,51 | 3490 | 56600 | 2,3 | ||
| 109 | 12,83 | 3080 | 55800 | 2,6 | ||
| 130 | 10,79 | 2590 | 54400 | 3,1 | ||
| 161 | 8,71 | 2090 | 52600 | 3,7 | ||
| 184 | 7,59 | 1820 | 51900 | 2,8 | ||
| 219 | 6,38 | 1530 | 50100 | 3,3 | ||
| 272 | 5,15 | 1240 | 47800 | 3,7 | ||
| Трехступенчатые | ||||||
| 45 | 43 | 32,91 | 9620 | 41700 | 0,85 | 1400 |
| 50 | 27,83 | 8130 | 51200 | 0,95 | ||
| Двухступенчатые | ||||||
| 45 | 1400 | |||||
| 64 | 22 | 6430 | 52900 | 1,25 | ||
| 74 | 19,04 | 5570 | 53300 | 1,45 | ||
| 83 | 16,8 | 4910 | 53400 | 1,65 | ||
| 96 | 14,51 | 4240 | 53200 | 1,9 | ||
| 109 | 12,83 | 3750 | 52800 | 2,1 | ||
| 130 | 10,79 | 3150 | 51900 | 2,5 | ||
| 161 | 8,71 | 2550 | 50500 | 3,1 | ||
| 184 | 7,59 | 2220 | 50200 | 2,3 | ||
| 219 | 6,38 | 1860 | 48700 | 2,7 | ||
| 272 | 5,15 | 1510 | 46700 | 3 | ||
| Двухступенчатые | ||||||
| 55 | 74 | 19,04 | 6780 | 47800 | 1,2 | 1400 |
| 83 | 16,8 | 5980 | 48500 | 1,35 | ||
| 96 | 14,51 | 5170 | 48900 | 1,55 | ||
| 109 | 12,83 | 4570 | 49000 | 1,75 | ||
| 130 | 10,79 | 3840 | 48800 | 2,1 | ||
| 161 | 8,71 | 3100 | 48000 | 2,5 | ||
| 184 | 7,59 | 2700 | 48100 | 1,9 | ||
| 219 | 6,38 | 2270 | 46900 | 2,2 | ||
| 272 | 5,15 | 1830 | 45200 | 2,5 | ||


1. Модель редуктора (R-исполнение на лапах, RF-исполнение на фланце).
2. Габарит редуктора (17,27,37,47,57,67,77,87,97,107,137,147,167).
3. Передаточное число.
4. (PAM 28/250)
28- диаметр полого входного вала редуктора (мм),
250- наружный диаметр входного фланца редуктора (мм).
5. Монтажная позиция редуктора (M1, M2, M3, M4, M5, M6).


Z5*- указанный размер ориентировочный и может отличаться от действительного.
| UD-R147 | Исполнение 1 | Исполнение 2 | Исполнение 3 | Исполнение 4 | Исполнение 5 |
| Р, мм | 300 | 350 | 400 | 450 | 550 |
| Z5*, мм | 90 | 125 | 145 | 160 | 160 |

Z5*- указанный размер ориентировочный и может отличаться от действительного.
| UD-R147 | Исполнение 1 | Исполнение 2 | Исполнение 3 | Исполнение 4 | Исполнение 5 |
| Р, мм | 300 | 350 | 400 | 450 | 550 |
| Z5*, мм | 90 | 125 | 145 | 160 | 160 |

| Мощность, кВт | Частота вращения выходного вала, об/мин | Передаточное число | Крутящий момент, Нм | Допустимая радиальная нагрузка, Н | Сервис- фактор | Частота вращения эл.двигателя |
| Трехступенчатые | ||||||
| 4 | 4,2 | 163,31 | 8660 | 69500 | 1,5 | 700 |
| 4,7 | 146,91 | 7790 | 70500 | 1,65 | ||
| 5,8 | 119,86 | 6360 | 71900 | 2 | ||
| 6,3 | 109,31 | 5800 | 72400 | 2,2 | ||
| 5,5 | 4,2 | 163,31 | 12100 | 64400 | 1,1 | |
| 4,7 | 146,91 | 10900 | 66500 | 1,2 | ||
| 5,8 | 119,86 | 8870 | 69300 | 1,45 | ||
| 6,3 | 109,31 | 8090 | 70200 | 1,6 | ||
| 5,5 | 163,31 | 8930 | 69200 | 1,45 | 900 | |
| 6,1 | 146,91 | 8040 | 70300 | 1,6 | ||
| 7,5 | 119,86 | 6560 | 71700 | 2 | ||
| 8,2 | 109,31 | 5980 | 72200 | 2,2 | ||
| 9,5 | 94,6 | 5180 | 72800 | 2,5 | ||
| 10,8 | 83,47 | 4570 | 73200 | 2,8 | ||
| 7,5 | 4,2 | 163,31 | 16200 | 32800 | 0,8 | 700 |
| 4,7 | 146,91 | 14600 | 55100 | 0,9 | ||
| 5,8 | 119,86 | 11900 | 64700 | 1,1 | ||
| 6,3 | 109,31 | 10900 | 66500 | 1,2 | ||
| 5,5 | 163,31 | 12200 | 64200 | 1,05 | 900 | |
| 6,1 | 146,91 | 11000 | 66300 | 1,2 | ||
| 7,5 | 119,86 | 8940 | 69200 | 1,45 | ||
| 8,2 | 109,31 | 8150 | 70100 | 1,6 | ||
| 9,5 | 94,6 | 7000 | 71300 | 1,85 | ||
| 10,8 | 83,47 | 6230 | 72000 | 2,1 | ||
| 11 | 6,1 | 146,91 | 16100 | 35400 | 0,8 | |
| 7,5 | 119,86 | 13100 | 62400 | 1 | ||
| 8,2 | 109,31 | 12000 | 64600 | 1,1 | ||
| 9,5 | 94,6 | 10400 | 67300 | 1,25 | ||
| 10,8 | 83,47 | 9130 | 39000 | 1,4 | ||
| 8,6 | 163,31 | 11900 | 64700 | 1,1 | 1400 | |
| 9,5 | 146,91 | 10700 | 66700 | 1,2 | ||
| 12 | 119,86 | 8740 | 69400 | 1,5 | ||
| 13 | 109,31 | 7970 | 70300 | 1,65 | ||
| 15 | 94,6 | 6900 | 71400 | 1,9 | ||
| 17 | 83,47 | 6090 | 72100 | 2,1 | ||
| 19 | 72,09 | 5260 | 72800 | 2,5 | ||
| 21 | 66,99 | 4890 | 7300 | 2,7 | ||
| 23 | 61,09 | 4460 | 73300 | 2,9 | ||
| 26 | 52,87 | 3860 | 73600 | 3,4 | ||
| 15 | 8,2 | 109,31 | 16100 | 34400 | 0,8 | 900 |
| 9,5 | 94,6 | 14000 | 60600 | 0,95 | ||
| 10,8 | 83,47 | 12300 | 64000 | 1,05 | ||
| 12,5 | 72,09 | 10600 | 66800 | 1,2 | ||
| 13,4 | 66,99 | 9890 | 67900 | 1,3 | ||
| 8,6 | 163,31 | 16000 | 36200 | 0,8 | 1400 | |
| 9,5 | 146,91 | 14400 | 57400 | 0,9 | ||
| 12 | 119,86 | 11800 | 65000 | 1,1 | ||
| 13 | 109,31 | 10700 | 66700 | 1,2 | 1400 | |
| 15 | 94,6 | 9280 | 68800 | 1,4 | ||
| 17 | 83,47 | 8190 | 70100 | 1,6 | ||
| 19 | 72,09 | 7070 | 71300 | 1,85 | ||
| 21 | 66,99 | 6570 | 71700 | 2 | ||
| 23 | 61,09 | 5990 | 72200 | 2,2 | ||
| 26 | 52,87 | 5190 | 72800 | 2,5 | ||
| 30 | 46,65 | 4580 | 73200 | 2,8 | ||
| 18,5 | 12 | 119,86 | 14500 | 56900 | 0,9 | 1400 |
| 15 | 94,6 | 11400 | 65600 | 1,15 | ||
| 17 | 83,47 | 10100 | 67700 | 1,3 | ||
| 19 | 72,09 | 8690 | 69500 | 1,5 | ||
| 21 | 66,99 | 8080 | 70200 | 1,6 | ||
| 23 | 61,09 | 7370 | 71000 | 1,75 | ||
| 26 | 52,87 | 6380 | 71900 | 2 | ||
| 30 | 46,65 | 5630 | 72500 | 2,3 | ||
| 35 | 40,29 | 4860 | 73000 | 2,7 | ||
| 22 | 13 | 109,31 | 15700 | 41300 | 0,85 | 1400 |
| 15 | 94,6 | 13600 | 61500 | 0,95 | ||
| 17 | 83,47 | 12000 | 64600 | 1,1 | ||
| 19 | 72,09 | 10300 | 67300 | 1,25 | ||
| 21 | 66,99 | 9610 | 68300 | 1,35 | ||
| 23 | 61,09 | 8760 | 69400 | 1,5 | ||
| 26 | 52,87 | 7580 | 70800 | 1,7 | ||
| 30 | 46,65 | 6690 | 71600 | 1,95 | ||
| 35 | 40,29 | 5780 | 72400 | 2,2 | ||
| 39 | 35,64 | 5110 | 72900 | 2,5 | ||
| 47 | 29,95 | 4300 | 73400 | 3 | ||
| Трехступенчатые | ||||||
| 30 | 17 | 83,47 | 16300 | 32400 | 0,8 | 1400 |
| 19 | 72,09 | 14000 | 60400 | 0,95 | ||
| 21 | 66,99 | 13100 | 62500 | 1 | ||
| 23 | 61,09 | 11900 | 64700 | 1,1 | ||
| 26 | 52,87 | 10300 | 67300 | 1,25 | ||
| 30 | 46,65 | 9090 | 69000 | 1,45 | ||
| 35 | 40,29 | 7850 | 70500 | 1,65 | ||
| 39 | 35,64 | 6950 | 71400 | 1,85 | ||
| 47 | 29,95 | 5840 | 72300 | 2,2 | ||
| 58 | 24,19 | 4710 | 73100 | 2,5 | ||
| Двухступенчатые | ||||||
| 30 | 68 | 20,44 | 3980 | 73600 | 3 | 1400 |
| 78 | 18,04 | 3510 | 73800 | 3 | ||
| 90 | 15,64 | 3050 | 74000 | 4,3 | ||
| Трехступенчатые | ||||||
| 37 | 21 | 66,99 | 16100 | 35000 | 0,8 | 1400 |
| 23 | 61,09 | 14700 | 54200 | 0,9 | ||
| 26 | 52,87 | 12700 | 63200 | 1 | ||
| 30 | 46,65 | 11200 | 65900 | 1,15 | ||
| 35 | 40,29 | 9680 | 68200 | 1,35 | ||
| 39 | 35,64 | 8570 | 69700 | 1,5 | ||
| 47 | 29,95 | 7200 | 71100 | 1,8 | ||
| 58 | 24,19 | 5810 | 72400 | 2 | ||
| Двухступенчатые | ||||||
| 37 | 68 | 20,44 | 4910 | 73000 | 2,4 | 1400 |
| 78 | 18,04 | 4340 | 73400 | 2,4 | ||
| 90 | 15,64 | 3760 | 73700 | 3,5 | ||
| 101 | 13,91 | 3340 | 73900 | 3,8 | ||
| Трехступенчатые | ||||||
| 45 | 26 | 52,87 | 15500 | 44400 | 0,85 | 1400 |
| 30 | 46,65 | 13600 | 61300 | 0,95 | ||
| 35 | 40,29 | 11800 | 65000 | 1,1 | ||
| 39 | 35,64 | 10400 | 67200 | 1,25 | ||
| 47 | 29,95 | 8760 | 69400 | 1,5 | ||
| 58 | 24,19 | 7070 | 71300 | 1,7 | ||
| Двухступенчатые | ||||||
| 45 | 68 | 20,44 | 5970 | 72200 | 2 | 1400 |
| 78 | 18,04 | 5270 | 72800 | 2 | ||
| 90 | 15,64 | 4570 | 73200 | 2,8 | ||
| 101 | 13,91 | 4070 | 73500 | 3,1 | ||
| 117 | 11,99 | 3510 | 73800 | 3,7 | ||
| 144 | 7,25 | 2120 | 74300 | 4,1 | ||
| Трехступенчатые | ||||||
| 55 | 30 | 46,65 | 16600 | 26600 | 0,8 | 1400 |
| 35 | 40,29 | 14300 | 58200 | 0,9 | ||
| 39 | 35,64 | 12700 | 63300 | 1 | ||
| 47 | 29,95 | 10700 | 66800 | 1,2 | ||
| 58 | 24,19 | 8610 | 69600 | 1,4 | ||
| Двухступенчатые | ||||||
| 55 | 68 | 20,44 | 7280 | 71100 | 1,65 | 1400 |
| 78 | 18,04 | 6420 | 71900 | 1,65 | ||
| 90 | 15,64 | 5570 | 72500 | 2,3 | ||
| 101 | 13,91 | 4950 | 73000 | 2,5 | ||
| 117 | 11,99 | 4270 | 73400 | 3 | ||
| 144 | 9,74 | 3470 | 73800 | 3,8 | ||
| 193 | 7,25 | 2580 | 74200 | 3,4 | ||
| 238 | 5,89 | 2100 | 72500 | 4,1 | ||
| Трехступенчатые | ||||||
| 75 | 47 | 29,95 | 14500 | 565 | 0,9 | 1400 |
| 58 | 24,19 | 11700 | 65100 | 1 | ||
| Двухступенчатые | ||||||
| 75 | 68 | 20,44 | 9890 | 67900 | 1,2 | 1400 |
| 78 | 18,04 | 8730 | 69500 | 1,2 | ||
| 90 | 15,64 | 7570 | 70800 | 1,7 | ||
| 101 | 13,91 | 6730 | 71600 | 1,85 | ||
| 117 | 11,99 | 5800 | 72400 | 2,2 | ||
| 144 | 9,74 | 4710 | 73100 | 2,8 | ||
| 169 | 8,26 | 4000 | 73500 | 3,2 | ||
| 193 | 7,25 | 3510 | 73100 | 2,5 | ||
| 238 | 5,89 | 2850 | 70100 | 3 | ||
| 280 | 5 | 2420 | 67600 | 3,6 | ||
| Двухступенчатые | ||||||
| 90 | 68 | 20,44 | 11900 | 64800 | 1 | 1400 |
| 78 | 18,04 | 10500 | 67100 | 1 | ||
| 90 | 15,64 | 9080 | 69000 | 1,45 | ||
| 101 | 13,91 | 8080 | 70200 | 1,55 | ||
| 117 | 11,99 | 6960 | 71400 | 1,85 | ||
| 144 | 9,74 | 5660 | 72500 | 2,3 | ||
| 169 | 8,26 | 4800 | 73000 | 2,7 | ||
| 193 | 7,25 | 4210 | 70900 | 2,1 | ||
| 238 | 5,89 | 3420 | 68300 | 2,5 | ||
| 280 | 5 | 2900 | 66100 | 3 | ||


1. Модель редуктора (R-исполнение на лапах, RF-исполнение на фланце).
2. Габарит редуктора (17,27,37,47,57,67,77,87,97,107,137,147,167).
3. Передаточное число.
4. (PAM 28/250)
28- диаметр полого входного вала редуктора (мм),
250- наружный диаметр входного фланца редуктора (мм).
5. Монтажная позиция редуктора (M1, M2, M3, M4, M5, M6).


Z5*- указанный размер ориентировочный и может отличаться от действительного.
| UD-R167 | Исполнение 1 | Исполнение 2 | Исполнение 3 | Исполнение 4 |
| Р, мм | 350 | 400 | 450 | 550 |
| Z5*, мм | 125 | 145 | 160 | 160 |

Z5*- указанный размер ориентировочный и может отличаться от действительного.
| UD-R167 | Исполнение 1 | Исполнение 2 | Исполнение 3 | Исполнение 4 |
| Р, мм | 350 | 400 | 450 | 550 |
| Z5*, мм | 125 | 145 | 160 | 160 |

| Мощность, кВт | Частота вращения выходного вала, об/мин | Передаточное число | Крутящий момент, Нм | Допустимая радиальная нагрузка, Н | Сервис- фактор | Частота вращения эл.двигателя |
| Трехступенчатые | ||||||
| 5,5 | 3 | 229,71 | 17000 | 120000 | 1,05 | 700 |
| 3,7 | 186,93 | 13800 | 120000 | 1,3 | ||
| 4,5 | 153,07 | 11300 | 120000 | 1,6 | ||
| 4,9 | 139,98 | 10400 | 120000 | 1,75 | ||
| 5,7 | 121,81 | 9010 | 120000 | 2 | ||
| 7,5 | 3 | 229,71 | 22900 | 120000 | 0,8 | |
| 3,7 | 186,93 | 18600 | 120000 | 0,95 | ||
| 4,5 | 153,07 | 15200 | 120000 | 1,2 | ||
| 4,9 | 139,98 | 13900 | 120000 | 1,3 | ||
| 5,7 | 121,81 | 12100 | 120000 | 1,5 | ||
| 4 | 229,71 | 17100 | 120000 | 1,05 | 900 | |
| 4,8 | 186,93 | 13900 | 120000 | 1,3 | ||
| 5,9 | 153,07 | 11400 | 120000 | 1,6 | ||
| 6,4 | 139,98 | 10400 | 120000 | 1,7 | ||
| 7,4 | 121,81 | 9090 | 120000 | 2 | ||
| 8,4 | 107,49 | 8020 | 120000 | 2,2 | ||
| 9,7 | 93,19 | 6950 | 120000 | 2,6 | ||
| 10,9 | 82,91 | 6190 | 120000 | 2,9 | ||
| 12,2 | 73,7 | 5500 | 120000 | 3,3 | ||
| 13,4 | 67,4 | 5030 | 120000 | 3,6 | ||
| 11 | 5,1 | 186,93 | 20500 | 120000 | 0,9 | |
| 6,3 | 153,07 | 16700 | 120000 | 1,05 | ||
| 6,9 | 139,98 | 15300 | 120000 | 1,2 | ||
| 7,9 | 121,81 | 13300 | 120000 | 1,35 | ||
| 6,1 | 229,71 | 16800 | 120000 | 1,05 | 1400 | |
| 7,5 | 186,93 | 13600 | 120000 | 1,3 | ||
| 9,1 | 153,07 | 11200 | 120000 | 1,6 | ||
| 10 | 139,98 | 10200 | 120000 | 1,75 | ||
| 11 | 121,81 | 8890 | 120000 | 2 | ||
| 13 | 107,49 | 7840 | 120000 | 2,3 | ||
| 15 | 93,19 | 6800 | 120000 | 2,7 | ||
| 17 | 82,91 | 6050 | 120000 | 3 | ||
| 15 | 5,9 | 153,07 | 22600 | 120000 | 0,8 | 900 |
| 6,4 | 139,98 | 20700 | 120000 | 0,85 | ||
| 7,4 | 121,81 | 18000 | 120000 | 1 | ||
| 8,4 | 107,49 | 15900 | 120000 | 1,15 | ||
| 6,1 | 229,71 | 22500 | 120000 | 0,8 | 1400 | |
| 7,5 | 186,93 | 18300 | 120000 | 1 | ||
| 9,1 | 153,07 | 15000 | 120000 | 1,2 | ||
| 10 | 139,98 | 13700 | 120000 | 1,3 | ||
| 11 | 121,81 | 12000 | 120000 | 1,5 | ||
| 13 | 107,49 | 10500 | 120000 | 1,7 | ||
| 15 | 93,19 | 9140 | 120000 | 1,95 | ||
| 17 | 82,91 | 8130 | 120000 | 2,2 | ||
| 19 | 73,7 | 7230 | 120000 | 2,5 | ||
| 21 | 67,4 | 6610 | 120000 | 2,7 | ||
| 18,5 | 7,5 | 186,93 | 22500 | 120000 | 0,8 | 1400 |
| 9,1 | 153,07 | 18500 | 120000 | 1 | ||
| 10 | 139,98 | 16900 | 120000 | 1,05 | ||
| 11 | 121,81 | 14700 | 120000 | 1,25 | ||
| 13 | 107,49 | 13000 | 120000 | 1,4 | ||
| 15 | 93,19 | 11200 | 120000 | 1,6 | ||
| 17 | 82,91 | 10000 | 120000 | 1,8 | ||
| 19 | 73,7 | 8890 | 120000 | 2 | ||
| 21 | 67,4 | 8130 | 120000 | 2,2 | ||
| 24 | 58,65 | 7070 | 120000 | 2,5 | ||
| 22 | 9,1 | 153,07 | 22000 | 120000 | 0,8 | 1400 |
| 10 | 139,98 | 20100 | 120000 | 0,9 | ||
| 11 | 121,81 | 17500 | 120000 | 1,05 | ||
| 13 | 107,49 | 15400 | 120000 | 1,15 | ||
| 15 | 93,19 | 13400 | 120000 | 1,35 | ||
| 17 | 82,91 | 11900 | 120000 | 1,5 | ||
| 19 | 73,7 | 10600 | 120000 | 1,7 | ||
| 21 | 67,4 | 9670 | 120000 | 1,85 | ||
| 24 | 58,65 | 8410 | 120000 | 2,1 | ||
| 27 | 51,76 | 7420 | 120000 | 2,4 | ||
| 31 | 44,87 | 6430 | 120000 | 2,8 | ||
| 30 | 13 | 107,49 | 20900 | 120000 | 0,85 | 1400 |
| 15 | 93,19 | 18200 | 120000 | 1 | ||
| 17 | 82,91 | 16200 | 120000 | 1,1 | ||
| 19 | 73,7 | 14400 | 120000 | 1,25 | ||
| 21 | 67,4 | 13100 | 120000 | 1,35 | ||
| 24 | 58,65 | 11400 | 120000 | 1,55 | ||
| 27 | 51,76 | 10100 | 120000 | 1,8 | ||
| 31 | 44,87 | 8740 | 120000 | 2,1 | ||
| 35 | 39,92 | 7780 | 120000 | 2,3 | ||
| 41 | 34,41 | 6710 | 120000 | 2,7 | ||
| 50 | 27,96 | 5450 | 120000 | 3,3 | ||
| 59 | 23,71 | 4620 | 120000 | 3,9 | ||
| Трехступенчатые | ||||||
| 37 | 15 | 93,19 | 22400 | 120000 | 0,8 | 1400 |
| 17 | 82,91 | 19900 | 120000 | 0,9 | ||
| 19 | 73,7 | 17700 | 120000 | 1 | ||
| 21 | 67,4 | 16200 | 120000 | 1,1 | ||
| 24 | 58,65 | 14100 | 120000 | 1,3 | ||
| 27 | 51,76 | 12400 | 120000 | 1,45 | ||
| 31 | 44,87 | 10800 | 120000 | 1,65 | ||
| 35 | 39,92 | 9600 | 120000 | 1,9 | ||
| 41 | 34,41 | 8270 | 120000 | 2,2 | ||
| 50 | 27,96 | 6720 | 120000 | 2,7 | ||
| Двухступенчатые | ||||||
| 37 | 46 | 30,71 | 7380 | 120000 | 1,35 | 1400 |
| 57 | 24,57 | 5900 | 120000 | 2,4 | ||
| 64 | 21,85 | 5250 | 120000 | 2,5 | ||
| 74 | 19,03 | 4580 | 120000 | 3,5 | ||
| 82 | 16,98 | 4080 | 120000 | 3,7 | ||
| Трехступенчатые | ||||||
| 45 | 19 | 73,7 | 21500 | 120000 | 0,85 | 1400 |
| 21 | 67,4 | 19700 | 120000 | 0,9 | ||
| 24 | 58,65 | 17100 | 120000 | 1,05 | ||
| 27 | 51,76 | 15100 | 120000 | 1,2 | ||
| 31 | 44,87 | 13100 | 120000 | 1,35 | ||
| 35 | 39,92 | 11700 | 120000 | 1,55 | ||
| 41 | 34,41 | 10100 | 120000 | 1,8 | ||
| 50 | 27,96 | 8170 | 120000 | 2,2 | ||
| 59 | 23,71 | 6930 | 120000 | 2,6 | ||
| Двухступенчатые | ||||||
| 45 | 46 | 30,71 | 8980 | 120000 | 1,1 | 1400 |
| 57 | 24,57 | 7180 | 120000 | 1,95 | ||
| 64 | 21,85 | 6390 | 120000 | 2 | ||
| 74 | 19,03 | 5560 | 120000 | 2,9 | ||
| 82 | 16,98 | 4960 | 120000 | 3 | ||
| Трехступенчатые | ||||||
| 55 | 24 | 58,65 | 20900 | 120000 | 0,85 | 1400 |
| 27 | 51,76 | 18400 | 120000 | 1 | ||
| 31 | 44,87 | 16000 | 120000 | 1,15 | ||
| 35 | 39,92 | 14200 | 120000 | 1,25 | ||
| 41 | 34,41 | 12300 | 120000 | 1,45 | ||
| 50 | 27,96 | 9960 | 120000 | 1,8 | ||
| 59 | 23,71 | 8440 | 120000 | 2,1 | ||
| Двухступенчатые | ||||||
| 55 | 57 | 24,57 | 8750 | 120000 | 1,6 | 1400 |
| 64 | 21,85 | 7780 | 120000 | 1,65 | ||
| 74 | 19,03 | 6780 | 120000 | 2,4 | ||
| 82 | 16,98 | 6050 | 120000 | 2,5 | ||
| 97 | 14,48 | 5150 | 120000 | 3,5 | ||
| 117 | 11,99 | 4270 | 120000 | 4 | ||
| Трехступенчатые | ||||||
| 75 | 31 | 44,87 | 21700 | 120000 | 0,85 | 1400 |
| 35 | 39,92 | 19300 | 120000 | 0,95 | ||
| 41 | 34,41 | 16700 | 120000 | 1,1 | ||
| 50 | 27,96 | 13500 | 120000 | 1,35 | ||
| 59 | 23,71 | 11500 | 120000 | 1,55 | ||
| Двухступенчатые | ||||||
| 75 | 57 | 24,57 | 11900 | 120000 | 1,2 | 1400 |
| 64 | 21,85 | 10600 | 120000 | 1,25 | ||
| 74 | 19,03 | 9210 | 120000 | 1,75 | ||
| 82 | 16,98 | 8220 | 120000 | 1,85 | ||
| 97 | 14,48 | 7000 | 120000 | 2,6 | ||
| 117 | 11,99 | 5800 | 120000 | 2,9 | ||
| 137 | 10,24 | 4950 | 120000 | 3,4 | ||
| Трехступенчатые | ||||||
| 90 | 35 | 39,92 | 23200 | 120000 | 0,8 | 1400 |
| 41 | 34,41 | 20000 | 120000 | 0,9 | ||
| 50 | 27,96 | 16200 | 120000 | 1,1 | ||
| 59 | 23,71 | 13800 | 120000 | 1,3 | ||
| Двухступенчатые | ||||||
| 90 | 57 | 24,57 | 14300 | 120000 | 1 | 1400 |
| 64 | 21,85 | 12700 | 120000 | 1 | ||
| 74 | 19,03 | 11100 | 120000 | 1,45 | ||
| 82 | 16,98 | 9860 | 120000 | 1,5 | ||
| 97 | 14,48 | 8410 | 117300 | 2,1 | ||
| 117 | 11,99 | 69600 | 113500 | 2,4 | ||
| 137 | 10,24 | 59400 | 110100 | 2,9 | ||
| Трехступенчатые | ||||||
| 110 | 50 | 27,96 | 19800 | 117100 | 0,9 | 1400 |
| 59 | 23,71 | 16800 | 116900 | 1,05 | ||
| Двухступенчатые | ||||||
| 110 | 74 | 19,03 | 13500 | 115500 | 1,2 | 1400 |
| 82 | 16,98 | 12000 | 114300 | 1,25 | ||
| 97 | 14,48 | 10200 | 112200 | 1,75 | ||
| 117 | 11,99 | 8480 | 109300 | 2 | ||
| 137 | 10,24 | 7240 | 106500 | 2,3 | ||
| Трехступенчатые | ||||||
| 132 | 59 | 23,71 | 20100 | 107900 | 0,9 | 1400 |
| Двухступенчатые | ||||||
| 132 | 74 | 19,03 | 16200 | 108300 | 1 | 1400 |
| 82 | 16,98 | 14400 | 107800 | 1,05 | ||
| 97 | 14,48 | 12300 | 106700 | 1,45 | ||
| 117 | 11,99 | 10200 | 104700 | 1,65 | ||
| 137 | 10,24 | 8690 | 102600 | 1,95 | ||
| Двухступенчатые | ||||||
| 160 | 97 | 14,48 | 14900 | 99700 | 1,2 | 1400 |
| 117 | 11,99 | 12300 | 98900 | 1,4 | ||
| 137 | 10,24 | 10500 | 97600 | 1,6 | ||
